时间:2016-05-25 15:40
人气:
作者:admin
历经2015年LED照明市场的沉浮发展,灯丝灯成为市场关注的焦点。今天,小编为大家带来的是:晶丰明源高性价比灯丝灯可控硅调光解决方案。
BP3216灯丝灯可控硅调光方案解决了哪些灯丝灯调光应用面对的问题呢?
1、体积要小,成本要低E26/E27限制了驱动电路的体积大小,要求灯丝灯解决方案体积小,成本低。BP3216采用开环峰值电流控制,控制方式简单,不同输出规格,采用相同的电路结构,只需要更改电感设计和采样电阻大小,就可以很方便的完成不同输出规格的设计,降低设计成本。芯片通过母线电压实现VCC启动,正常VCC供电由输出电压提供,可以实现变压器单绕组结构,简易的VCC供电线路,使得外围元件少。另外,BP3216 内部集成MOSFET,体积进一步减小。因此BP3216解决方案具有结构简单,外部元器件少的优点,特别适合灯丝灯的应用。
2、EMI容易处理体积小,同时还要高效率,EMI容易处理。BP3216采用源极驱动,DCMB的控制方式,没有二极管反向恢复,开关损耗小。芯片温升低,保证可靠性。同时,EMI也比较容易处理。
3、输出电压高,输出电流小灯丝灯负载特点是:输出电压高,输出电流小采用BUCKBOOST拓扑,BP3216系列芯片内部集成不同耐压的MOSFET,可以满足不同功率输出的要求。4散热灯丝灯散热差,要求限制最大输出电流独有的VLN前馈补偿,限制了最大输出电流,可以极大的提高灯丝的寿命,提高驱动的可靠性。5满足Energy Star要求高PF值,满足Energy Star 的要求预设10us的最大Ton time,峰值电流控制,输入电压较低时,输入电流跟踪输入电压,输入电压高时,限流工作。十分方便就能实现PF值》0.9。同时在接入调光器后,峰值电流控制,可以提供足够的维持电流,保证了调光兼容性。
BP3216应用案例
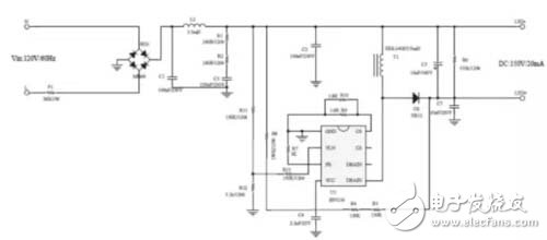
输入电压: 100~132Vac
输出LED: 150V/20mA
BUCKBOOST拓扑结构
1、PCB实物图
2、原理图

3、PF和效率曲线图

4、兼容调光器列表

针对灯丝灯可控硅调光需求,晶丰明源用BP3216为你带来超高性价比的解决方案,助力LED照明在蓬勃发展的灯丝灯市场中突出重围,步步为赢。