时间:2014-12-26 10:00
人气:
作者:admin
TOP1 智能照明控制系统应用电路设计
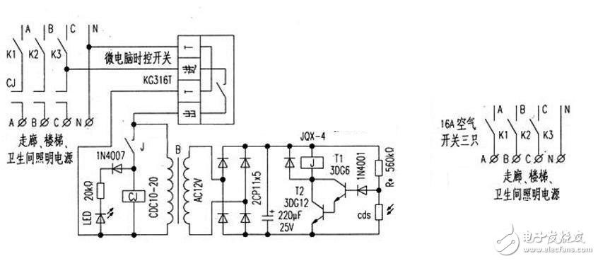
单独使用微电脑时控开关时,一旦在供电时间范围以外出现阴天光照暗的情况。需要提供照明时,因不在供电时间范围内,无法提供照明。同样,如单独使用光控开关,白天光照亮度强时不供电。阴天光照度暗和晚上供电,一直供到天亮才自动断电。而后半夜已无人上班,且电压会升高,一来浪费能源,二则减少灯泡(管)的寿命。所以,将二者结合起来互补,由微电脑时控开关控制着光控开关的供电时间。光控开关再根据光照亮度情况自动控制交流接触器的通与断。从而彻底解决了“长明灯”的现象。
控制器的工作过程
根据需要设置好微电脑时控开关每日供电的开启时间和关闭时间。到开启时间时。微电脑时控开关接通电源,在此时间内照明灯的亮与不亮还取决于光照亮度情况。白天光照亮度强。光控开关内的光敏电阻cds受到光线的照射,电阻值变小,晶体管T1和T2截止,继电器J线圈失电触点断开。交流接触CJ线圈失电不吸合。主触点切断照明供电。当阴天光照亮度弱及晚上时,由于光敏电阻cds受到的光照弱和无光照因而电阻值增大,晶体管T1和T2饱和导通,继电器J得电吸合,通过交流接触器CJ接通照明电源。到了关闭时,间时微电脑时控开关将切断光控开关的电源。光控开关失电后,交流接触器CJ线圈也将失电脱开,主触点切断照明电源。从而达到了智能控制照明之目的。
控制器电路设计

微电脑时控开关采用KG316T型,光控开关为自制。光敏电阻cds是从旧的声控延时开关上拆下的。继电器为JQX-4型,线圈额定电压为12V,为提高可靠性将两组触点并联。红LED作为光控开关的接通指示。与交流接触器CJ的线圈并联。只要所用元件为正品,焊接无误,即可成功。调试时,先不接交流接触器CJ,用手遮挡光敏电阻上的光线,J吸合,LED亮;手拿开时,J断开,LED灭。调整电阻 R的阻值可调节光控的灵敏度。CJ为20A的交流接触器。线圈电压为220V,型号为CDC10-20。整个光控开关装在自制的木盒内。微电脑时控开关安装在木盒上面,在木盒的侧面开两个Φ5mm小孔用于安装LED和光敏电阻。木盒放在。配电房窗户边,IED和光敏电阻的面朝窗口。交流接触器安装在配电柜内照明控制空气开关旁,整个控制器即安装完毕。使用时,按KG316T微电脑时控开关的说明设定好每日照明供电的开启时间和关闭时间后,就可投入使用了。
室内智能照明控制系统电路设计
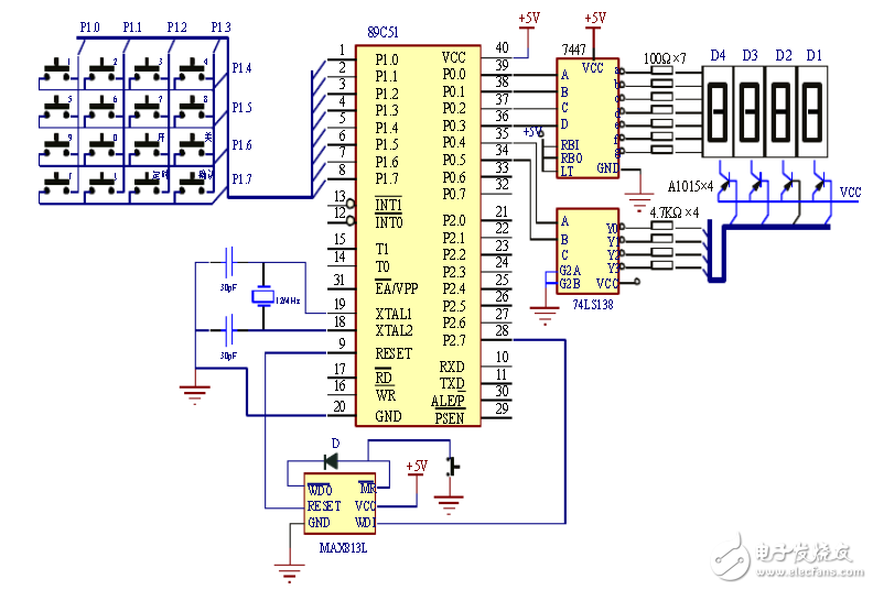
主控制器电路设计
主控制器采用AT89C51单片机作为微处理器,AT89C51是美国ATMEL公司生产的低电压、高性能CMOS 8位单片机,片内含4K bytes的可反复擦写的Flash只读程序存储器和128 bytes的随机存取数据存储器(RAM),器件采用ATMEL公司的高密度、非易失性存储技术生产,兼容标准MCS-51指令系统,片内置通用8位中央处理器(CPU)和Flash 存储单元。 主控制器系统的外围接口电路由键盘、数码显示及驱动电路、晶振、看门狗电路、通信接口电路等几部分组成。主控制器系统的硬件电路原理图如图2-2所示。

图2-2 主控制器系统的硬件电路原理图
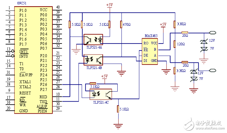
RS485通信电路的设计
在各种分布式集散控制系统中,往往采用一台单片机作为主机,多个单片机作为从机,主机控制整个系统的运行;从机采集信号,实现现场控制;主机和从机之间通过总线相连,如图2-4所示。主机通过TXD向各个从机(点到点)或多个从机(广播)发送信息,而各个从机也可以向主机发送信息,但从机之间不能自由通信,其必须通过主机进行信息传递。
本系统的有线通信方式采用RS485总线进行通信,RS485标准支持半双工通信,只需三根线就可以进行数据的发送和接收,同时具有抑制共模干扰的能力,接收灵敏度可达±200mV,大大提高了通信距离,在100K bps速率下通信距离可达1200m,如果通信距离缩短,最大速率可达10M bps。在这里使用的是主从式通信方式,主机由主控制器充当,从机为分控制器。主机处于主导和支配地位,从机以中断方式接收和发送数据,主机发送的信息可以传送到所有的从机或指定的从机,从机发送的信息只能为主机接收,从机之间不能直接通信。主机与从机的通信电路图分别如图2-5与图2-6所示。

图2-5 主机通信电路图
智能照明技术资料汇总——用你的设计智慧点亮智能照明之灯