时间:2022-08-26 10:17
人气:
作者:admin
在实际的生产应用中,经常需要长期稳定的高压直流电源,并且可能需要输出电压是可调节的。用典型的稳压电路很难满足这一要求,但是即使满足,输出的动态范围也不高。在设计中,一差分电路被引入到一般稳压电源作为取样比较电路使用,并且通过适当的调整电路的参数,大大改善稳压电源的输出动态范围,其值可以达到约100V,使用样机进行测试,效果非常好。指标如下:
输入AC150V250V,输出DC150V-250V,每个值都可以稳定,稳定性很高。
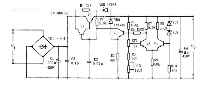
电源不易受到环境温度的影响,并且消耗的功率更少,因此适合长时间工作,电气原理图如图所示,下面简要说明其工作原理。

约220V的AC电压由电桥堆VD1-VD4整流,并由C1和C2滤波,以在复合调节器的集电极和地之间获得约330V的直流电压,该电压是由前置R1和VD5组成的前置稳压电路,就可以在输出端获得150V-250V的直流稳定电压。
在图中,VD5-VD8是具有不同规格的稳压二极管,并且每个电路都起到恒定稳压的作用。VD5和R1构成一个前置稳压电路,电压稳定的原理如下:VD5为V2基板(V5集电极)提供稳定的电压值,而使由V1和V2组成的复合管的发射极处于正偏状态。这不仅降低了稳压电源输出电压稳定度,而且还可以提高稳压电源的调整率并减小稳压电源的输出阻抗。 VD6将V5的发射极电压钳位到一定电压以上,因此V5的集电极和发射极之间的电压Uce5不会变得太大,从而解决了V5的耐压问题。 VD7和VD8是一对正、负温度系数稳压二极管,可显著看到降低温度变化对输出的影响,两者还形成了用于电源的后端稳压电路。
V2和V1是相同类型的大功率管,在电路中形成复合管道,这些是电源的核心部分,C3是具有防振功能的瓷片电容,电源使用差分电路作为采样和比较电路,以进一步减少温度变化对电源的影响并获得足够的输出动态范围。优点是:出色的稳压效果,不受温度变化的影响。稳压过程如下:只要输出电压由于某些因素而变化,差分放大器两端就会形成一差动输入电压,从而产生较大的电压来控制 V2,V1的CE端子电压的变化,将输出电压被拉回以实现稳压功能。
RP1设置在电路中(安装在面板上),您=可以调节RP1以获得所需的输出电压。RP2配置主要是为调试方便。在调试过程中,可以通过组合RP1和RP2来最大化输出的动态范围,调整RP2之后,不要动它了,最好用胶水密封。
本节主要介绍V2和V1的选择,其余组件可以通过参考电源原理图上的注释进行选择。根据要求,U0=150V250V,I0≤50mA,V1和V2 Uceo为:Uimaxl-Uomin≈370V-150V=220V,即:IE×Uceo = 0.05×220 = 11W选择了3DD102C。
上一篇:交流恒流源电源作用和电路设计
下一篇:直流电机测试如何测试方案分享