全球最实用的IT互联网信息网站!
AI人工智能P2P分享&下载搜索网页发布信息网站地图
时间:2009-05-08 14:29
人气:
作者:admin
标签: 调节器
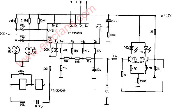
触控式电压调节器电路图
上一篇:AD7879 -触控屏幕控制器
下一篇:中国移动解决多点触控技术的技术难题
福莱新材成立美国旧金山全资子公司 重点
人脸识别芯片技术:智能视觉的核心引擎
浅谈瑞萨触摸芯片低功耗功能的实际应用
TDK触觉技术助力提升驾驶安全性
TITAN Haptics推出DRAKE LFi触觉马达,助力紧凑
基于生物识别的门禁系统解决方案
CPU | 内存 | 硬盘 | 显卡 | 显示器 | 主板 | 电源 | 键鼠 | 网站地图
Copyright © 2025-2035 诺佳网 版权所有 备案号:赣ICP备2025066733号 本站资料均来源互联网收集整理,作品版权归作者所有,如果侵犯了您的版权,请跟我们联系。