REF80 是一款高度集成的超低漂移埋地齐纳精密基准电压源。REF80 将精密 7.6V 基准电压源与内部加热器相结合,可实现 0.05ppm/°C 的极低温度漂移。 集成加热器将模具的内部温度保持在恒定的设定点。这有助于无论环境温度如何变化,基准电压都能保持恒定。器件内部温度经过预编程,以消除设计复杂性。这允许快速的设计周期,易于启动,并且不依赖高成本的外部精密元件。
*附件:ref80.pdf
REF80 系列采用 20 引脚 LCCC 封装。LCCC 封装是一种密封陶瓷封装,可实现 0ppm(固定后)的超低长期稳定性规格,这对于需要长时间不校准的应用至关重要。该封装还具有出色的抗湿度变化能力。
特性
- 7.6V 超精密基准电压源,外部元件数量最少
- 超低温漂移:0.05ppm/°C
- 优异的长期稳定性:0.3ppm(1k 小时至 5k 小时)
- 带温度稳定指示器的集成加热器
- 1/f 噪声(0.1Hz 至 10Hz):0.12ppmpk-pk
- 输入电压范围:10V 至 16.5V
- 加热器电源范围:10V 至 42V
- 密封陶瓷封装(20 引脚 LCCC)
参数

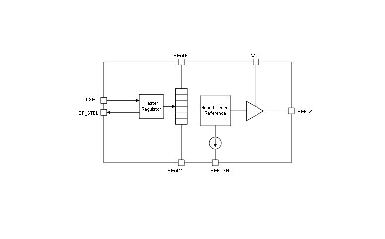
方框图

1. 核心特性
- 超低温度漂移:0.05ppm/°C(典型值),0.2ppm/°C(最大值),集成加热器维持芯片内部温度恒定(默认115°C)。
- 长期稳定性:1000小时漂移3ppm,1000-5000小时漂移仅0.3ppm。
- 低噪声性能:0.1Hz-10Hz频段噪声0.12ppmp-p,10Hz-100Hz频段噪声0.6μVrms。
- 宽工作条件:输入电压10V-16.5V,加热器供电10V-42V(HEATP-HEATM),工作温度-55°C至125°C。
2. 关键功能模块
- 集成加热器:通过HEATP/HEATM引脚独立供电,工厂预设温度点(可外接电阻调整),OP_STBL引脚指示温度稳定状态。
- 埋入式齐纳参考源:7.6V输出,15mA偏置电流,采用密封陶瓷封装(20引脚LCCC),抗湿气干扰。
3. 典型应用场景
- 高精度仪器:数字万用表、数据采集系统、电池测试设备。
- 校准信号生成:配合精密电阻分压或运放电路(如OPA189)提供10V基准。
- 数据转换器参考:为DAC11001B等芯片提供低漂移参考电压。
4. 设计要点
- 布局建议:
- 使用低ESR电容(VDD/HEATP:0.1μF-10μF;REF_Z:10μF-100μF)。
- 避免敏感信号与数字线路平行走线,减少热应变和塞贝克效应影响。
- 加热器配置:可通过T-SET引脚电阻降低设定温度(如130kΩ对应-10°C),节省功耗。
5. 性能验证数据
- 温度漂移分布:42颗样本在0°C-70°C范围内漂移集中分布于±0.15ppm/°C。
- 长期稳定性曲线:5000小时内输出漂移趋近于0ppm(老化后)。
6. 封装与订购信息
- 封装型号:20引脚LCCC(NAJ),尺寸8.89mm×8.89mm。
- 订购型号示例:REF80000B1NAJT(-55°C至125°C工业级)