网站首页 全球最实用的IT互联网站!

人工智能P2P分享Wind搜索发布信息网站地图标签大全

当前位置:诺佳网 > 电子/半导体 > 电源和新能源 >

TPS63070 宽输入电压 (2V-16V) 降压-升压转换器数

时间:2025-07-30 09:29

人气:

作者:admin

标签: 封装  负载电流 

导读:TPS6307x 是一款高效、低静态电流降压-升压转换器,适用于输入电压可能高于或低于输出电压的应用。在升压模式和降压模式下,输出电流可高达 2 A。降压-升压转换器基于固定频率脉宽...

TPS6307x 是一款高效、低静态电流降压-升压转换器,适用于输入电压可能高于或低于输出电压的应用。在升压模式和降压模式下,输出电流可高达 2 A。降压-升压转换器基于固定频率脉宽调制 (PWM) 控制器,使用同步整流来获得最大效率。在低负载电流下,转换器进入省电模式,以在较宽的负载电流范围内保持高效率。可以禁用转换器以最大限度地减少电池消耗。在关机期间,负载与电池断开连接。该器件采用 2.5 mm x 3 mm QFN 封装。
*附件:tps63070.pdf

特性

  • 输入电压范围:2.0 V 至 16 V
  • 输出电压范围:2.5 V 至 9 V
  • 效率高达 95%
  • PWM模式下+/- 1%直流精度
  • PFM 模式下 +3% / -1% 直流精度
  • 降压模式下的 2 A 输出电流
  • 升压模式下
    的 2 A 输出电流 (VIN = 4 V;Vout = 5 V)
  • 精确的ENABLE输入允许
    • 用户定义的欠压锁定
    • 精确排序
  • 降压和升压模式之间的自动转换
  • 典型器件静态电流:50 μA
  • 固定和可调输出电压选项
  • 输出放电选项
  • 省电模式可在低输出功率下提高效率
  • 2.4 MHz 的强制固定频率作和同步选项
  • 电源良好输出
  • VSEL 只允许输出电压变化
  • 关机期间的负载断开
  • 过温保护
  • 输入/输出过压保护
  • 提供 QFN 封装

参数
image.png

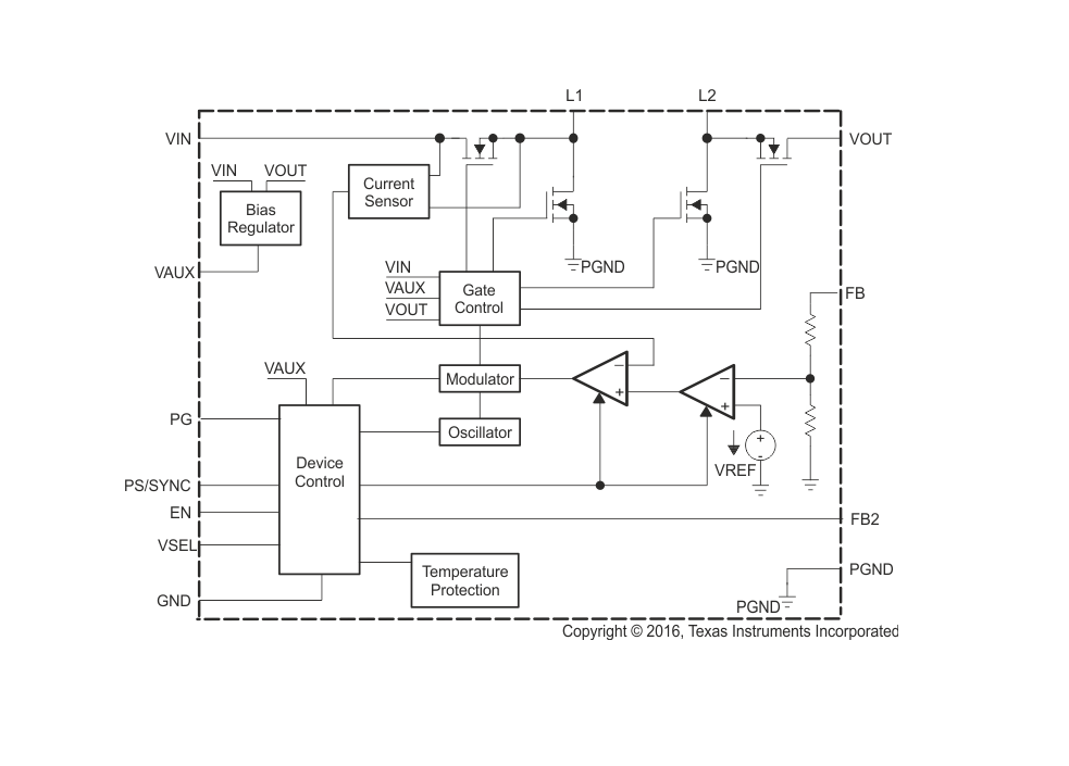
方框图

image.png
1. 产品概述
TPS63070是德州仪器(TI)推出的高效、低静态电流Buck-Boost转换器,适用于输入电压可能高于或低于输出电压的应用场景。

  • 输入电压范围‌:2.0 V至16 V
  • 输出电压范围‌:2.5 V至9 V(可调版本)或固定5 V(TPS630701)
  • 输出电流‌:
    • 降压模式(Buck):最高2 A
    • 升压模式(Boost):最高2 A(VIN=4 V,VOUT=5 V时)
  • 效率‌:高达95%
  • 封装‌:2.5 mm × 3 mm QFN

2. 关键特性

  • 自动模式切换‌:无缝过渡降压/升压模式。
  • 工作模式‌:
    • PWM模式‌:固定频率,高负载时高效。
    • PFM模式‌(节能模式):轻载时降低功耗。
  • 保护功能‌:
    • 过温保护(160°C触发,20°C滞后)。
    • 输入/输出过压保护。
    • 欠压锁定(UVLO)。
  • 其他功能‌:
    • 精确使能(EN引脚可设置用户自定义欠压锁定)。
    • 电源良好(PG)输出指示。
    • VSEL引脚支持动态输出电压切换(仅可调版本)。

3. 应用领域

  • 锂离子电池供电设备
  • 工业计量设备
  • 数码相机和摄像机
  • 笔记本电脑及移动设备
  • 医疗电子产品

4. 设计要点

  • 电感选择‌:推荐1.5 µH(如Coilcraft XFL4020-152ME),需满足饱和电流要求。
  • 电容配置‌:
    • 输入电容:10 µF陶瓷电容(靠近VIN引脚)+ 大容量电容(如22 µF)。
    • 输出电容:有效电容需≥10倍电感值(可调版本)或≥15倍(固定版本)。
  • 反馈电阻‌:可调版本需外部分压电阻(如3.3 V输出:R1=470 kΩ,R2=150 kΩ)。

5. 典型性能

  • 效率曲线‌:
    • 5 V输出时,效率>90%(负载电流>100 mA)。
  • 负载调整率‌:±1% DC精度(PWM模式)。
  • 瞬态响应‌:支持快速负载切换(如100 mA至1 A阶跃)。

6. 版本差异

  • TPS63070‌:可调输出,无输出放电功能。
  • TPS630701‌:固定5 V输出。
  • TPS630702‌:可调输出,带输出放电功能(禁用时自动放电)。

7. 布局建议

  • 高频噪声抑制:0603尺寸陶瓷电容紧贴VIN/VOUT引脚。
  • 地平面分离:功率地与控制地单点连接。
  • 数字引脚(EN/VSEL)串联电阻(10 kΩ)避免直接接VIN。
温馨提示:以上内容整理于网络,仅供参考,如果对您有帮助,留下您的阅读感言吧!
相关阅读
本类排行
相关标签
本类推荐

CPU | 内存 | 硬盘 | 显卡 | 显示器 | 主板 | 电源 | 键鼠 | 网站地图

Copyright © 2025-2035 诺佳网 版权所有 备案号:赣ICP备2025066733号
本站资料均来源互联网收集整理,作品版权归作者所有,如果侵犯了您的版权,请跟我们联系。

关注微信