时间:2025-08-01 09:41
人气:
作者:admin
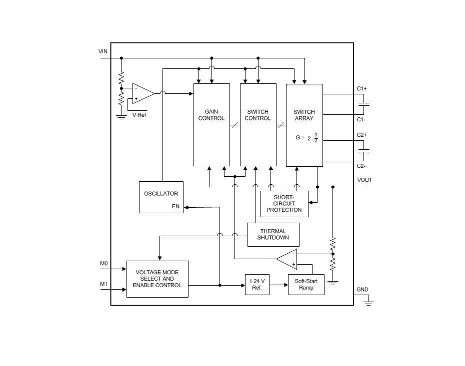
LM2757 是一款恒频预稳压开关电容器电荷泵,具有 运营地点 1.25 MHz 产生低噪声稳压输出电压。该设备可以配置为 在 4.1 V 时提供高达 100 mA 的电流,在 4.5 V 时提供高达 110 mA 的电流,在 5 V 时提供高达 180 mA 的电流。实现出色的效率 无需使用电感器,通过以 3/2 或 2 的增益作电荷泵 输入电压和输出电压选项选择。
LM2757 在 V外关闭时引脚 下。这允许用于需要由稳压输出总线驱动的应用 LM2757 关闭时的另一个电源。
*附件:lm2757.pdf
LM2757器件采用微型12引脚0.4mm间距DSBGA封装。非常适合 空间受限、电池供电的应用,该器件只需要 4 个小型、廉价的 陶瓷电容器。内置软启动、过流保护和热关断功能 也包含在此设备中。
特性


1. 产品概述
LM2757是德州仪器(TI)推出的高频开关电容升压稳压器,采用无电感设计,通过陶瓷电容实现高效能转换。主要特点包括:
2. 关键特性
3. 应用场景
4. 设计要点
5. 工作模式控制
通过M0/M1引脚逻辑电平选择输出模式:
| M0 | M1 | 输出电压 |
|---|---|---|
| 0 | 0 | 关断(高阻态) |
| 0 | 1 | 5V |
| 1 | 0 | 4.5V |
| 1 | 1 | 4.1V |
6. 性能数据
7. 文档支持
包含完整电气特性表、典型应用电路、热性能数据及封装信息(DSBGA焊球布局尺寸)。