时间:2023-06-19 16:55
人气:
作者:admin
FPGA实现SDI视频编解码目前有两种方案:
一是使用专用编解码芯片,比如典型的接收器GS2971,发送器GS2972,优点是简单,比如GS2971接收器直接将SDI解码为并行的YCRCB,GS2972发送器直接将并行的YCRCB编码为SDI视频,缺点是成本较高,可以百度一下GS2971和GS2972的价格;
另一种方案是使用FPGA实现编解码,利用FPGA的GTP/GTX资源实现解串,优点是合理利用了FPGA资源,GTP/GTX资源不用白不用,缺点是操作难度大一些,对FPGA水平要求较高。
本文详细描述了FPGA纯verilog编解码SDI视频,然后任意尺寸缩放拼接输出的实现设计方案,工程代码编译通过后上板调试验证,文章末尾有演示视频,可直接项目移植,适用于在校学生、研究生项目开发,也适用于在职工程师做项目开发,可应用于医疗、军工等行业的数字成像和图像传输领域;
设计思路和架构如下:

本设计的流程为:
FPGA解码3G-SDI输入视频,输入分辨率为1920x1080@30Hz,经硬件解码后,将图像缩小到960X540,并复制为4路视频,模拟4路输入,送到DDR3缓存做视频拼接,最后4路视频拼接显示到1920X1080的显示屏上,具体请看文章末尾的演示视频。。。
我用到的SDI摄像头输出视频分辨率1080P@30Hz;根据不同相机有所区别;
Gv8601a起到均衡 EQ 功能,这里选用Gv8601a是因为抄袭了Xilinx官方的板子,当然也可以用其他型号器件。
GTX负责解串,将原始SDI视频解为20位的并行数据,我的板子是K7,所以用GTX,如果是A7的板子则用GTP,这里使用GTX并没有调用IP,而是直接调用GTXE2_CHANNEL和GTXE2_COMMON源语,这一点可谓将Xilinx的GTX资源用到了极致水平,值得好好品读,其实调用IP无非也就是把调用源语变得界面化而已,直接调用源语或许理解更为深刻,这一点,在市面上的所谓FPGA教程里都学不到。
调用SMPTE-SDI IP核实现,GTX只是将高速串行数据解为了并行,但并没有解析SDI协议,SMPTE-SDI IP核则完成了SDI协议的解码,去掉了SDI协议中的数据包信息和控制信息,解析出有效的视频数据,详细的SMPTE-SDI IP核接口定义请参考官方的使用手册;
此模块的作用就是解码恢复出hs、vs以及de信号,即恢复正常的VGA视频时序;
要恢复正常的VGA视频时序,首先得看懂下面这张图:

根据这张表即可恢复出图像时序,具体看代码,这里一两句话实在讲不清楚,如果要完全讲明白,写5本书都搓搓有余;
这里就简单了,YUV4:4:4转RGB8:8:8,几条公式和几行代码的事儿,属于低端操作;
至此,SDI解码过程就完成了,接下来就是图像输出过程;
图像缩放模块采用纯verilog代码实现,没有任何IP,可在包括国产FPGA在内的各种FPGA平台间任意移植,支持任意比例、任意分辨率、任意尺寸图像缩放,将临近插值和双线性插值两种算法合二为一,通过输入信号高低电平选择其一,本设计选择的双线性插值算法。
由于SDI摄像头输入是1920x1080,我的显示器最高只支持1080P显示,所以本设计只能做缩小,不能做放大,为了适应1080P屏幕的视频拼接效果,所以将SDI图像缩小到960X540分辨率。
多路视频的拼接显示原理如下:

以把 2 个摄像头 CAM0 和 CAM1 输出到同一个显示器上为列,为了把 2 个图像显示到 1 个显示器,首先得搞清楚以下关系:
hsize:每 1 行图像实际在内存中占用的有效空间,以 32bit 表示一个像素的时候占用内存大小为 hsize*4;
hstride:用于设置每行图像第一个像素的地址,以 32bit 表示一个像素的时候 v_cnt* hstride*4;
vsize:有效的行;
因此很容易得出 cam0 的每行第一个像素的地址也是 v_cnt* hstride*4;
同理如果我们需要把 cam1 在 hsize 和 vsize 空间的任何位置显示,我们只要关心 cam1 每一行图像第一个像素的地址,可以用以下公式 v_cnt* hstride*4+offset;
uifdma_dbuf 支持 stride 参数设置,stride 参数可以设置输入数据 X(hsize)方向每一行数据的第一个像素到下一个起始像素的间隔地址,利用 stride 参数可以非常方便地摆放输入视频到内存中的排列方式。
根据以上铺垫,每路摄像头缓存的基地址如下:
CAM0:ADDR_BASE=0x80000000;
CAM1:ADDR_BASE=0x80000000+(1920-960)X4;
CAM2:ADDR_BASE=0x80000000+(1080-540)X1920X4;
CAM3:ADDR_BASE=0x80000000+(1080-540)X1920X4+(1920-960)X4;
地址设置完毕后基本就完事儿了;
开发板:Xilinx Kintex7开发板;
开发环境:vivado2019.1;
输入:3G-SDI摄像头,分辨率1920x1080@30Hz;
输出:HDMI,分辨率1920x1080@60Hz,4路960X540视频拼接显示;
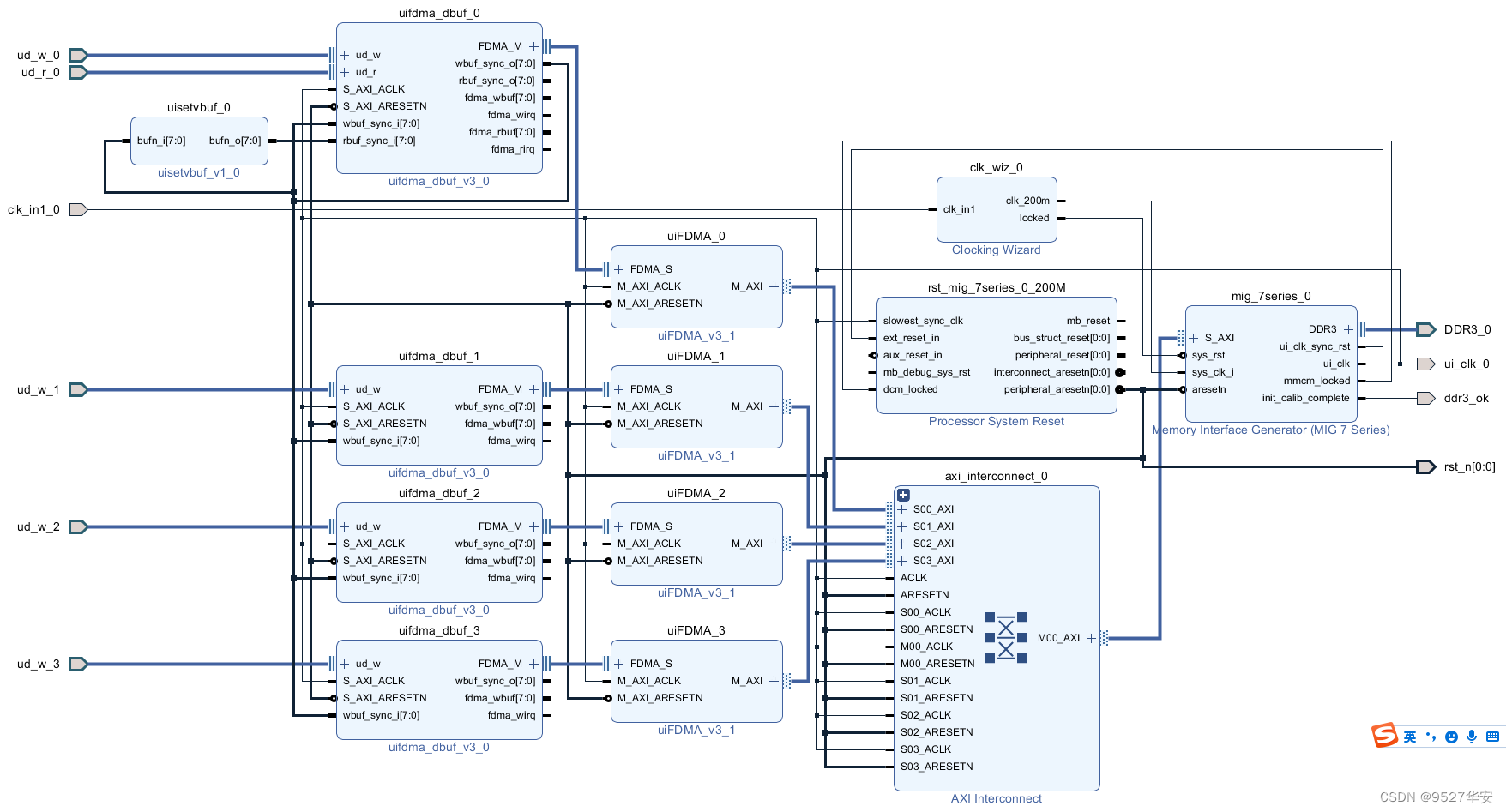
工程Block Design部分如下:

Block Design部分只做到了FDMA图像缓存部分,本设计的FDMA较之前的FDMA做了小幅改动,目的是为了实现动态分辨率的配置。。。
综合后的工程代码架构如下:

资源消耗和功耗预估如下:
