时间:2021-05-24 17:17
人气:
作者:admin
为帮助更大限度地提高安全性,工业、办公室和住宅建筑的监控基础设施正在稳步增加。在过去十年中,摄像头技术在图像传感器、视频处理、连接性和通过人工智能进行视频分析等方面取得了巨大进步。大多数摄像头都使用移动行业处理器接口(MIPI)将图像传感器连接到视频处理器,从而使用各种分辨率的图像传感器来升级摄像头。图1展示了组成视频监控摄像头系统的各种元件。

图1:基本互联网协议(IP)监控摄像头
人们对高分辨率图像和视频的持续需求推动了图像传感器的改进和创新,使分辨率从320 x 240像素提升至4,096 x 2,160像素甚至更高,增幅约达十倍。像素数的增加也意味着需要通过MIPI接口将更多数据从图像传感器传输到视频处理器。为了支持高质量的视频传输,IP摄像头中的以太网物理层(PHY)也需要从10Mbps提高到1Gbps。正因如此,视频处理器运行视频压缩算法的能力变得很重要,它可以更大限度地减少通过以太网电缆传输的数据。
帧率为30fps的4K分辨率图像传感器产生的未压缩视频的数据速率为9.56Gbps。尽管MIPI旨在支持如此高或甚至更高的速率,但是通过以太网以这种速率传输数据和存储未压缩的高分辨率视频在经济上不可行(需要庞大的存储空间)。利用H.265等高效视频压缩算法,即使是使用4K图像传感器压缩到中等质量,数据速率要求也可降至低于10Mbps。当图像传感器公司试图制造更高分辨率的传感器时,国际电工委员会、国际标准化组织和国际电信联盟等标准机构正在研究视频压缩算法,从而在某些工作场景下将通过以太网的视频数据速率限制在10Mbps以下。
IP摄像头中的标准以太网接口受规范所限制,仅支持100m的电缆传输距离;然而,有一种新技术可以将最小电缆长度增加到1,000m。IP摄像头到网络视频录像机的距离可以是1km或更长,而通过标准以太网在上述距离实现连接需要用到中继器或光纤电缆。一种替代方法是使用同轴电缆(RG-59)来达到更长的距离,但这需要使用无源适配器将以太网信号从CAT 5e转换到同轴电缆,反之亦然。每100m同轴电缆的成本往往高于标准以太网电缆的成本。
电气和电子工程师协会 (IEEE) 定义了一项新的以太网标准 IEEE 802.3.cg,通过单对平衡导体实现 10Mbps 的运行以及相关的电力输送。更具体地说&10BASE-T1L: IEEE 802.3 PHY规范适用于通过单对平衡导体的10Mbps以太网局域网,电缆传输距离至少为1,000m(使用18 AWG导线进行点对点连接可实现长传输距离)。由于单线对电缆现可同时支持数据传输和电力输送,所以采用IEEE 802.3.cg可显著节约成本,并且在视频监控应用中更容易安装。
10BASE-T1L PHY在单对平衡导体上使用全双工通信,每个方向同时具有10Mbps的有效数据速率。10BASE-T1L PHY使用三级脉冲振幅调制(PAM3),在链路段以7.5兆波特的速率传输。33位扰频器可帮助改善电磁兼容性。使用4B3T编码(即4个二进制对应3个三进制)对MII传输数据(TXD《3:0》)进行编码,使传输的PAM3符号的运行平均值(直流基准)不超出范围。使用管理数据输入/输出界面将10BASE-T1L PHY的发送器输出电压设置为1.0Vpp或2.4Vpp差分,有助于在不同电缆上实现更长的通信距离。
DP83TD510E是一款符合IEEE 802.3cg 10Base-T1L规范的超长传输距离PHY收发器。该器件由3.3V单电源供电,并支持IEEE 802.3cg 10Base-T1L规范定义的2.4V p2p和1V p2p电压模式。PHY具有噪声非常低的耦合接收器架构,可支持长达2,000m的电缆长度。该器件提供媒体独立接口(MII)、简化MII、简化千兆位MII和RMII低功耗5MHz主模式与处理器的MAC相连。DP83TD510E诊断工具包括时域反射法(TD R)、主动链路电缆诊断(ALCD)、信号质量指标(SQI)、多个环回接口和集成PRBS数据包发生器,简化了开发过程中的调试和现场故障情况检测。
单线对以太网(SPE)网络还支持通过视频监控应用中的低通滤波器沿着同一根单线对电缆进行数据线供电(PoDL),如图2所示。

表1列出了IEEE 802.3.cg标准支持的各种功率等级。可向负载提供的最大功率为52W,定义为15级。IEEE 802.3.bu涵盖了低于10的功率等级。

来源:IEEE以太网标准
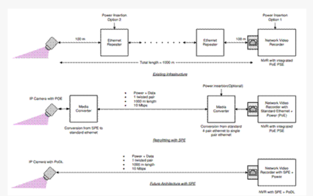
8和9级(48V稳压电源设备)或14和15级(最大50V至58V)可支持IP摄像头所需的功率等级,该摄像头可能需要高达52W的功率才能运行。此功率足以支持大多数摄像头系统,即使是带有内置加热器的摄像头系统也不例外。对于需要升级的建筑物,中间解决方案可使用标准以太网至SPE转换器。图3提供了IP摄像头系统的连接示例。

图3:IP网络摄像头连接
未来的IP摄像头产品有望支持SPE,从而更容易安装,网络视频录像机也将提供电源设备端口。通过简化的SPE网络实现压缩率更高的视频,可以在不增加复杂性和成本的情况下实现更好的监控。
编辑:hfy