时间:2021-04-15 15:54
人气:
作者:admin
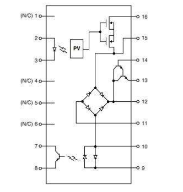
ITC系列在16引脚SOIC封装中集成了典型数据访问协议(DAA)中的主要组件。如图1所示,1-Form-A MOSFET SSR,达林顿晶体管,桥式整流器和光隔离器构成了整体设计。

图1引脚SOIC封装
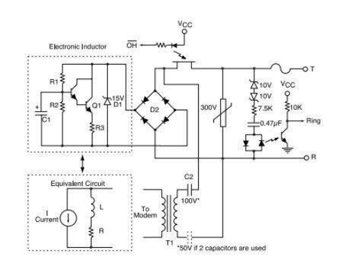
电子设计电感
电子电感器通过使用达林顿晶体管,三个电阻器和一个电容器来接近分立电感器的操作。当在DAA应用中使用时,电子电感器对直流电流的阻抗较低,而对交流信号的阻抗较高。
电路说明
图2显示了典型的电信/数据通信环境中的电子电感器。桥D2仅对电子感应器的尖端和环形电流进行整流。这样可以确保大多数监管机构都要求对线路极性不敏感。摘机时,二极管D1保护Darlington Q1免受过多的瞬态电压的影响。齐纳电压应小于达林顿的V CEP(在这种情况下为40 V CEO)。R1和R2设置Q1的偏置点。C1用于以Q1为基数的AC信号抑制。C1应该是质量合格的钽,额定值至少为10 WV。R3用于为Q1提供负反馈,因此Q1在环路电流范围内不会进入饱和状态。交流信号路径通过C2耦合到变压器。如果使用两个电容器,C2的工作电压应为100 V或50 V,

图2典型数据电路
交流特性
电子电感器电路的交流特性在理想情况下应等效于高值电感器(请参见图3中的等效原理图),即4-10H,以获得最佳性能。电子电感器的等效电感可以近似为L =(R1)(C1)(R3)。理想的电子电感器将具有无限的交流阻抗和低的直流电阻,但是实际考虑因素(例如电容器的尺寸和成本)通常会将电路的阻抗限制在4 H至10 H之间。高质量的钽,额定电压为10 V或更高。该电容器的典型电容值约为10 µF。

图3与中央办公室的典型电子感应连接
ITC系列提供的组件和功能集成使其成为设计DAA电路的工程师的有吸引力的解决方案。ITC提供的一些主要优点是:
此外,ITC系列可与其他IXYS集成电路事业部器件(例如本应用笔记中其他地方提到的LOC110)结合使用,以提供用于DAA设计的完整光学解决方案。
编辑:hfy
下一篇:浅谈CAN协议的通信方法