时间:2010-07-27 11:22
人气:
作者:admin
当控制计算机与各数控机床相距较远时,一般采用串行通信方式而不采用并行通信方式。这是因为并行通信系统的造价较高、众多的连线不仅容易引入干扰,也容易发生线路故障。控制系统中常用的串行通信一般采用RS-232C串行总线标准。RS-232C是电子工业协会(EIA)推荐的一种普及型异步通信总线标准,目前已广泛应用到了计算机系统中外围设备与主机的连接中。
但是RS-232C应用于计算机系统时存在如下问题:
(1)传送距离过近:由于受负载电容容许值的限制,其传送距离一般不得超过15M;
(2)电平偏移:由于信号地公用且通信双方的信号地需连结在一起,RS-232C应用于长距离通信时信号地线上会存在较大的电流,使得电平发生偏移,容易造成传输错误;
(3)潜在的接地问题:RS-232C总线有一个信号地和一个屏蔽保护地,通信中,双方的信号地需连在一起,但是屏蔽保护地却不一定允许接在一起,同时DTE的信号地与屏蔽保护地之间又不一定绝缘,这就存在一个潜在的接地问题,使得系统的抗干扰能力较差。
为了扩大串行通信的有效传输距离,提高通信传输速率,增强抗干扰能力,EIA制定了RS-422/485串行总线通信标准,也叫双端接口电气标准或平衡传输电气标准。RS-422/485与RS-232C的关键不同之处在于将单端输入改为双端差分输入,信号地不再共用,通信双方的信号地不再连在一起。
RS-422/485的优点在于:
(1)采用双端差分输入,总线的抗干扰能力强;
(2)互连双方的信号地分立,两条信号线形成回路,避免了电平偏移,同时也避免了RS-232C中的潜在接地问题;
(3)输出端采用双端平衡驱动,其信号放大倍数高,信号传输距离远。RS-422支持全双工串行通信,RS-485支持半双工串行通信。
在本文涉及的DNC(Direct Numerical Control or Distributed Numerical Control)信息系统中,由于每个生产单元的数控机床数目都远远超过计算机所配置的串口数(一般为两个),因此在本系统采用了***MOXA公司生产的C320Turbo/PCI型多串口卡/板,以达到扩展串口的目的。同时为了扩大通信的有效传输距离,本系统采用了RS-232长距光隔转发器(串口长线收发器FC232)。
在此基础上,本文提出了一种满足企业生产需求的数控机床数据传输系统的网络结构,并对该结构中的DNC数据传输的实现进行了详细的描述。
1 系统网络体系结构
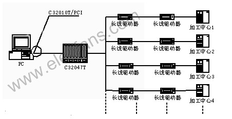
图1所示为DNC数据传输系统的网络体系结构。整个DNC数据传输系统由管理层和设备层组成,管理层由1台计算机、RS-232C通讯扩展卡/板及有关外围设备组成,用来完成零件NC程序的管理和传送等功能。设备层由数控机床和相应通讯接口组成,其中通信接口具有双向传送功能,实现NC程序或者控制程序的双向传输。DNC系统除了常规的NC程序上/下载外,还能较好满足边加工边传递NC程序的要求。
1 系统网络结构
有两点需要注意的是,(1)当所要控制和通信的数控机床数超过DNC主机自配置的串口时,将会带来一定的不便。本系统采用MOXA Intellio C320Turbo/PCI多串口卡(C32010T/PCI)和多串口扩展板(C32047T)来实现串口扩展的问题;(2)当DNC主机与数控机床通讯距离较远时(超过15m),使用标准的RS-232C电缆就不能进行有效的通讯了。另外,通讯双方设备使用电缆直通连接,在两端设备不共地或引入处有电源干扰时,往往会毁坏设备接口。本系统采用RS-232长距光隔转发器(串口长线收发器FC232,成对使用)来解决10Km以内距离的RS-232设备间通讯时的延长距离和保护接口问题,其中FC232可以直接插在C32047T上,图中的线起的是示意作用。由于FC232可直接插于RS-232接口上,不需外接电源,兼容RS-232接口软件编程标准,这也给工程人员施工带来方便。
2 系统串行通信的实现
2.1 NC程序控制工作流程
NC控制系统工作流程如图2所示:
在DNC串口通信程序中,串口拥有自己独立的线程,这些线程包括串口信号监视线程、串口数据接收线程和串口数据发送线程。其中主线程主要负责处理NC加工程序编辑、通信协议数据库、界面信息等,而辅助线程负责监视串口信号、串口数据接收和串口数据发送。用主线程来专门处理信息,使程序能迅速响应命令和其他事件,用辅助线程来完成费时的工作,这样可以避免由主线程处理这些工作时阻塞程序信息的处理。DNC计算机与数控机床通信的具体过程如图3。
2.2 功能实现的关键技术
数据通信功能实现主要依赖于串口的连接,而连接与否的关键在于串口属性的设置和各设备之间的连接方式。由于各数控机床的通信协议存在着差异,这就使得在设置通信串口属性时与机床的配置一致。以FANUC-0T为例,该机床参数设置:TVON = 0;ISO = 1;I/O = 0;波特率设置参考0552参数;停止位设置参考0002参数的最后一位即STP(1为2,0为1),默认为2;奇偶校验位设置为EVEN;数据位设置为7。如果设置有误将会造成通信错误或数据传输失真。
同样,各数控机床通信协议的不同,使得各设备间的连接方式也就不同,也就是说各串口之间的连线方法要有所不同,这里由于篇幅原因就不再赘述。
3 结束语
串行通信技术已在DNC通信系统中得到了广泛的应用,其关键技术将主要围绕提高NC程序传送的正确性、快速性;减少信号干挠,提高可靠性等方面。使用VC语言编制的本DNC信息系统,实现制造过程的NC数据传输,该系统具有结构简单、运行快速、工作稳定等特点,易于实施,对促进DNC技术的发展具有积极的意义。本文所述的DNC信息系统已在实际中得到了应用,并取得了良好的应用效果。
上一篇:组态软件的简介及结构划分标准
下一篇:建立双层网络平台的解决方案