介绍了一种采用CMX017/018单片UHFFM/FSK发射
芯片和接收芯片的无线电收发电路。
关键词:UHF,FM/FSK,无线电发射器,无线电接收器
1引言
所设计的UHFFM/FSK无线电收发电路由无线电发射和接收两部分组成,可工作于UHF频段(860 MHz~965MHz),发射和接收
音频FM和数字FSK
信号,数据传输速率可达500kbps,适合
模拟和数字窄带、扩频无线电链路、无绳电话、手持数据终端、无线局域网等应用。
2电路组成及
工作原理 无线电发射和接收电路分别采用CML(Consumer Microcircuits Limi
ted)
公司的UHFFM/FSK无线电发射芯片CM017和接收芯片CM018组成,CM017和CM018
IC采用28引脚SSOP封装,工作于UHF频段,工作电压2.7~3.3V,具有节省功率的休眠模式(10μA)。发射时,需要发射的音频/
数字信号从CN017调制输入端(MODIN)输入,经过CM017芯片内部电路处理,变成音频FM/数字FSK信号发射出去,发射功率可达100mW(+20dB)。所发射的信号能被CM018组成的无线电接收电路接收,经过CM 018芯片内部电路处理,还原成音频/数字信号,实现无线电音频/数字信号传输。
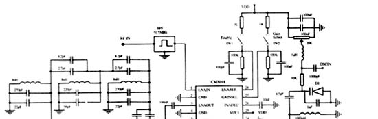
2.1发射电路
无线电发射电路由CM017 IC和外接的一些
电阻、
电容和电感线圈组成,电路如图1所示。CM017芯片内包括FM/FSK调制器、2级
功率放大器、增益控制等电路,只要外加少数的元件即可构成一个完整的FM/FSK无线电发射器。CM017芯片各引脚、符号和功能如表1所示。

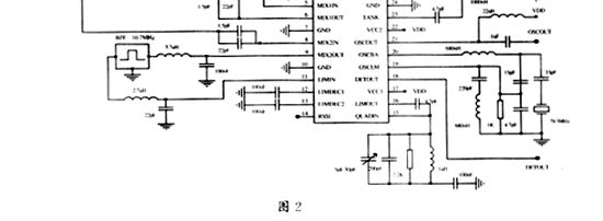
2.2接收电路
无线电接收电路由CM018 IC和外接的一些电阻、电容及电感线圈组成,电路如图2所示。CM018芯片内包括低噪声
放大器(LNA)、混频器(MIXER1、2)、压控
振荡器(VCO)、限幅放大器(LIMI TE R)和FM/FSK解调器等电路,只需外接少数元件即可构成一个完整的FM/FSK无线电接收器。CM018芯片各引脚、符号和功能如表2所示。

3调节和控制
3.1频率控制
发射电路中的
电位器RV2和接收电路中的电位器RV1可控制
RF工作频率。电位器控制电压变化范围0~3V,允许RF工作频率设置在860~935MHz之间。
3.2增益控制
发射电路中的电位器RV1控制CMX017功率放大器
驱动器的增益。当CMX017的G
AIN端是被连接到3V时,输出功率最大;当GAIN端连接到0V时,增益被减少20dBm。
在接收电路中,CMX018的低噪声放大器(LNA)的增益利用开关SW2控制,当开关断开时,LNA处于高增益模式,当开关导通时,LNA处于低

增益模式(从16dBm降低到-6dBm)。
3.3使能模式
在发射电路中,当开关SW1和SW2处于断开状态时,CMX017处于“睡眠模式”,芯片
电流消耗仅10μA;当开关SW1断开,开关SW2导通时,CMX017芯片处于“发射等待模式”,功率放大器和功率驱动器处于“低功耗模式”,调制器和振荡器处于工作状态,电流消耗24mA;当SW1和SW2都导通时,CM X017芯片处于“发射模式”,电路处于发射状态,电流消耗130mA。在接收电路中,当开关SW1处于断开状态时,CMX018处于“睡眠模式”,芯片电流消耗仅10μA,当开关SW1导通时,芯片处于“接收模式”,电路处于接收状态,电流消耗50mA。
4印制电路板设计
发射和接收电路的印制电路板设计(
PCB)采用4层PCB,顶层包含调整电路连接、RF信号引入和芯片接地;第2层是单纯的
电源接地板;第3层包含模拟功率电源以及馈送到所有板上的附加电路的电源连接;最下层包含为屏蔽目的而设计的接地。设计中使用了微带技术,在PCB上为发射电路的PAOUT端和PAIN/MODOUT端以及接收电路的RFIN端提供了50Ω线路阻抗。
5结束语
实验表明,使用CMX017和CMX018芯片构成的UHFFM/FSK无线电收发电路结构简单,调试容易,性能稳定可靠,可广泛应用于音频FM或数字FSK信号无线发射和接收。在数字信号发射和接收中,使用
单片机进行数据的打包、纠错、检错、跳频,以及进行频率、增益调节和模式控制,可使电路适应更多的应用领域。
参 考 文 献
1 Consumer Microcircuits Limited.EV0171 Evalua
tionKit User Manual.Consumer Micr ocir cuits Limited,2001
2 Consumer Microcircuits Limited.EV0181 EvaluationKit User Manual.Consumer Micro cir cuits Limited,2001