时间:2015-07-24 10:33
人气:
作者:admin
为了达到节省能源、降低排放的目标,电子控制技术在货车、工程车以及农用车的柴油机上得到快速发展和应用。随着机车电控化技术发展,车载定位终端的数据采集交互速度以及运行的稳定性已成为衡量该设备的一个重要指标。为进一步提升车载定位终端的实时性和稳定性,文中设计了一种基于ARM处理器和μC/OS—II操作系统的车载定位终端。应用ARM处理器实现数据交互的高速性,应用μC/OS—II操作系统解决程序运行的稳定性问题。
1 、车载终端整体结构及功能介绍
车载定位终端主要由CPU(包括S3C44BOX芯片,2MbyteNorFlash和8MByteSDRAM),GPS卫星数据接收电路,GPRS无线数据上传电路和CAN控制器及数据收发模块组成。如图1所示:来自车载电瓶的+12 V直流电经过车载定位终端上的电压转换电路,转换成+5 V、+4.2 V和+3.3 V的直流电分别向车载定位终端的CAN数据收发模块、S3C44BOX芯片、GPS卫星数据接收电路和GPRS无线数据传输电路供电;CAN数据收发模块通过CAN总线接收ECU、EGR、TCU等车载控制器发来的反应电控车工况的数据,CAN总线末端的两个120欧电阻为阻抗匹配电阻;GPS则实时接收卫星数据并将这些数据按照NMEA-0183协议输出给CPU;CPU通过应答机制接收CAN数据收发模块传来的数据,通过中断方式实时接收GPS发来的数据并通过相应算法对接收到的卫星数据进行处理,之后将所有数据按照固定的格式进行打包并发送给GPRS;GPSR接收到相应的数据包后,通过无线方式实时上传给监控中心。

在车载定位终端的实际应用之中,影响数据交互速度的主要因素取决于CPU的处理速度,电控车工况信息读取以及GPS卫星数据接收的实时性;影响稳定性的主要因素是硬件的抗电磁干扰性能及μC/OS—II操作系统对不同优先级任务的合理调度分配。下文将围绕CPU电路、GPS卫星数据接收电路、GPRS无线数据上传电路以及系统软件等几个主要影响因素进行阐述和分析。
2 、硬件电路的设计
1)S3C44BOX处理器
S3C44BOX处理器是Samsung公司推出的采用了ARM7TDMI内核的16/32位RISC处理器。该处理器拥有丰富的内置部件:8KBcache,LED控制器,SDRAM控制器,5通道PWM定制器,PLL倍频器,IIC总线接口,IIS总线接口,2通道UART,4通道DMA和8通道10位AD转换器。这些部件使得S3C44BOX处理器在保证高性能的同时(最高运行速度达66 MHz),最大限度的降低了设计开发的成本。相较于传统的8位单片机,S3C44BOX处理器可较大程度的提升车载定位终端对数据处理速度的需求。
2)GPS抗电磁干扰电路
如图2,GPS电路的核心器件为GS-89M-J模块。该模块采用了最新的MTK3329芯片作为主控芯片,定位精度小于10 m圆周误差,定位时间在热启动模式下仅为1 s。MIC29302BU模块是一款大电流高稳定性的电压调节模块,主要用于向GS-89M-J模块提供4.2 V的工作电压,模块中的5脚位为可调输出引脚,在可调模式下,该引脚输出固定的1.25 V的直流电压,为了保证该模块能够提供稳定的4.2 V电压,设计中使用电阻值分别为43 K和100 K的精密电阻R521X和R525X组成了串联电压提升电路,以实现模块的输出引脚输出4.2 V的直流电压S3C44BOX通过向该模块的1引脚(EN端-使能输出端,高电平有效)输出高电平或低电平来控制该模块的工作与否;电容C564、极性电容C562、电阻R550和R551所组成的地分离电路,主要用于将GPS电路和车载终端上的其它电路进行隔离,以防止GPS电路与其它电路因为公共阻抗耦合引起交叉干扰;出于保证车载定位终端运行稳定性考虑,通过S3C44BOX芯片的一个通用I/O引脚和三极管Q501、电阻R502、R505、R507组成GS-89M-J复位控制电路,以确保GS-89M-J在程序跑飞时主控芯片能及时对其进行复位操作;本设计中选用的GPS天线的阻抗值为50欧姆,由于GPS信号为1575. 42 MHz的高频载波信号,在传输过程中,容易因传输线的特征阻抗与终端阻抗不匹配造成信号反射,为防止该现象发生,本设计中用于连接GPS天线和GS-89M-J模块RF_IN引脚的射频线的特性阻抗值为50欧姆;GS-89M-J模块实时接收来自卫星的信号同时对其进行解算,并将解算结果按照NMEA0183协议打包成GPGGA、GPGSA、GPGSV、GPRMC、GPVTG和GPGLL7帧数据输出给S3C44BOX。S3C44BOX通过串口中断方式实时接收GS-89M-J发来的数据帧。

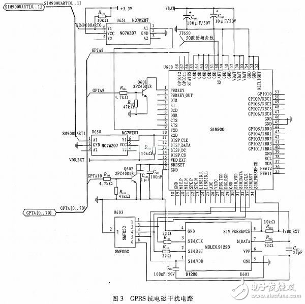
3)GPRS抗电磁干扰电路
如图3,GPRS电路的核心器件是SIM900模块。SIM900采用省电技术设计,在睡眠模式下耗流仅为1.0 mA,同时该模块嵌入了TCP/IP协议,提高了用户应用该模块进行数据无线传输的开发效率。电路中的NC7WZ07为高速电平转换芯片,通过该芯片可将SIM900输出的4.2 V串行信号转换为S3C44BOX可接收的3.3 V串行信号,实现SIM900和S3C44BOX的无障碍通信;电路中的MOLEX-91228为SIM卡座,为防止SIM卡受到静电放电和高频信号的干扰,此处选用SMF05C对SIM卡进行保护;为防止来自SIM900的特高频信号在传至SIM卡时形成信号反射,降低信号质量,这里选用22欧的电阻R614和R613对二者进行阻抗匹配;S3C44BOX通过向SIM900的1引脚(PWRKEY引脚-电开关引脚)发送脉宽为1 s的高电平,便可控制该模块的关闭与打开;S3C44BOX通过向SIM900的14引脚(NRESET引脚-低电平复位引脚)发送一个高电平,便可对该模块进行复位操作;与GPS电路一样,GPRS电路中的用于连接GPRS天线与SIM900 RF_ANT引脚的射频线的特性阻抗为50 Ω;SIM900通过串口接收来自S3C44B OX的数据包,并通过GPRS网络将数据包上传至监控中心。

3、 系统软件设计
为实现车载定位终端数据处理的实时性和运行的稳定性,确保电控车工况信息读取任务和GPS卫星数据接收任务能在第一时间内完成,本设计引入了μC/OS—II操作系统。μC/OS—II能够根据任务的优先级动态地切换任务,保证系统对实时性的要求。
如图4所示为系统主函数流程图,系统上电,经过对S3C44BOX的时钟电路以及相关寄存器配置完成对S3C44BOX的初始化操作,之后调用OSInit()函数完成对μC/OS—II的初始化操作,接着系统通过OSTaskCreate(void(*task)(void*pd),void*pdata,OS_STK*ptos,INT8U prio)函数创建车载定位终端的应用任务,最后通过OSStart()函数调用任务调度函数OSCtxSw()开始任务调度。各应用任务间的同步及数据交互通过信号量和消息邮箱来完成。

基于车载定位终端的主要功能,该车载定位终端应用程序主要包括3个任务和2个中断。分别是电控车工况信息读取任务(void VehInf Read_ Task(void*pada)),该任务主要用来接收来自ECU、EGR等车载控制器传来的反应车辆工作状况的信息,如:发动机冷却液温度、发动机润滑油压力、发动机曲轴转速、发动机凸轮轴转速、废气后处理阀门开度等等,由于车载定位终端要同时接收多个车载控制器的数据,为确保车载定位终端能够精确识别各车载控制器上传的数据,此处采用主叫-应答机制实现车载定位终端和各车载控制器间的数据通信;GPS卫星数据处理任务(void SatDatPro_Task(void*pada))则主要对GS-89M-J模块传来的数据帧进行筛选并从筛选出来的数据帧中提取车辆位置的信息;GPRS数据上传任务(void DatSend_Task(void*pada))则主要将车辆工况信息和位置信息按照固定数据帧格式进行打包并通过SIM900以无线方式上传给监控中心;CAN接收中断函数(void_irq CANRev(void))是由CAN收发器触发的,CAN收发器每接收到一帧来自各车载控制器的数据时,中断即被触发,该中断函数主要将接收到数据帧通过消息邮箱传送给电控车工况信息读取任务;串口接收中断函数(void_irq Seri Rev(void))则主要是在GS-89M-J完成卫星信号解算并向S3C44BOX的串口进行数据输出时被触发的。
影响车载定位终端实时性的主要因素是对GPS卫星数据的处理速度,因此车载定位终端中各任务的优先级分配如下表(优先级值越小则对应的优先级越高)。

4 、结束语
文中所设计的车载定位终端应用ARM处理器和μC/OS—II操作系统最大限度地保证了终端数据交换的实时性与运行的稳定性。经证实,该车载定位终端在货车、工程车、农用车等领域拥有广阔的应用前景。
下一篇:系统级解构联网汽车(图文)