时间:2015-04-16 15:56
人气:
作者:admin
提供更好驾驶体验,汽车照明绝对不可或缺。虽然汽车环境光照明系统已经导入红绿蓝发光二极体(RGB LED),但目前仍有设计复杂度与成本过高等问题。为了满足不同汽车照明应用的要求,新一代整合区域互连网路(LIN)介面的RGB 可以解决这个问题。它既可透过既有车内LIN网路达成LED光源控制,亦能大幅简化环境光照明系统设计,同时降低整体开发成本。
LIN控制特性与功能
鉴于控制环境光照明系统的实施成本成为首要目标,区域互连网路(LIN)已成为控制环境光照明系统LED灯阵列的一种方式,其好处是可采用现有的汽车通讯设施。重量轻、单线实现的LIN汇流排在通讯方面可以与高性能、但昂贵的控制区域网路(CAN)互相弥补。因为每个RGB LED模组可以连接到LIN网路,不须再增加汽车布线,其结果是整个系统的成本可保持在最低水准,加上车辆的整体重量并没有增加,从而避免燃油消耗增大,而如果采用当前的点至点有线阵列,势必增加燃油消耗。
汽车制造商正在寻找一种高性价比实施环境光照明系统的方式,为满足这种市场需求,业界厂商已推出高整合、可自由程式设计的LIN RGB LED从属介面(Slave Interface)积体电路(IC),其具备内置恒流源(Constant Current Source),能够直接驱动多达四个LED(红,绿,蓝及额外的白色)。

LIN RGB LED从属介面IC功能框图
此外,RGB环境光模组可以通过车辆的LIN系统进行互连,不需要漫长的开发过程或大量使用工程资源。从发展的角度看,这种先进技术无疑对汽车制造商是一大利多,透过更具吸引力和娱乐性的环境光照明功能,可以使车型更加个性化,从竞争产品中脱颖而出,且更重要的是,这种功能将不再局限于高端汽车,而适用于所有汽车。
两种汽车照明方案PK
1.NXP照明方案
恩智浦半导体发布的UJA1018是一款紧凑型集成解决方案,支持灵活且经济有效的车用LED环境照明应用。UJA1018专为LIN网络(本地互联网络)而设计,是首款带节点位置检测功能的环境照明用ASSP(特定应用标准产品)。通过它实现了在LED模块安装到车内后对其LIN地址的单独编程,而非在模块制造期间进行编程。

汽车内部照明框图
NXP具有优异的汽车技术平台和产品,能够完成高度集成的解决方案,可实现全部功能,从而以各种配置驱动LED,简化LED导入设计,低成本外部元件数减至最少,更小封装尺寸。
LED驱动器
ASL10xxNTK和ASL10xxPHN是针对汽车照明应用的完全集成的LED驱动器系列。ASL1002NTK和ASL1004NT驱动器的温度反馈能控制LED的温度和性能。LED故障检测能在LED发生故障时进行反馈。还能进行系统与蓄电池和接地的短路保护,外部电流选择和PWM编程,调光LED的内部PWM生成,并且可以消除LED纹波电流,无需外部元件。
光位控制器
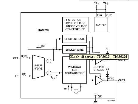
光位控制器(Leucht Weiten Steller,LWS)是设计用于车辆的单片集成电路。该器件可根据汽车驾驶员使用仪表盘上电位器所确定的状态调整汽车前照灯光束的高度。TDA3629和TDA1629T光位控制器具有低定位误差,低噪声灵敏度。此外,TDA3629和TDA1629T供电电流低,可以热保护,SET输入端具有断线和短路指示,可以通过电机短路提供断线功能。

显示功能框图
2.安森美照明方案
1) 内部RGB LED照明方案
本地互连网络(LIN)总线是一种用于当今汽车网络架构的低成本串行通信协议。NCV7430 LIN RGB LED驱动器结合了LIN收发器与RGB LED驱动器及存储器,适用于汽车内部照明。这款单芯片RGB驱动器可监视汽车内部照明中的专用多色彩LED应用。
NCV7430包含LIN接口(从器件),用于LED色彩及光强度参数设定。该器件通过LIN总线接收指令,随后独立驱动LED。NCV7430在LIN总线上用作从器件,而主器件可以通过总线读取特定状态信息(参数值及错误标志)。NCV7430的LIN地址可通过器件内部存储器编程固化。

汽车内部照明方案
NCV7430的特性还包括保护及诊断过流检测(对地及VBB短路检测、LED开路检测、高温警示及关闭和检测到错误时重试模式);省电(休眠模式供电电流20 mA、兼容14 V汽车系统);以及EMI兼容性(LIN总线集成斜坡控制、LED调制模式降低EMC)。
2) 外部及内部照明恒流稳流器(CCR)方案
双端线性恒流稳流器(CCR)是简单、经济及强固的器件,为成本敏感的LED应用提供有效的稳流方案,适用于汽车外部照明,如中央高位刹车灯(CHMSL),以及内部照明,如座舱灯、化妆镜灯、手套箱。该器件不要求外部元件,可用作高边或低边稳流器,在宽输入电压范围下对输出电流进行稳流,其设计带有负温度系数特性,用于保护LED在极端电压及工作条件下免受热失控影响。
型号为NSI45xxx、NSI50xxx、NSIC20xx、NSI45xxxJ和NSI50150AD的器件的稳流电流可在宽电压范围内提供恒定亮度;负温度系数在高环境温度条件下可保护LED;提供多种最大电压版本(45 V、50 V及120 V),可承受电池电压突降。

汽车内部及外部照明的恒流稳流器
除以上方案,安森美半导体还提供其它LED驱动方案。紧凑型350 mA降压LED驱动器CAV4201和CAT4201采用专利的平均电流稳流架构,可用24 V电源驱动串联的多达7颗LED,处理达40 V的瞬态电压,能效高于94%;还具有限流及过热保护、LED开路保护功能。其汽车版本CAV4201通过了AEC-Q100认证。另一款用于高亮度LED的多拓扑恒流开关稳压器NCV3065,驱动电流达1.5 A,采用外部开关提升能效,支持PWM及模拟调光,可承受达40 V瞬态电压。