时间:2014-11-25 19:02
人气:
作者:admin
Intersil公司的ISL78010是汽车电子级TFT-LCD显示器电源,它集成一个升压转换器和2A FET,两个用来产生VON 和 VLOGIC的正向LDO,以及用来产生VOFF的负向LDO。升压转换能编程在P模式工作,以得到最佳的瞬态响应,或工作在PI模式,以改善负载的调整率。本文介绍了ISL78010的主要性能,方框图,升压稳压器方框图和典型的应用电路图以及手提/便携式显示器应用方案(LCD/OLED)。
INTERSIL汽车级TFT-LCD电源
Intersil 公司的ISL78010 - 汽车级 TFT-LCD 电源 IC,是 AEC- Q100 级产品,完全符合 ISO/TS 16949:2002 的要求,其在汽车温度范围(-40ºC~+105ºC)内工作。它是一款高度集成的产品,可以提升性能,并降低跟为 7~15 英寸显示器供电相关的成本。ISL78010 提供了增强型抗瞬变可靠性以及更高的电压能力,可以避免发生转换过程引起的杂散电容和寄生电感。ISL78010 为每条输出通道都整合了排序、调节电荷泵、2A FET和故障保护功能。该集成不仅削减了成本,增加了可用板空间,并且元件数量的减少海改善了系统的总平均故障时间(MTBF)。而且,ISL78010 还拥有4条高度精确的输出通道,从而实现了出色的性能。ISL78010 设计用于提供中型显示面板所需的、高达20V的升压电压,采用 TQFP 封装,可以改善防振可靠性以及适应电路板制造过程中引脚的肉眼检查。
ISL78010主要特性:
2A电流FET
3V — 5V 输入
高达20V的输出电压
精确至1%升压输出
VLOGIC-VBOOST-VOFF-VON or VLOGIC-VOFF-VBOOST-VON 时序控制
可编程序延迟
完善的故障保护
热关断
内部软启动
32 Ld 5x5的TQFP封装
应用:所有的车载液晶显示器
手提/便携式显示器应用方案 (LCD/OLED)

手提/便携式显示器应用方案

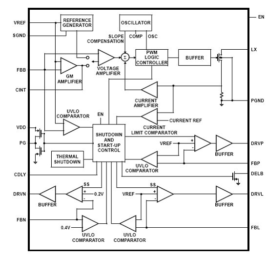
图1 ISL78010方框图

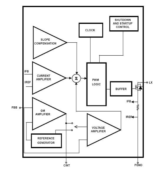
图2 升压稳压器方框图

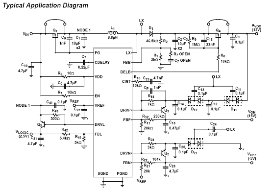
图3 ISL78010应用电路图