时间:2021-05-31 15:45
人气:
作者:admin
作者:华润微集成电路(无锡)有限公司
LED是一种能发光的半导体电子元件,这种电子元件早期只能发出低光度的红光,随着技术的不断进步,现在已发展到能发出可见光、红外线及紫外线的程度,光度也有了很大的提高。LED具有效率高、寿命长、不易破损、开关速度高、高可靠性等传统光源不及的优点,已被广泛应用于指示灯、显示器及照明领域。
在线性LED驱动方案中,高PF高效线性LED驱动技术已经日渐成熟,但是随着最新欧盟ERP指令的发布,增加了对频闪的要求(SVM≤0.4,Pst LM≤1.0),无频闪、高PF、高效率三者之间互相制衡,因此如何使三者兼顾是目前新的研究方向,见图1。

图2
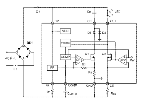
一般为了实现去频闪,通常会在高效LED驱动的基础上再增加一个去频闪电路,但是这种去频闪电路会需要一个控制环路,结构比较复杂,同时还带来比较大的损耗。PT4519换了一种做法,不用串联去频闪电路,而是使用一个恒流源(Q2,OP2)作为无频闪的驱动,并联在主电路里,减少了串联应用带来的损耗。
在交流电压的谷底期间,输入电压会低于LED导通电压,因此需要一个储能电容Co来维持LED的输出。在常规的应用中,Co的驱动(Q1,OP1)是一个固定的充电控制,峰值电流外部设定后就已经固定,考虑到高效的实现再加入一个过压降电流的控制,降电流幅度一般也是外部电阻来设定。但是这样会带来一个问题,一旦外部设定好后充电电流就被固定,无法根据输入电压及输出负载的变化做动态调整,只能被动的输入电压高于LED电压后导通,因此会带来两种后果,一是如果充电电流过多会导致Co放电时Q2的输入电压过高,从而Q2损耗增加,效率下降;另一个就是如果充电电流偏少导致Co放电过低,LED输出无法维持恒流,从而出现工频闪烁。
为了解决这个问题,PT4519检测Q2的漏极电压作为Q1的充电控制反馈,增加一个环路补偿电路,使得Q2在各种输入输出条件下都能恒流输出的同时保持一个比较低的输入电压,使得Q2的损耗降为最低,从而提高系统的整体效率。
当Q2漏极电压比较低时,电容Co的放电电压也会比较低,从而在充电时可以增加一些导通角,提高PF。此外Q1同时检测母线电压来控制充电电流,在输入峰值高压时减小充电电流从而减小Q1损耗,提高系统效率。同时可以通过PF脚的外接电阻来调整Q1充电电流减小的幅度,从而使系统的PF和效率得到一个均衡的处理。
由于是线性LED驱动,当输入电压比较低时,由于Q2充电电流能力的限制及导通时间的减小,输出LED的平均电流必然会下降,如果仍要维持LED额定电流输出就必然会出现工频闪烁,为了解决低这个问题,PT4519创造性的改善了环路补偿COMP电压的功能,在输入电压比较低时COMP电压会升高,因此在COMP电压升高到一定程度时以此作为一个控制量来降低基准,从而使LED输出电流下降,使得Q2的充电电流平均值等于LED输出电流,以此来实现低输入电压时LED也能无频闪的输出。
下表是PT4519和竞争对手的一些比较,可以看到使用上述技术后PT4519的性能全面占优。

图3
本文小结:
本文介绍了高PF无频闪高效线性LED驱动方案PT4519的实现过程及一些竞争对手的对比数据。在满足高PF无频闪要求的同时,PT4519的效率在高输入电压时得到了提高,并且线性调整率也比较好,能满足宽输入电压范围的应用,接近开关型LED驱动的性能,但是系统成本及EMI性能优于开关型LED驱动。
编辑:hfy