全球最实用的IT互联网站!
人工智能P2P分享搜索全网发布信息网站地图标签大全
OLED显示屏为何会失效?实物和参数对比,看完这
阅读全文2017-04-18
OLED面板产能被苹果、三星包揽,国产手机未来该
无需电阻器,实现 LED 高效调光
更低 Vin 适用于电池供电可调光LED驱动电路方案
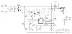
全面测试的TI LED电源参考设计
使用单级方式实现PFC、功率转换与稳压的LED
使用LM317-N创建一个简单LED驱动器
自己动手设计一台物联网模块灯——第二部分
村田制作所智能照明解决方案的原理及应用
阅读全文2017-04-14
迫于友商西数压力 东芝表示闪存芯“不卖了”
显示器低蓝光(ChinaMark)认证
友达光电的Micro LED生产线预计2025年启动量
艾迈斯欧司朗CIOE人气旺 众多新产品亮点
第二代全新升级LED全息屏:无龙骨设计引
CPU | 内存 | 硬盘 | 显卡 | 显示器 | 主板 | 电源 | 键鼠 | 网站地图
Copyright © 2025-2035 诺佳网 版权所有 备案号:赣ICP备2025066733号 本站资料均来源互联网收集整理,作品版权归作者所有,如果侵犯了您的版权,请跟我们联系。