全球最实用的IT互联网站!
人工智能P2P分享搜索全网发布信息网站地图标签大全
2019年全球LED生产设备市场前景及归因分析
阅读全文2016-01-22
如何用LED开关电源设计PCB回路?
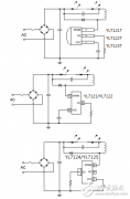
超低成本、高效率LED电源驱动芯片YL712X
阅读全文2016-01-21
解析LED显示屏的系统设计
阅读全文2016-01-20
ZigBee路灯远程控制电路设计详解—电路图天天读
必须掌握的LED驱动电源知识
液晶和OLED正在瓜分彩电行业
LED集成封装的关键技术,看完就懂了
阅读全文2016-01-19
详解无线LED照明驱动系统方案设计
具有高功率因数的LED驱动器设计步骤
显示器低蓝光(ChinaMark)认证
友达光电的Micro LED生产线预计2025年启动量
艾迈斯欧司朗CIOE人气旺 众多新产品亮点
第二代全新升级LED全息屏:无龙骨设计引
CPU | 内存 | 硬盘 | 显卡 | 显示器 | 主板 | 电源 | 键鼠 | 网站地图
Copyright © 2025-2035 诺佳网 版权所有 备案号:赣ICP备2025066733号 本站资料均来源互联网收集整理,作品版权归作者所有,如果侵犯了您的版权,请跟我们联系。