时间:2025-06-06 10:27
人气:
作者:admin
来源:硬件驿站
在设计驱动电路时,经常会用到MOS管做开关电路,而在驱动一些大功率负载时,主控芯片并不会直接驱动大功率MOS管,而是在MCU和大功率MOS管之间加入栅极驱动器芯片。
栅极驱动器芯片是连接低压控制器与高功率电路的桥梁,通过放大控制信号并提供瞬态拉/灌电流,实现功率器件(如MOSFET、IGBT、SiC MOSFET等)的快速导通与关断,降低开关损耗并提升系统效率。
本文将探讨如下几个问题,看看大家是如何理解的。
1、MOS管有哪些分类,各分类有什么差异。
2、为什么大功率的MOS管很少有PMOS。
3、MCU为什么不能驱动大功率MOS,如果硬要直接驱动,有什么问题。
4、栅极驱动芯片为什么能够驱动功率MOS管。
下面分别说明。
1、MOS管有哪些分类,各分类有什么差异。
要了解这些知识,最好的办法就是上专业厂家网站。
通过下面的链接,可以看到安世公司的MOSFET型号。

一共分了4个类别:
Automotive MOSFETs
Power MOSFETs
Small signal MOSFETs
Application Specific MOSFETs
因为本文是讨论MOS的驱动能力相关的技术问题,这里只重点对比Power MOSFETs和Small signal MOSFETs这两个类别的器件。
先看小信号MOSFETs有些什么特点。

此类别共有211个N管,116个P管,12个N+P管。

这211个NMOS管,统计Ciss和RDSon范围如下:
输入电容Ciss的范围:9~2195pF
导通电阻RDSon的范围:4.9~3800mΩ([typ] @ VGS = 4.5 V)
对比如下图:

总体来说,随着RDSon变小,Ciss逐渐增大。
MOS管的极间电容和手册所看到的Ciss,Coss,Crss关系如下:


我们再看功率MOS管。


此类别共有311个N管,14个P管。
输入电容Ciss的范围:350pF~18409pF
导通电阻RDSon的范围:0.65~60.6 mΩ([typ] @ VGS = 4.5 V)

和小信号MOS一样,随着RDSon变小,Ciss逐渐增大。同时,也可以看出,功率MOS管比信号MOS管,具有更大的输入电容以及更小的导通电阻。
另外,我们还注意到一个现象,就是功率MOS的PMOS数量很少,只有14个,对比如下。

回到第二个话题。
2、为什么大功率的MOS管很少有PMOS。
大功率MOSFET中N沟道(N管)占据主导地位的原因主要涉及物理特性、性能参数及成本因素,具体说明如下:
1)载流子迁移率差异
N沟道MOSFET依赖电子导电,而P沟道依赖空穴导电。由于硅材料中电子的迁移率显著高于空穴(约2-3倍),在相同晶元面积下,N管的导通电阻更小,从而降低导通损耗并提升电流承载能力。
2)导通电阻与损耗优势
N管的导通电阻通常为毫欧级别,远低于同规格P管。低导通电阻直接减少了大电流场景下的发热量,提高了系统效率,尤其在高压、大功率应用中表现更为突出。
3)开关速度与动态性能
N管的开关速度更快,开关损耗更低。这一特性使其适合高频开关应用(如开关电源、逆变器),而P管因工艺限制难以达到同等速度,导致高频下的效率劣势。
4)耐压与电流能力
N管在耐压能力(如600V以上)和通流能力上更具优势。P管受限于材料和结构,耐压通常较低,难以满足高功率设备的需求。
5)成本与工艺成熟度
N管制造工艺更成熟,市场需求量大,导致其成本显著低于P管。而P管因工艺复杂度和市场规模限制,价格相对较高,进一步推动N管成为大功率设计的首选。
总结:N沟道MOSFET凭借物理特性(载流子迁移率)、性能(低阻、高速、高耐压)及成本优势,成为大功率应用中的主流选择;而P管仅在一些特定低压、低功耗或简化电路设计的场景中使用。
3、MCU为什么不能驱动大功率MOS,如果硬要直接驱动,有什么问题。
下面来搭建仿真测试环境。
首先,需要一个驱动能力和MCU的GPIO驱动能力一致的驱动电路。
参考下面表格的MCU规格书,搭建P+N推挽电路。

规格书一般都不会给芯片工艺,下面就以0.18um COMS工艺进行说明。
按输出拉电流8mA,VOH最低电压2.4V,得到0.18um工艺PMOS的L=300nm;W=41.8um
备注:MOS管的L和W是描述其物理结构的关键参数,分别代表沟道的 长度(Length)和 宽度(Width), L越小,沟道电阻越低,驱动电流越大,开关速度越快;W越大,等效沟道电阻越低,可承载电流越大,驱动负载能力越强。L的最小值受限于芯片的工艺节点。

按输出灌电流8mA,VOL最高电压0.45V,得到0.18um工艺NMOS的L=350nm;W=26.4um

不同的W和L组合对应的电流数据如下(添加了W=900u这一数据是为了对比增大MCU驱动电流,对后级MOS管驱动的影响):

在安世官网下载3款NMOS管的spice模型,参数对比如下表。

下面分别仿真MCU直接驱动MOS管的仿真波形。
条件1:GPIO驱动电流8毫安,驱动导通电阻为470毫欧的小信号MOS管PMDXB600UNE。
电路图和仿真波形如下:


看起来,波形都正常。
条件2:GPIO驱动电流8毫安,驱动导通电阻为6.9毫欧的功率MOS管PXN6R7-30QL。
电路图和仿真波形如下:


可以看出,功率MOS的Vg控制电压变缓。
条件3:GPIO驱动电流8毫安,驱动导通电阻为1.1毫欧的功率MOS管PSMN1R0-40ULD。
电路图和仿真波形如下:


可以看出,功率MOS的Vg控制电压变得更加缓慢,栅极驱动电压波形严重失真。
条件4:GPIO驱动电流设置为仿真模型最大值(W=900u),对应拉电流和灌电流分别是172和273毫安,驱动导通电阻为1.1毫欧的功率MOS管PSMN1R0-40ULD。
电路图和仿真波形如下:


可以看出,功率MOS的Vg控制电压对比条件3,由于MCU的GPIO驱动能力加强,栅极驱动电压恢复正常。
从上面的仿真可以看出,由于功率MOS的输入电容更大,MCU提供的8毫安驱动电流并不能良好的驱动功率MOS管,会导致MOS管栅极电压上升速度变缓,也意味着MOS管的热损耗更大,严重时会导致烧管子。
而通过提升MCU驱动电流,则能提高栅极电压上升速度。
条件4的设置只是理论上的,MCU并不能够提供百毫安量级以上的驱动能力,要驱动大功率MOS,在MCU和功率MOS之间串联一个栅极驱动器就能解决问题。
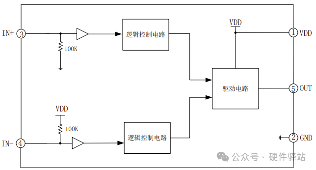
4、栅极驱动芯片为什么能够驱动功率MOS管。
我们以EG27517这颗芯片举例,框图如下:

典型应用如下:

芯片规格书指标如下,可以看出,输入逻辑电平,高电平大于2.5V就可以,因此3.3V供电的MCU就可以使用这款栅极驱动器。输入电流100uA,也远低于MCU的拉电流。

IO的驱动能力为±4A,可以直接驱动功率MOS管。

总结:
1.通用MCU的GPIO驱动能力有限,只能驱动小信号MOS管。
2.大功率MOS管具有更大的输入电容,如果用MCU直接驱动,会导致MCU驱动栅极电压充电时间更长,上升电压斜率变缓,MOS管热损耗变大,严重时会导致MOS管烧毁。
3.大功率的PMOS管比NMOS成本更高,在大功率MOS驱动电路里,通常只采用NMOS。
4.通过加栅极驱动芯片,可以解决MCU不能直接驱动大功率MOS管的问题。