时间:2024-07-24 16:42
人气:
作者:admin
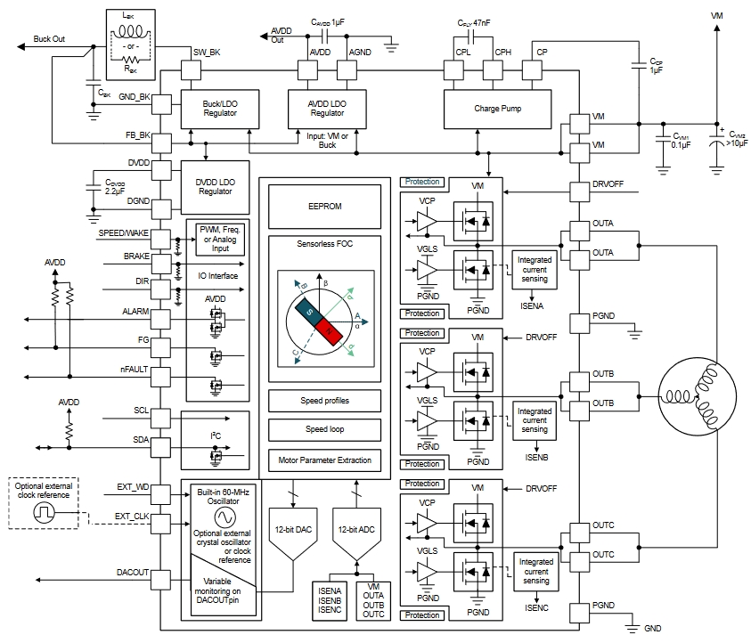
为了达到能效要求,吊扇和通风扇会从简单交流感应电机移动到无刷直流电机 (BLDC)。本参考设计使用 85VAC 至 265VAC
通用主电源输入,通过单级功率因数校正隔离式反激来转换离线电压,可轻松应对更高效率和功率因数的挑战,在 24VDC 时可达到
0.92pF。此设计还集成了完全集成且保护良好的单芯片,用于无传感器磁场定向控制 (FOC) 无刷电机控制。
*附件:tiduf84 设计指南.pdf
*附件:tidmd21 原理图.pdf
*附件:tidmd25 BOM.pdf
*附件:tidmd22 PCB layout.pdf
*附件:tidcgp9 Gerber.zip
审核编辑 黄宇