全球最实用的IT互联网信息网站!
AI人工智能P2P分享&下载搜索网页发布信息网站地图
变压器安全性指标研究
阅读全文2011-05-19
物联网公共安全监测技术研究
阅读全文2011-05-18
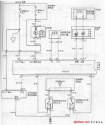
现代索纳塔轿车安全气囊系统电路图
阅读全文2011-05-16
现实世界中的嵌入式安全
阅读全文2011-05-12
嵌入式Linux的安全模式设计
阅读全文2011-05-05
MAXIM推出DS3660低功耗安全管理存储器
阅读全文2011-04-21
安全计算机板级测试系统的设计
阅读全文2011-04-13
Blue Coat Systems推出ProxyOne设备安全方案
ST展示安全微控制器和射频存储器解决方案
阅读全文2011-03-30
VoIP协议的网络安全保护
阅读全文2011-03-28
TÜV南德授予海辰储能工业信息安全认证,
海康威视自主研发的《一种基于动态白盒
海康威视获得ETSI EN 303645和EN 18031两项国际
低空经济“空袭”安防,万亿级赛道应用
CPU | 内存 | 硬盘 | 显卡 | 显示器 | 主板 | 电源 | 键鼠 | 网站地图
Copyright © 2025-2035 诺佳网 版权所有 备案号:赣ICP备2025066733号 本站资料均来源互联网收集整理,作品版权归作者所有,如果侵犯了您的版权,请跟我们联系。