时间:2023-07-12 09:17
人气:
作者:admin
S7-200 Smart作为西门子替代S7-200的新控制器,其优点是本地具备了串行通讯接口和以太网接口,可以实现常规仪表的MODBUS通讯,也可以对上位机进行以太网通讯或者连接profinet IO设备。
对于水处理的超声波流量计,一般我们采用通讯的方式获取数据,一则保障数据的一致性,二则是便于采集累计流量。
本次介绍与超声波流量计通讯的程序设计。
1、流量计



设置地址,串行口参数,选择协议等。
2、PLC程序设计
(1)调用库文件(本次采用的SB CM01扩展卡)

(2)通讯控制设置

波特率9600,无校验,端口1,。
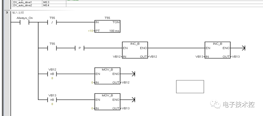
(3)轮询计数设计

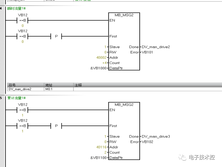
(4)读数据程序

瞬时流量的地址是40002,正向累计流量地址是40116,分别存放在VB1000开始的地址和VB1100开始的地址内。


(5)累计流量数据高低位转换

(6)数据传输

3、测试数据


上一篇:浅谈机器视觉测量原理和优势
下一篇:示波器的使用方法和工作原理