时间:2023-07-13 09:37
人气:
作者:admin

在实际工作中,经常遇到这样的问题,线束图纸上面的设计尺寸很多时候标的比较粗糙,对线束尺寸测量的基准点定义不清晰,工艺这边经常搞不清楚到底从哪里开始测量?这将直接影响开线长度。到底包不包含连接器(接插件)或者端子本身的尺寸!下面线束对测量基准点作以剖析。
支线及干线测量基准点到支线的中心点,如图纸另有标注,则以图纸为准。如下图:

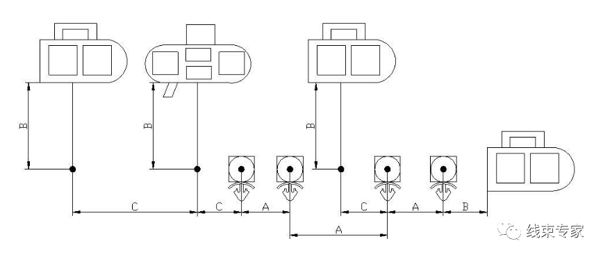
2.接插件出线测量基准点

3.孔型端子的尺寸测量点在端子孔中心,如图上另有标注,则以图纸为准。如下图

4.扎带,卡钉等固定点,测量尺寸在卡子的中心,图上另有标注,则以图纸为准。如下图

5.双绞线的测量
电线束中使用的双绞线,双绞线的绞距各个主机厂也有所差异,大多按照33绞/米来设定,进行端子压接作业中,双绞线拆开的长度一般不能超出50mm,测量基准如下图

图例:

A一表示同一主干上相邻紧固件之间的尺寸(包括橡胶件);
B-表示插接器末端与相邻分支点、插接器末端与相邻紧固件之间的尺寸;
C一表示分支点与分支点、分支点与紧固件之间的尺寸。
注:应优先保证“A”尺寸的符合性。

举例:




审核编辑:刘清