时间:2023-05-04 15:32
人气:
作者:admin
随着我国电力事业的发展,电容器补偿装置得到前所未有的发展,但随之而来的是电容器事故率的大幅上升,并出现过严重的群伤事故。为预防并联电容器事故发生,保障电网安全、可靠运行,国家电网公司制定了《预防高压并联电容器事故措施》。其中明确提出要“定期进行电容器组单台电容器电容量的测量,推荐使用不拆连接线的测量方法,避免因拆装连接线导致套管受力而发生套管漏油的故障”。
本仪器针对变电站现场高电压并联电容器组测量时存在的问题而设计,并参考GB3983.2-1989《高电压并联电容器》、DL/T840-2003《高压并联电容器使用技术条件》和JB5346-1998《串联电抗器》等国家标准而专门研制,主要是对无功补偿装置的高电压并联电容器组和电抗器进行测量。
本仪器采用新一代高速混合微处理器,高度集成化,同步采集被试品的电压信号和电流信号,自动计算电容值、电感值和无功功率等值。现场测量电容器无需拆除连接线,简化试验过程、有效提高工作效率、避免损害电力设备。试验结束后自动计算每相电容器容量和其它参数,极易判别电容器的品质变化及器件间连接导体故障。同时本仪器还带有数据存储和USB通信功能,无需现场抄写数据,确保测量数据完整。
仪器主要功能是测量补偿电容器的每相电容值和总电容值、电感值、被试品的阻性分量、介损角、损耗因子、无功功率和有功功率。
序号 | 标准名称 |
1 | GB3983.2-1989高电压并联电容器 |
2 | DL/T840-2003高压并联电容器使用技术条件 |
3 | DL/T604-2009高压并联电容器装置使用技术条件 |
4 | JB/T7111-1993高压并联电容器装置 |
5 | JB5346-1998串联电抗器 |
6 | GB/T1094.6-2011电力变压器 第六部分:电抗器 |
1.不拆线测试:仪器配备大电流高精度电流钳,现场测量电容器无需拆除连接线,简化试验过程、有效提高工作效率、避免损害电力设备。
2.高度智能化:三相测试完成后,自动计算每相电容值和总电容值、无功功率等参数,简单直观,减轻测试人员负担。
3.四端测量:采用四端测量技术,测量精确,测试重复性好。
4.自动补偿:电流自动分段补偿,电流全量程线性化,提高仪器测量精度。
5.存储功能:仪器最大存储400条数据,具有历史数据查询功能。
6.USB通信:USB通信功能,配合PC机软件,实现数据分析、保存、打印并生成完备测试报告,便于数据集中管理。
7.大尺寸触摸屏:7寸大屏幕真彩触摸液晶显示屏,中文显示,界面直观,操作简单。
8.温度监测:监测环境温度,便于记录不同温度下电容器的电容值。
1.环境温度:-10℃~+40℃
2.相对湿度:≤90%
3.工作电源:AC220V±10% 50Hz
4.电容量程:0.02μF~2000μF精度:±0.5%
电感量程:0.1mH~2000H精度:±0.5%
无功功率量程:0~20MVar精度:±1.0%
有功功率量程:0~20kW精度:±1.0%
损耗因子量程:0~20%精度:±1.0%
电阻分量量程: 0~10MΩ精度:±1.0%
附件箱体积:340×260×135mm(长×宽×高)质量:3.6kg

图1.1面板结构图
1.触摸屏 | 2.仪器接地端 | 3.2A保险管座 |
4.电源插座 | 5.电源开关 | 6.USB通信接口 |
7.电容测量输出口接 | 8.电感测量输出接口 | 9.公共输出接口 |
10.钳形电流传感器接口 | ||
注:电源插座内含保险管座,内含5A保险管2只。 | ||
1.7工作原理
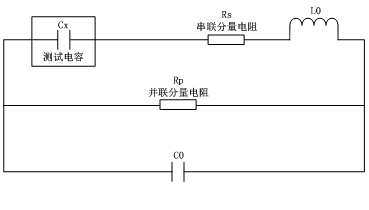
本仪器采用新一代高速混合微处理器,高度集成化,芯片内置双路高速16位AD转换器,同步采集被试品的电压信号和电流信号,自动识别量程,程控放大器增益,放大能力1千倍以上,选用精密电阻器,温度系数小,将转换数据经微处理器运算后,得到测试结果,送液晶屏显示全部测量参数,整个测量过程仪器自动完成。RC内部串、并等效电路图如图1.2所示,Cx 为实际电容量,Rs 为引线电阻,Lo 为引线电感,Rp 为极间绝缘电阻,Co 为极间分布电容。实际电感、电容、电阻并非理想的电抗或电阻元件,而是以串联或并联形式呈现为一个复阻抗元件,本仪器根据串联或并联等效电路来计算所需值,不同等效电路将得到不同的结果,其不同性取决于不同的元件。一般对于低值阻抗元件(基本是高值电容和低值电感)用串联等效电路。反之,对于高值阻抗元件(基本是低值电容和高值电感)使用并联等效电路。

图1.2RC内部串、并等效电路
第二章仪器接线方法
电力电容器组内部连线方式一般采用星形连接(Y)或三角形连接(△)。实际运行经验表明,三角形连接电容器组其损坏率远高于星形连接电容器组,目前高压并联电容器组多数采用星形连接。该仪器可测试的电力高压并联电容器组内部连接方式有:三相Y形、三相△形、三相Yn形、三相Ⅲ形。
在进行电力电容器或电抗器测试前,首先将红色钳与红色线连接,黑色钳与黑色线连接,后续接线分两部分:仪器面板接线和测量接线,仪器面板接线指测试线与仪器面板的连接方式,测量接线指测试线与被测试品之间的连接方式。
2.1三相Y形连接电容器测量
三相Y形连接,仪器面板A、B、C三相接线方式相同,具体如下所述:
1.黑色线接“输出(黑线)”
2.红色线接“电容(红线)”
3.钳形电流传感器接“电流输入”
Y形连接被试电容A相测量接线如图2.1所示,具体接线如下所述:
1.红色夹子夹母线排A相
2.黑色夹子夹母线排B相
3.钳形电流传感器套在高压电容器组A相引线上

图2.1Y形连接被试电容A相测量接线
Y形连接被试电容B相测量接线如图2.2所示,具体接线如下所述:
1.红色夹子夹母线排B相
2.黑色夹子夹母线排C相
3.钳形电流传感器套在高压电容器组B相引线上

图2.2Y形连接被试电容B相测量接线
Y形连接被试电容C相测量接线如图2.3所示,具体接线如下所述:
1.红色夹子夹母线排C相
2.黑色夹子夹母线排A相
3.钳形电流传感器套在高压电容组C相引线上

图2.3Y形连接被试电容C相测量接线
2.2三相△形连接电容器测量
三相△形连接,仪器面板A、B、C三相接线方式相同,具体如下所述:
1.黑色线接“输出(黑线)”
2.红色线接“电容(红线)”
3.钳形电流传感器接“电流输入”
△形连接被试电容A相测量接线如图2.4所示,具体接线如下所述:
1.红色夹子夹母线排A相
2.黑色夹子夹母线排B相
3.短接B、C相
4.钳形电流传感器套在高压电容组A相引线上

图2.4△形连接被试电容A相测量接线
△形连接被试电容B相测量接线如图2.5所示,具体接线如下所述:
1.红色夹子夹母线排B相
2.黑色夹子夹母线排C相
3.短接A、C相
4.钳形电流传感器套在高压电容组B相引线上

图2.5△形连接被试电容B相测量接线
△形连接被试电容C相测量接线如图2.6所示,具体接线如下所述:
1.红色夹子夹母线排C相
2.黑色夹子夹母线排A相
3.短接A、B相
4.钳形电流传感器套在高压电容组C相引线上

图2.6△形连接被试电容C相测量接线
2.3三相Yn形连接电容器测量
三相Yn形连接,仪器面板A、B、C三相接线方式相同,具体如下所述:
1.黑色线接“输出(黑线)”
2.红色线接“电容(红线)”
3.钳形电流传感器接“电流输入”
Yn形连接被试电容A相测量接线如图2.7所示,具体接线如下所述:
1.红色夹子夹母线排A相
2.黑色夹子夹N相
3.钳形电流传感器套在高压电容组A相引线上

图2.7Yn形连接被试电容A相测量接线
Yn形连接被试电容B相测量接线如图2.8所示,具体接线如下所述:
1.红色夹子夹母线排B相
2.黑色夹子夹N相
3.钳形电流传感器套在高压电容组B相引线上

图2.8Yn形连接被试电容B相测量接线
Yn形连接被试电容C相测量接线如图2.9所示,具体接线如下所述:
2.4三相Ⅲ形连接电容器测量
三相Ⅲ型连接,仪器面板A、B、C三相接线方式相同,具体如下所述:
1.黑色线接“输出(黑线)”
2.红色线接“电容(红线)”
3.钳形电流传感器接“电流输入”
Ⅲ型连接被试电容A相测量接线如图2.10所示,具体接线如下所述:
1.红色夹子夹母线排A相
2.黑色夹子夹A’线上
3.钳形电流传感器套在高压电容组A相引线上

图2.10Ⅲ型连接被试电容A相测量接线
A相测量完成后转下一相接线,B、C相依次移动接线方式相同。
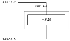
2.5电感电抗测量
电感电抗测试仪器面板接线如下:
1.黑色线接“输出(黑线)”
2.红色线接“电感(红线)”
3.钳形电流传感器接“电流输入”
测量接线如图2.11所示,具体接线如下所述:
1.红色夹子夹在母线排一端
2.黑色夹子夹在另一端
3.钳形传感器套在电抗器引线上

1.红色夹子夹母线排C相
2.黑色夹子夹N相
3.钳形电流传感器套在高压电容组C相引线上
图2.11电感电抗测试接线
上一篇:HD600电容电桥测试仪操作方法