时间:2009-08-18 16:52
人气:
作者:admin
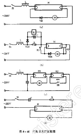
1只二极管使日光灯低温启辉迅速
普通日光灯在电压200-170V时,或在冬天里就难于启辉。如果在日光灯电路中如图4-46(a)所示,加一只二极管,那么即使在冬天里电压降到170V,灯管也能迅速启辉、点燃。图4-46(a)中,VD为2CP或2CZ型硅整流二极管,要求耐压400V以上,额定电流为1A以上。也可以用1N4006硅整流二极管。串联在启辉器回路中的VD起半波整流作用,使镇流器的感抗下降,从而使回路电流增大,也就增大了灯丝的预热电流,灯丝产生的预热电流,灯丝产生的热电子数量增多,这样灯就容易启辉。没有串入二极管VD时,启辉器在低压下要闪跳2~4次才能启辉;而串了VD后,启辉器闪跳一次就能使灯点燃。
[责任编辑:小敏]--如须转载,请注明来至--www.elecfans.com