全球最实用的IT互联网信息网站!

AI人工智能P2P分享&下载搜索网页发布信息网站地图

当前位置:诺佳网 > 电子/半导体 > 测量仪表 >

智能精密数字多用表自动校准技术剖析

时间:2009-02-09 09:49

人气:

作者:admin

标签: 校准 

导读:智能精密数字多用表自动校准技术剖析-智能精密数字多用表自动校准技术剖析智能精密数字多用表软件功能完善,其中央控制单元采用微处理器来控制完成测量、自动校准、自动补偿、...

智能精密数字多用表自动校准技术剖析

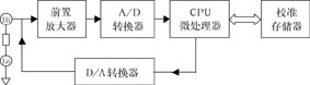
智能精密数字多用表软件功能完善,其中央控制单元采用微处理器来控制完成测量、自动校准、自动补偿、计算等功能。在自动校准过程中,对智能数字多用表的每个功能及每一功能的所有量程,经过测量和计算得到的一系列误差修正常数,都存储在RAM中。每次实际测量时,自动提取这些常数进行修正计算,以确保仪器的测量精度,该项技术具有以下特点。
  ● “不揭盖”校准,不影响热平衡,确保精度及稳定度。
  ● 性能显著提高,对标准跟踪工作非常有用。
  ● 便于使用,自动校准过程可通过按键或IEEE-488命令启动,也是自动化测试系统的最佳设备。
  数字多用表的精度已成为仪器质量的的关键。自动校准功能可以保证仪器在已经进入校准环境条件以后,在确保仪器内部热平衡条件下,仅仅通过仪器面板的键盘操作(不允许仪器开盖)完成仪器本身的所有功能,对任意量程进行输入偏置电流Ib、线性、零点偏移、高频交流(ACHF)等项进行自动校准。

数字多用表自动校准技术剖析
  当数字多用表后面板上的校准钥匙处于校准模式时,其前面板标志“红字”键盘即可执行校准功能。本文以英国Datron公司的1071型数字多用表为例进行剖析。
  1.输入偏置电流的自动校准
  输入放大器偏置电流造成的误差如图1所示。对于高精度的数字多用表Ib应小于50pA,温度系数应小于1pA/℃,才能保证仪器的高输入阻抗、低输入偏置电流和低漂移性能,否则会给测量带来误差,为消除该误差,1071型数字多用表设计了输入偏置电流的自动补偿和校准电路,如图2所示,在仪器输入高端和低端连接一个带有屏蔽的10MΩ电阻盒,输入偏置电流Ib在该电阻上产生电压降,经A/D转换后储存于非易失性校准存储器内,作为输入偏置电流的修正值。在正常测量时,微处理器根据修正值选出适当的数字量到D/A转换器,经输入偏置电流补偿电路产生补偿电流Ib`,抵消Ib,使仪器输入偏置电流小于50pA。
  2.线性Lin自动校准
  A/D转换器在靠近零的区域都存在非线性,自动校准的任务就是使之线性化,为此必须首先找到非线性发生在哪一点,再确定两个极性下的截距a、b数值各为多少,如图3所示。实现这一校准必须让多用表能自动搜索,这就需要在输入端外接一电阻,如图4所示,以便通过调整偏流改变电压实现这种搜索。
  线性校准开始,压下前面板的Lin校准键,此时,数字多用表进入搜索模式,微处理器给出一个数字量D1,通过D/A转换为Ib1,U1=(Ib1-Ib)RL,设此点在P1,得到相应数字输出为-U01,然后改变到P2,得到一个-U02输出,只要数字多用表的读数极性不发生变化,就可沿原方向搜索下去,直到输入为P0`点,此时读数为+Uop,极性发生变化。
  为了确定极性究竟在何处发生变化,仍然要改变输入装置,这样,总可找到一点P0,在这一点上依次记下16个读数,先不管其值大小,只注意极性,如果16个读数中有8个读数为正,8个读数为负,则P0这个非线性转折点就找到了。接着将8个正读数予以平均得到截距a,将8个负读数平均得到截距b,分别将a、b值存入校准存储器。在正常测量时,如果读数为正(Du),就提取a,线性化后的正确读数应为:DR=Du-a (Du>0,a>0)
如读数为负,就提取b,线性校准以后的正确读数应为:DR=Du-b (Du>0,b>0)
这种线性校准适用于直流测量的各种功能和量程。
  3.零点偏移自动枝淮
  数字多用表经过线性校准后,其输入/输出特性如图5所示,即当输入为零时,输出不等于零。为此在各个功能的不同量程上要分别进行零校准。将校准源零输出接到多用表的输入端,按下前面板的“Zero”校准键,此时多用表将选定功能的某一量程上的零点漂移测出并存入校准存储器,正常测量时,只要从存储器中提取此参数,并从读数中减去就得到了修正。
要特别注意的是,在使用校准源进行零点偏移校准前,一般应分别执行正零点和负零点偏移的校准,并同时存储于校准存储器中。
  4.增益自动校准
  数字多用表经过零和线性校准后,其输入/输出特性可能如图6所示,如在直流电压挡的10V量程上,输入为10V,输出可能是9.999135V,为此,必须在不同功能的不同量程上分别进行增益校准,使之在满刻度范围内都达到规定的指标。
  对于直流电压测量来说,必须在正、负两个极性下分别进行增益校准,而交流增益校准通常是在较低频率下(500Hz)进行。
  在增益校准操作以前,应将精度相宜并经法定传递的外部参考标准接入数字多用表,令满量程精确值为1,外部标准接入后,数字多用表实际测量为U1,只要乘以一个稍大于1的系数就可得到修正,因此,1=U1·(1+df) (1)
  但通常一次校准并不能得到理想的修正系数(l+df),第一次校准以后仍会存在误差,令第一次校准系数为(1+d),因此有:
  1-e=U1·(1+d) (2)
  e为第一次校准后距精确值的误差。
  将(2)式代入(1)式得:1-e=(1+d)/(1+df)
  即,e=1-(1+d)/(1+df)=(df-d)/(1+df)
  由于df<<1,所以1+df≈1
  e≈df-d (3)
  df≈d+e (4)
  (4)式表明新的修正系数等于前次校正系数与前次修正后的误差之和。
  5.交流高频校准ACHF
  交流电压测量的每一量程都要进行交流高频校准,交流转换器的增益在低端是由电阻网络决定的,但在高频端离散电容的影响起很大的作用。如图7所示。
  为此,在电阻网络上并联电容,以补偿任何不平衡和离散电容产生的增益变化,如图8所示,频率变化时,总是维持R1C1=R2C2,可以得到平坦响应。
  通过以上介绍可以看出,自动校准技术大大提高了校准速度和仪器的准确度,但还有以下几点有待改进。
  1.仪器内基准的精度必须参照外部基准予以调定,而仪器基本量程的精度不会超过内基准的精度。
  2.由于对电路硬件(内基准除外)的长期稳定度要求不严,所以每隔一定时间(如24小时、一个月等)就要校准一次。
  3.对100V、1000V高量程校准,由于输入衰减器是在施加低电压情况下校准的,自身发热的影响在内部传递校准的条件下是无法考虑进去的,因此,这种校准还是有一定误差的。

结束语
  目前,数字多用表普遍使用可编程仪器通用接口标准IEEE-488,能够由仪器外部的程序控制指令来改变自身的工作状态,在很短的时间内就可完成一台多用表全功能及全量程的检测与校准,还可以进行持续和重复的检测及校准,通过系统进行分析,以确保测量结果的可靠性与准确性。因此,自校准仪器在各个领域将获得日益广泛的应用。

温馨提示:以上内容整理于网络,仅供参考,如果对您有帮助,留下您的阅读感言吧!
相关阅读
本类排行
相关标签
本类推荐

CPU | 内存 | 硬盘 | 显卡 | 显示器 | 主板 | 电源 | 键鼠 | 网站地图

Copyright © 2025-2035 诺佳网 版权所有 备案号:赣ICP备2025066733号
本站资料均来源互联网收集整理,作品版权归作者所有,如果侵犯了您的版权,请跟我们联系。

关注微信