时间:2009-02-10 21:22
人气:
作者:admin
示波器的典型电路设计与分析
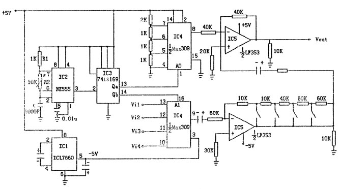
转换电路由NE555时基振荡器、74LS169组成的计数器和MAX309多路开关等芯片构成,通过1个Y通道能同时显示多踪信号,电路简单、稳定、可靠,波形显示效果好,便于对信号进行分析和研究,其电路如图1所示。
本电路采用555芯片作为振荡器,其3脚输出的方波作为切换电路的控制信号,控制信号直接接在16进制的计数器上作为多路开关的选通信号。
MAX309为双回路开关芯片,一路为直流通道,另一路为信号通道,两路信号通过加法器后在示波器水平位置上同时显示四路不同的信号。由于输入信号为交流信号,故使用双电源供电,除保证交流信号正常传输外,同时也扩大了信号输出的动态范围。
外部电源仅需要+5V的电源电压、+5V电压输入至IC1(ICL7660)的8脚,在其5脚输出-5V的电压,对多路开关芯片与运放进行供电。IC2(NE555)接成多谐振荡器的形式,产生35kHz的方波作为16进制计数器IC3(74LS169)的时基信号。取74LS169的低两位Qa、Qb,连接到IC4(MAX309)的A0、A1端作为多路开关的选通信号。MAX309为双回路的模拟开关芯片。其中一路是由2K、1K、1K、1K组成的电阻分压网络,分别取出3V、2V、1V、0V的直流电压作为信号所要显示波形的直流分量,使其在示波器的不同位置上显示出来。另一路则为信号源的四个输入端,通过Qa、Qb对四路开关的控制,分别对回路信号进行选通(两路选通信号同步进行)。信号由多路开关输出后再由运放电路IC5(LF353)进行放大或衰减处理。信号通过改变反馈电阻10K、10K、40K、60K、60K对其进行放大或衰减。用四路开关分别选择不同反馈电阻,实现不同增益的控制,最终完成与直流分量重叠相加后输出的目的。电路调试
电路焊接完毕后,首先进行外观检查,检查无误后,再进行通电测试。用万用表测ICL7660的5脚是否为-5V,如果输出正确,进行下一步的测量,否则马上断电检查,是否有短路或电路焊错等问题;用示波器观察555输出的波形是否正确,其频率值是否与计算值相同;其次再用示波器观察计数器的Qa、Qb端的波形是否为555时基信号的二分频、四分频,最后观察第一路开关的输出是否为阶梯波信号,台阶数值分别为0V、1V、2V、3V。然后分别接入4路不同的信号,用示波器观察其最终输入波形是否在示波器水平位置上显示出来,改变xxx开关即可改变其幅值的大小。
振荡电路与模拟开关电路的分析
NE555时基振荡器输出频率的精度对由74LS169所组成计数器的可靠性影响较大,因此,必须给予重视。如图1所示,NE555组成的时基振荡器产生的振荡周期T=0.693(R1+2R2)·C,振荡频率f=1/T,即f=1.443/(R1+2R2)·C,输出振荡频率波形的占空比D=t1/T=(R1+R2)/(R1+2R2)
注:t1为输出脉冲的持续时间
t1=0.693(R1+R2)·C
当R2>>R1时,则D约等于50%,即输出振荡波形为方波。由上述有关公式的推导,得出以下结论。
● 振荡周期与电源电压VDD无关,主要取决于充电放电的总时间常数,即仅与R1、R2和C的数值有关。
● 振荡信号的占空比与电容C的大小无关,而仅与R1、R2的大小比值有关。
模拟开关和多路转换器的作用主要用于信号的切换,目前集成模拟电子开关在小信号领域已成为主导产品,与以往的机械触点式电子开关相比,集成电子开关有许多优点,例如,切换速率快、无抖动、耗电省、体积小、工作可靠且容易控制等。但它也有若干缺点,如导通电阻较大,输入电流容量有限,动态范围小等。因而集成模拟开关主要使用在高速切换,要求系统体积小的场合。在较低的频段上(f<10Hz),则广泛采用双极晶体管工艺。
选择开关时需要重点注意以下指标:
● 通道数量。集成模拟开关通常包括多个通道,通道数量对传输信号的精度和开关切换速率有直接的影响,通道数量越多,寄生电容和泄漏电流就越大。
● 泄漏电流。一个理想的开关要求导通时电阻为零,断开时电阻趋于无限大,漏电流为零,常规的CMOS漏电流约1nA。如果信号源内阻很高,传输信号是电流量时,就特别需要考虑模拟开关的泄漏电流,一般希望泄漏电流越小越好。
● 导通电阻。导通电阻会损失信号,使精度降低,尤其是当开关串联的负载为低阻抗时损失会更大。因此,导通电阻的一致性越好,系统在采集各路信号时由开关引起的误差也就越小。
● 开关速度。指开关接通或断开的速度。对于需要传输快变化信号的场合,要求模拟开关的切换速度快,同时还应考虑与后级采样保持电路A/D转换器的速度相适应,从而以最优的性能价格比来选择器件。
除上述指标外,芯片的电源电压范围也是一个重要参数,它与开关的导通电阻和切换速度等有直接关系,电源电压越高,切换速度越快,导通电阻越小,反之,导通电阻越大。
结语
在电路设计和调试过程中发现,对波形显示效果影响最大的因素是NE555振荡器的振荡频率和幅度的稳定性,要想在示波器上得到完整而稳定的波形,频率不能偏低,幅度不宜过小。
上一篇:5702A示波器电源电路原理分析