时间:2017-10-19 11:26
人气:
作者:admin
MOSFET的栅极驱动过程,可以简单的理解为驱动源对MOSFET的输入电容(主要是栅源极电容Cgs)的充放电过程;当Cgs达到门槛电压之后, MOSFET就会进入开通状态;当MOSFET开通后,Vds开始下降,Id开始上升,此时MOSFET进入饱和区;但由于米勒效应,Vgs会持续一段时间不再上升,此时Id已经达到最大,而Vds还在继续下降,直到米勒电容充满电,Vgs又上升到驱动电压的值,此时MOSFET进入电阻区,此时Vds彻底降下来,开通结束。
由于米勒电容阻止了Vgs的上升,从而也就阻止了Vds的下降,这样就会使损耗的时间加长。(Vgs上升,则导通电阻下降,从而Vds下降)

米勒效应在MOS驱动中臭名昭著,他是由MOS管的米勒电容引发的米勒效应,在MOS管开通过程中,GS电压上升到某一电压值后GS电压有一段稳定值,过后GS电压又开始上升直至完全导通。为什么会有稳定值这段呢?因为,在MOS开通前,D极电压大于G极电压,MOS寄生电容Cgd储存的电量需要在其导通时注入G极与其中的电荷中和,因MOS完全导通后G极电压大于D极电压。米勒效应会严重增加MOS的开通损耗。(MOS管不能很快得进入开关状态)
所以就出现了所谓的图腾驱动!!选择MOS时,Cgd越小开通损耗就越小。米勒效应不可能完全消失。
MOSFET中的米勒平台实际上就是MOSFET处于“放大区”的典型标志。
用用示波器测量GS电压,可以看到在电压上升过程中有一个平台或凹坑,这就是米勒平台。
米勒平台形成的详细过程米勒效应指在MOS管开通过程会产生米勒平台,原理如下。
理论上驱动电路在G级和S级之间加足够大的电容可以消除米勒效应。但此时开关时间会拖的很长。一般推荐值加0.1Ciess的电容值是有好处的。
下图中粗黑线中那个平缓部分就是米勒平台。


删荷系数的这张图 在第一个转折点处:Vds开始导通。Vds的变化通过Cgd和驱动源的内阻形成一个微分。因为Vds近似线性下降,线性的微分是个常数,从而在Vgs处产生一个平台。
米勒平台是由于mos 的g d 两端的电容引起的,即mos datasheet里的Crss 。
这个过程是给Cgd充电,所以Vgs变化很小,当Cgd充到Vgs水平的时候,Vgs才开始继续上升。
Cgd在mos刚开通的时候,通过mos快速放电,然后被驱动电压反向充电,分担了驱动电流,使得Cgs上的电压上升变缓,出现平台。

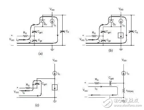
t0~t1: Vgs from 0 to Vth.Mosfet没通.电流由寄生二极管Df.
t1~t2: Vgs from Vth to Va. Id
t2~t3: Vds下降.引起电流继续通过Cgd. Vdd越高越需要的时间越长.
Ig 为驱动电流.
开始降的比较快.当Vdg接近为零时,Cgd增加.直到Vdg变负,Cgd增加到最大.下降变慢.
t3~t4: Mosfet 完全导通,运行在电阻区.Vgs继续上升到Vgg.

平台后期,VGS继续增大,IDS是变化很小,那是因为MOS饱和了。。。,但是,从楼主的图中,这个平台还是有一段长度的。
这个平台期间,可以认为是MOS 正处在放大期。
前一个拐点前:MOS 截止期,此时Cgs充电,Vgs向Vth逼进。
前一个拐点处:MOS 正式进入放大期
后一个拐点处:MOS 正式退出放大期,开始进入饱和期。
当斜率为dt 的电压V施加到电容C上时(如驱动器的输出电压),将会增大电容内的电流:
I=C×dV/dt (1)
因此,向MOSFET施加电压时,将产生输入电流Igate = I1 + I2,如下图所示。

在右侧电压节点上利用式(1),可得到:
I1=Cgd×d(Vgs-Vds)/dt=Cgd×(dVgs/dt-dVds/dt) (2)
I2=Cgs×d(Vgs/dt) (3)
如果在MOSFET上施加栅-源电压Vgs,其漏-源电压Vds 就会下降(即使是呈非线性下降)。因此,可以将连接这两个电压的负增益定义为:
Av=- Vds/Vgs (4)
将式(4)代入式(2)中,可得:
I1=Cgd×(1+Av)dVgs/dt (5)
在转换(导通或关断)过程中,栅-源极的总等效电容Ceq为:
Igate=I1+I2=(Cgd×(1+Av)+Cgs)×dVgs/dt=Ceq×dVgs/dt (6)
式中(1+Av)这一项被称作米勒效应,它描述了电子器件中输出和输入之间的电容反馈。当栅-漏电压接近于零时,将会产生米勒效应。
Cds分流最厉害的阶段是在放大区。为啥? 因为这个阶段Vd变化最剧烈。平台恰恰是在这个阶段形成。你可认为:门电流Igate完全被Cds吸走,而没有电流流向Cgs。

注意数据手册中的表示方法
Ciss=Cgs+Cgd
Coss=Cds+Cgd
Crss=Cgd
下一篇:自制usb转ttl线
Samtec应用漫谈 | 新VITA™93.0 QMC™标准为坚