该TPS55288是一款同步四开关降压-升压转换器,能够将输出电压调节在输入电压、高于或低于输入电压。该TPS55288工作在2.7V至36V宽输入电压范围内,能够输出0.8V至22V电压,以支持各种应用。
该TPS55288集成了升压支路的两个 16A MOSFET,以平衡解决方案尺寸和效率。通过I具有可编程输出电压和输出电流限制^2^C接口,TPS55288完全符合USB PD规范。该TPS55288能够在 12V 输入电压下提供 100 W 的功率。
*附件:tps55288.pdf
该TPS55288采用平均电流模式控制方案。开关频率可通过外部电阻器在 200 kHz 至 2.2 MHz 范围内进行编程,并可与外部时钟同步。该TPS55288还提供可选的扩频,以最大限度地降低峰值 EMI。
该TPS55288提供输出过压保护、平均电感电流限制、逐周期峰值电流限制和输出短路保护。该TPS55288还通过可选的输出电流限制和打嗝模式保护确保在持续过载条件下的安全运行。
该TPS55288可以使用具有高开关频率的小型电感器和小型电容器。它采用 4.0 mm × 3.5 mm QFN 封装。
特性
- 可编程电源 (PPS) 支持 USB 供电 (USB PD)
- 宽输入电压范围:2.7 V 至 36 V
- 可编程输出电压范围:0.8 V 至 22 V,步长为 20 mV
- ±1% 基准电压精度
- 可调节的输出电压补偿,用于电缆上的电压下降
- 可编程输出电流限制高达 6.35 A,步长为 50 mA
- ±5% 的精确输出电流监控
- 我^2^C接口
- 在整个负载范围内效率高
- V 时效率为 97%
在 = 12 伏,伏 外 = 20 V 和 I 外 = 3 安 - 轻负载下的可编程 PFM 和 FPWM 模式
- 避免频率干扰和串扰
- 可选时钟同步
- 可编程开关频率范围为 200 kHz 至 2.2 MHz
- EMI 缓解
- 丰富的保护功能
- 输出过压保护
- 用于输出短路保护的打嗝模式
- 热关断保护
- 可编程平均电感电流限制高达 16 A
- 小解决方案尺寸
- 最大开关频率高达 2.2 MHz
- 4.0mm × 3.5mm Hotrod™ QFN 封装
- 固定的 4 ms 软启动时间
参数

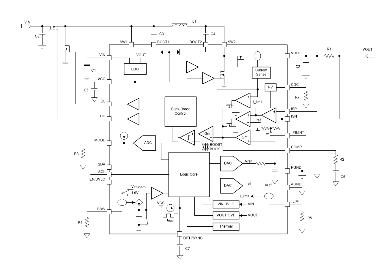
方框图

1. 核心特性
- 宽电压范围:输入2.7V至36V,输出0.8V至22V,支持升降压自动切换。
- 高效能:峰值效率达97%(12V输入/20V输出/3A负载),集成16A MOSFET。
- 可编程接口:通过I²C配置输出电压(20mV步进)、电流限制(50mA步进,最高6.35A)及工作模式。
- EMI优化:可选扩频调制(±7%频率抖动)和外部时钟同步(200kHz–2.2MHz)。
- 保护功能:过压/过流/短路保护(打嗝模式)、热关断(175°C阈值)。
2. 关键应用场景
- USB PD电源适配器、扩展坞、无线充电器
- 工业PC、显示器电源、移动电源
3. 控制与配置
- I²C寄存器控制:
- REF寄存器(00h/01h):10位DAC调节基准电压(45mV–1.2V)。
- IOUT_LIMIT(02h):设置输出电流限制(0–6.35A)。
- MODE寄存器(06h):选择PFM/强制PWM模式、VCC电源(内部LDO或外部5V)。
- 引脚功能:
- EN/UVLO:使能输入与可编程欠压锁定(1.23V阈值)。
- CDC:电缆压降补偿(内部寄存器或外部电阻调节)。
4. 典型设计要点
- 电感选择:推荐4.7µH(如Coilcraft XAL1010-472),需满足饱和电流>16A。
- 输入/输出电容:
- 输入:20µF陶瓷电容(低ESR)应对高纹波电流。
- 输出:22µF陶瓷+电解电容组合抑制升压模式纹波。
- 布局建议:缩短SW1/SW2走线,AGND与PGND单点连接于VCC电容接地端。
5. 性能曲线示例
- 效率>90%(12V输入/20V输出/5A负载,FPWM模式)。
- 负载瞬态响应(2.5A→5A)波动<50mV(20µs上升时间)。
6. 封装与订购信息
- VQFN-HR封装(4mm×3.5mm),支持-40°C至150°C工作温度。
- 型号后缀区分温度范围(如RPMR.A为-40°C至125°C)。