ADI 公司发布的电路笔记 CN-0540,介绍了用于 IEPE 传感器的 24 位数据采集系统参考设计,涵盖电路功能、设计细节、性能测试等方面,为相关领域工程师提供设计参考。

*附件:用于 IEPE 传感器的 24 位数据采集系统.pdf
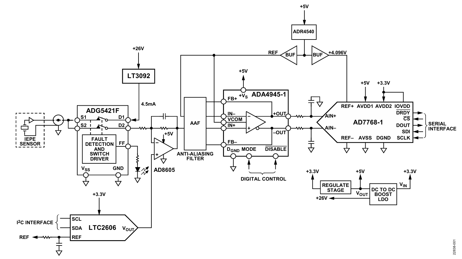
电路功能与优点
图 1 所示的参考设计显示了一个高分辨率、宽带宽、高动态范围、兼容集成电子压电 (IEPE) 的接口数据采集 (DAQ) 系统,该系统与 IC 压电 (ICP)/IEPE 传感器连接。最常见的 IEPE 传感器通常用于测量振动的应用,但也有许多 IEPE 传感器用于测量温度、应变、冲击和位移等参数。^®^
本电路笔记的重点是该解决方案在振动应用中的应用,特别是在基于状态的监控领域,但在仪器仪表和工业自动化中,有大量应用以类似的方式使用 IEPE 传感器,并由类似的信号链提供服务。
特别是基于状态的监控,它使用传感器信息来帮助预测机器状态的变化。跟踪机器状态的方法有很多,但振动分析是最常用的方法。通过跟踪一段时间内的振动分析数据,可以预测故障或故障以及故障的来源。
由于需要稳健可靠的传感方法,工业环境中的振动传感增加了额外的挑战。了解机器的状况有助于提高效率和生产力,并创造更安全的工作环境。
市场上大多数与压电传感器接口的解决方案都是交流耦合的,缺乏直流和亚赫兹测量功能。CN-0540 参考设计是一种直流耦合解决方案,可实现直流和亚赫兹精度。
通过查看 IEPE 振动传感器在频域(直流至 50 kHz)中的完整数据集,可以使用快速傅里叶变换 (FFT) 频谱中发现的谐波的位置、幅度和数量更好地预测机器故障的类型和来源。
数据采集板是 Arduino 兼容的外形尺寸,可以直接由大多数 Arduino 兼容开发板连接和供电。
- 电路功能与优势 :设计了高分辨率、宽带宽、高动态范围的 IEPE 兼容接口数据采集系统,可连接多种 IEPE 传感器,用于振动、温度等参数测量。该系统采用直流耦合,能实现直流和亚赫兹精度测量,有助于更好地预测机器故障。数据采集板与 Arduino 兼容,便于集成。
- 电路设计细节
- 恒流源 :采用 LT3092 驱动压电加速度计,输出电流可通过外部电阻编程,典型范围 2-20mA。设计时需考虑噪声性能,通过调整电阻和电容值降低电流噪声。
- 输入保护 :ADG5421F 开关可检测过压和开路情况,保护 DAQ 系统。当输入信号超范围,开关断开传感器与采集系统连接,并输出故障标志。
- 电压电平转换 :采用反相电压电平转换拓扑,可容忍 13V 传感器偏移电压和 10Vp-p 信号摆幅。通过计算确定转换电压,选择合适的电阻比,兼顾输入阻抗、噪声和 ADC 输入要求。
- 直流偏置补偿 :采用自定义逐次逼近算法去除 IEPE 传感器直流偏置。通过 DAC-ADC 循环调整输入电压,使其接近 2.5V 共模电压,提高测量精度和动态范围。
- 电平转换 DAC :选用 16 位 LTC2606 DAC,配合外部缓冲器实现 0-5V 转换范围,降低输出电压噪声。计算了 DAC 的 LSB 及等效 LSB 大小,分析了其对系统精度的影响。
- 抗混叠滤波器和 FDA :采用差分多反馈低通结构,截止频率 54kHz,增益 2.667。滤波器可抑制高频噪声,提高信噪比,满足压电加速度计带宽要求。
- 模数转换 :使用 AD7768-1 24 位 Σ-Δ ADC,具有宽频带精度、低功耗等优点。介绍了其输出数据率计算方法及默认配置,用户可根据需求调整寄存器设置。
- 系统性能测试
- 噪声性能 :测量了不同场景下信号链噪声,包括无传感器和接入 1kΩ 负载电阻情况。分析了恒流源对噪声的影响,以及不同 ADC 设置下的噪声和动态范围。
- 线性度 :系统线性度良好,直流线性度(INL)在 ±10ppm 以内,总谐波失真(THD)随温度变化稳定,确保测量结果可靠。
- 交流与直流耦合对比 :直流耦合可保留信号直流分量,适用于低频测量;交流耦合通过插入电容实现高通响应,虽动态范围高,但低频振动测量灵敏度降低。
- 系统功耗 :提供单一 3.3V 供电的电源解决方案,生成 3.3V、5V 和 26V 电压域。测量了不同 ADC 工作模式下系统功耗,分析了影响功耗的寄存器设置。
- 电路评估与测试 :介绍了测试所需设备,包括参考设计板、FPGA、信号源等。详细说明了测试步骤,如连接硬件、配置软件、设置信号源等,并展示了典型测试结果,包括时域和频域数据。

- 常见变化与扩展 :针对更高通道数系统,推荐使用 AD7768、AD7768-4 等多通道 ADC;还介绍了其他可替代的信号链组件,工程师可根据性能、尺寸和成本选择。