时间:2023-10-06 11:05
人气:
作者:admin
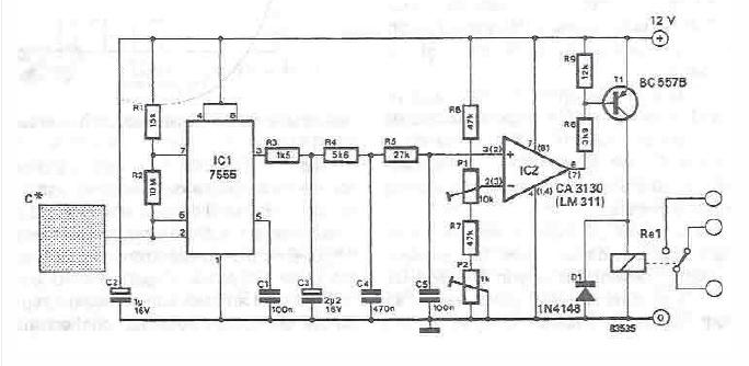
该电容式触摸传感器开关采用555定时器电路和一些常见的电子元件设计。
在该电容式触摸传感器开关电路中,矩形波由三重RC网络集成,而IC2用作比较器(具有基线变量),使用集成电压变化来连接和断开交流继电器。为了降低错误切换的风险,使用P1和P2进行精细和粗略调整。
通过改变现有的频率信号,积分平均值保持不变,但是当频率改变时,由于平均波形信号的瞬时变化,会出现正或负峰值电压。

上一篇:地面控制站和系统技术实现原理
下一篇:基于555定时器的水传感器电路