时间:2023-07-07 17:12
人气:
作者:admin
1、 main.c 简单清楚地一个例程,一个简单的ADC例程,调用了A0引脚测量电压值。

2、 ADC初始化 ,PTA0
M_ADC_Init(ADC1, ADC_CH0_Pin, ADC_ExternalTrigConv_None, 1, Rank_1);

3、 ADC初始化-- - ADC_CH0_Pin的选择

4、 ADC初始化---ADC_ExternalTrigConv_None的****选择
使用软件触发,一般不需要更改这个配置。


5、ADC初始化--- 1 的选择通道数:

**6、**ADC初始化--- Rank_1 的采样顺序:

7、 ADC采样 : M_ADCx_GetValue(ADC_TypeDef* ADCx);

8、 ADC采样再解释 :

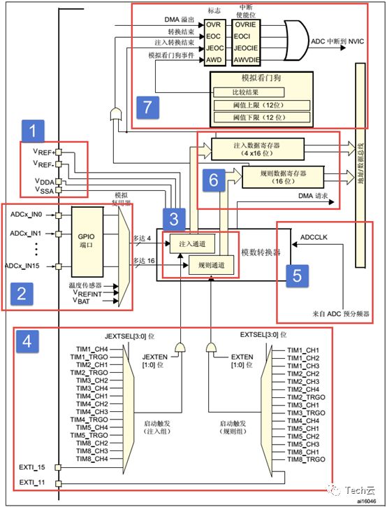
掌握了ADC的功能框图,就可以对ADC有一个整体的把握,在编程的时候可以做到了然如胸,不会一知半解。框图讲解采用从左到右的方式,跟ADC采集数据,转换数据,传输数据的方向大概一致。
ADC输入范围为:VREF- ≤ V ≤ VINREF+ 。由V REF- 、VREF+ 、VDDA 、V SSA 、这四个外部引脚决定。
我们在设计原理图的时候一般把VSSA和V REF- 接地,把V REF+ 和VDDA 接3V3,得到ADC的输入电压范围为:0~3.3V。
如果我们想让输入的电压范围变宽,去到可以测试负电压或者更高的正电压,我们可以在外部加一个电压调理电路,把需要转换的电压抬升或者降压到0~3.3V,这样ADC就可以测量了。
我们确定好ADC输入电压之后,那么电压怎么输入到ADC?这里我们引入通道的概念,STM32的ADC多达19个通道,其中外部的16个通道就是框图中的ADCx_IN0、ADCx_IN1...ADCx_IN5。这16个通道对应着不同的IO口,具体是哪一个IO口可以从手册查询到。其中ADC1/2/3还有内部通道: ADC1的通道ADC1_IN16连接到内部的VSS,通道ADC1_IN17连接到了内部参考电压VREFINT 连接,通道ADC1_IN18连接到了芯片内部的温度传感器或者备用电源V BAT 。ADC2和ADC3的通道16、17、18全部连接到了内部的VSS。

图 02 STM32F429IGT6 ADC 通道
外部的16个通道在转换的时候又分为规则通道和注入通道,其中规则通道最多有16路,注入通道最多有4路。那这两个通道有什么区别?在什么时候使用?
规则通道:顾名思意,规则通道就是很规矩的意思,我们平时一般使用的就是这个通道,或者应该说我们用到的都是这个通道,没有什么特别要注意的可讲。
注入,可以理解为插入,插队的意思,是一种不安分的通道。它是一种在规则通道转换的时候强行插入要转换的一种。如果在规则通道转换过程中,有注入通道插队,那么就要先转换完注入通道,等注入通道转换完成后,再回到规则通道的转换流程。这点跟中断程序很像,都是不安分的主。所以,注入通道只有在规则通道存在时才会出现。
规则序列寄存器有3个,分别为SQR3、SQR2、SQR1。SQR3控制着规则序列中的第一个到第六个转换,对应的位为:SQ1[4:0]~SQ6[4:0],第一次转换的是位4:0 SQ1[4:0],如果通道16想第一次转换,那么在SQ1[4:0]写16即可。SQR2控制着规则序列中的第7到第12个转换,对应的位为:SQ7[4:0]~SQ12[4:0],如果通道1想第8个转换,则SQ8[4:0]写1即可。SQR1控制着规则序列中的第13到第16个转换,对应位为:SQ13[4:0]~SQ16[4:0],如果通道6想第10个转换,则SQ10[4:0]写6即可。具体使用多少个通道,由SQR1的位L[3:0]决定,最多16个通道。

图 03 规则序列寄存器
注入序列寄存器JSQR只有一个,最多支持4个通道,具体多少个由JSQR的JL[2:0]决定。如果JL的值小于4的话,则JSQR跟SQR决定转换顺序的设置不一样,第一次转换的不是JSQR1[4:0],而是JCQRx[4:0] ,x = (4-JL),跟SQR刚好相反。如果JL=00(1个转换),那么转换的顺序是从JSQR4[4:0]开始,而不是从JSQR1[4:0]开始,这个要注意,编程的时候不要搞错。当JL等于4时,跟SQR一样。

图 04 注入序列寄存器
通道选好了,转换的顺序也设置好了,那接下来就该开始转换了。ADC转换可以由ADC控制寄存器2: ADC_CR2的ADON这个位来控制,写1的时候开始转换,写0的时候停止转换,这个是最简单也是最好理解的开启ADC转换的控制方式,理解起来没啥技术含量。
除了这种庶民式的控制方法,ADC还支持外部事件触发转换,这个触发包括内部定时器触发和外部IO触发。触发源有很多,具体选择哪一种触发源,由ADC控制寄存器2:ADC_CR2的EXTSEL[2:0]和JEXTSEL[2:0]位来控制。EXTSEL[2:0]用于选择规则通道的触发源,JEXTSEL[2:0]用于选择注入通道的触发源。选定好触发源之后,触发源是否要激活,则由ADC控制寄存器2:ADC_CR2的EXTTRIG和JEXTTRIG这两位来激活。
如果使能了外部触发事件,我们还可以通过设置ADC控制寄存器2:ADC_CR2的EXTEN[1:0]和JEXTEN[1:0]来控制触发极性,可以有4种状态,分别是:禁止触发检测、上升沿检测、下降沿检测以及上升沿和下降沿均检测。
ADC输入时钟ADC_CLK由PCLK2经过分频产生,最大值是36MHz,典型值为30MHz,分频因子由ADC通用控制寄存器ADC_CCR的ADCPRE[1:0]设置,可设置的分频系数有2、4、6和8,注意这里没有1分频。对于STM32F429IGT6我们一般设置PCLK2=HCLK/2=90MHz。所以程序一般使用4分频或者6分频。
ADC需要若干个ADC_CLK周期完成对输入的电压进行采样,采样的周期数可通过ADC 采样时间寄存器ADC_SMPR1和ADC_SMPR2中的SMP[2:0]位设置,ADC_SMPR2控制的是通道09,ADC_SMPR1控制的是通道1017。每个通道可以分别用不同的时间采样。其中采样周期最小是3个,即如果我们要达到最快的采样,那么应该设置采样周期为3个周期,这里说的周期就是1/ADC_CLK。
ADC的总转换时间跟ADC的输入时钟和采样时间有关,公式为:
Tconv = 采样时间 + 12个周期
当ADCCLK = 30MHz,即PCLK2为60MHz,ADC时钟为2分频,采样时间设置为3个周期,那么总的转换时为:Tconv = 3 + 12 = 15个周期 =0.5us。
一般我们设置PCLK2=90MHz,经过ADC预分频器能分频到最大的时钟只能是22.5M,采样周期设置为3个周期,算出最短的转换时间为0.6667us,这个才是最常用的。
一切准备就绪后,ADC转换后的数据根据转换组的不同,规则组的数据放在ADC_DR寄存器,注入组的数据放在JDRx。如果是使用双重或者三重模式那规矩组的数据是存放在通用规矩寄存器ADC_CDR内的。
ADC规则组数据寄存器ADC_DR只有一个,是一个32位的寄存器,只有低16位有效并且只是用于独立模式存放转换完成数据。因为ADC的最大精度是12位,ADC_DR是16位有效,这样允许ADC存放数据时候选择左对齐或者右对齐,具体是以哪一种方式存放,由ADC_CR2的11位ALIGN设置。假如设置ADC精度为12位,如果设置数据为左对齐,那AD转换完成数据存放在ADC_DR寄存器的[4:15]位内;如果为右对齐,则存放在ADC_DR寄存器的[0:11]位内。
规则通道可以有16个这么多,可规则数据寄存器只有一个,如果使用多通道转换,那转换的数据就全部都挤在了DR里面,前一个时间点转换的通道数据,就会被下一个时间点的另外一个通道转换的数据覆盖掉,所以当通道转换完成后就应该把数据取走,或者开启DMA模式,把数据传输到内存里面,不然就会造成数据的覆盖。最常用的做法就是开启DMA传输。
如果没有使用DMA传输,我们一般都需要使用ADC状态寄存器ADC_SR获取当前ADC转换的进度状态,进而进行程序控制。
ADC注入组最多有4个通道,刚好注入数据寄存器也有4个,每个通道对应着自己的寄存器,不会跟规则寄存器那样产生数据覆盖的问题。ADC_JDRx是32位的,低16位有效,高16位保留,数据同样分为左对齐和右对齐,具体是以哪一种方式存放,由ADC_CR2的11位ALIGN设置。
规则数据寄存器ADC_DR是仅适用于独立模式的,而通用规则数据寄存器ADC_CDR是适用于双重和三重模式的。独立模式就是仅仅适用三个ADC的其中一个,双重模式就是同时使用ADC1和ADC2,而三重模式就是三个ADC同时使用。在双重或者三重模式下一般需要配合DMA数据传输使用。
数据转换结束后,可以产生中断,中断分为四种:规则通道转换结束中断,注入转换通道转换结束中断,模拟看门狗中断和溢出中断。其中转换结束中断很好理解,跟我们平时接触的中断一样,有相应的中断标志位和中断使能位,我们还可以根据中断类型写相应配套的中断服务程序。
当被ADC转换的模拟电压低于低阈值或者高于高阈值时,就会产生中断,前提是我们开启了模拟看门狗中断,其中低阈值和高阈值由ADC_LTR和ADC_HTR设置。例如我们设置高阈值是2.5V,那么模拟电压超过2.5V的时候,就会产生模拟看门狗中断,反之低阈值也一样。
如果发生DMA传输数据丢失,会置位ADC状态寄存器ADC_SR的OVR位,如果同时使能了溢出中断,那在转换结束后会产生一个溢出中断。
规则和注入通道转换结束后,除了产生中断外,还可以产生DMA请求,把转换好的数据直接存储在内存里面。对于独立模式的多通道AD转换使用DMA传输非常有必须要,程序编程简化了很多。对于双重或三重模式使用DMA传输几乎可以说是必要的。有关DMA请求需要配合《STM32F4xx中文参考手册》DMA控制器这一章节来学习。一般我们在使用ADC的时候都会开启DMA传输。
模拟电压经过ADC转换后,是一个相对精度的数字值,如果通过串口以16进制打印出来的话,可读性比较差,那么有时候我们就需要把数字电压转换成模拟电压,也可以跟实际的模拟电压(用万用表测)对比,看看转换是否准确。
我们一般在设计原理图的时候会把ADC的输入电压范围设定在:0~3.3v,如果设置ADC为12位的,那么12位满量程对应的就是3.3V,12位满量程对应的数字值是:2^12。数值0对应的就是0V。如果转换后的数值为 X ,X对应的模拟电压为Y,那么会有这么一个等式成立: 2^12 / 3.3 = X / Y,=> Y = (3.3 * X ) / 2^12。