时间:2014-09-23 11:57
人气:
作者:admin
电表费率系统需要完成的功能主要如下:
接收手持单元发送的用户购电信息;将新收到的用户购电信息与费率系统的自有用户用电信息进行合并计算以得到新的信息;动态计算以得出剩余电量,以提醒用户购电,并在超额用量电达到一定值时切断电源。
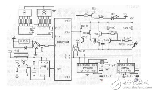
电表费率系统的电路原理:

其中PHILIPS SEMICONDUCTORS公司的高性价比单片机P87LPC764为完成该部分功能的主体器件。单片机P87LPC764自带内部6MHz的RC振荡器、内部看门狗电路和内部复位电路,具有较强的抗电磁干扰能力和较小的工作电流。
PCF8583为PHILIPS SEMICONDUCUORS公司的自带240×8位RAM的时钟/日历芯片。用来提供时间信息,以供电力公司实行分时电价策略。它可存储4年的日历时间信息,也可通过编程设置它的日历时间信息功能。
CAT24WC02是一种真正的0功耗EEPROM芯片,采用I2C总线接口,具有100万次擦写寿命。
上一篇:一种新型智能电表的电路设计图
下一篇:四种典型开关电源电路设计