时间:2019-06-16 11:09
人气:
作者:admin
本文讨论了用于患者连接应用的医疗设备中电源架构的方法。有几个关键因素需要考虑:绝缘、漏电流/接触电流、电磁兼容性(EMC)、所需电源输出数量和使用环境。
应用部件
与患者接触的医疗设备元件被称为应用部件。所述应用部件是指医疗器械的一部分,为了使医疗器械发挥其功能,与患者直接接触或在正常使用过程中可能与患者接触的部件。
60601-1安规标准根据患者接触的类型和医疗设备的类型或性质定义应用部件。目前版本的60601-1是2005年12月首次出版的第3版,在世界主要国家和地区采用以下最新版本:
IEC 60601 1:2005 (第三版 + CORR. 1:2006 + CORR. 2:2007 + A1:2012
欧洲: EN 60601-1:2006/A1:2013/A12:2014
美国: ANSI/AAMI ES60601-1: A1:2012, C1:2009/(R)2012 和 A2:2010/(R)2012
加拿大: CSA CAN/CSA-C22.2 No. 60601-1:14
本标准中的每种分类都有防电击的要求。以下是三种分类的详细说明,按最不严格到最严格的顺序排列:
B类(身体)。B类适用于一般不导电且可能接地的应用部件。
BF类(浮体)。BF类适用于与患者通电连接且必须浮动并不接地的应用部件。这一分类不包括与心脏直接接触的应用部件。
CF型(心漂浮)。CF类适用于直接心脏连接的应用部件。这意味着与患者心脏的连接,包括静脉连接,如透析。这些应用部件必须浮动且不接地。
绝缘要求
患者连接的医疗设备需要提供两种保护方式(MOP),以防止应用部件和其他可触及部件超过电压、电流或能量的限制。符合要求的保护接地连接提供1个MOP,基本绝缘也提供1个MOP,加强绝缘提供2个MOP。保护手段可分为操作员保护手段(MOOP)或患者保护手段(MOPP)。在用于病人连接的设备中,需要2 x MOPP。
用于BF&CF类医疗设备的电源架构需要提供一至二级的2 x MOPP、一级至接地的1 x MOPP以及从电源系统的二级输出到接地的额外安全绝缘,也额定为1 x MOPP,均在(最高额定)进线交流电压下。

表1
漏电流
此外,电源系统必须设计为限制接触电流、患者辅助电流和患者漏电流。接触电流的最大允许值在正常条件下为100μA,在单一故障条件下为500μA,这有效地限制了系统正常运行时的接地漏电流为500μA。最大允许患者辅助电流和患者漏电流见下表。

表2
在需要电气连接的患者接触医疗设备中,电力系统架构的设计师面临的挑战是,确保电力系统提供所需的安全绝缘,同时通过将患者与地面隔离,在正常操作和故障情况下最小化漏电流,并进行保护。
电磁兼容性(EMC)
医疗设备还必须符合60601-1-2中概述的电磁兼容性要求。2014年出版了最新版本的医疗电磁兼容标准IEC60601-1-2,被广泛称为第4版。第四版修订有两个主要目的。
第一个是提高设备的抗扰度,部分原因是无线通信设备的普及,这些设备在可能是至关重要的生命设备的附近运行。这些无线设备可能采用移动电话、蓝牙、WiFi、TETRA、RFID或寻呼系统产品的形式。
第二个目的是引入一个风险分析要素,以确定什么程度的抗扰度水平适合设备、其预期运行环境和可预见的干扰水平。这是因为将设备纳入了计划在医院或专业医疗环境之外运行的标准,在这些环境中,对设备的监督较少,对存在的电磁现象的控制较少。处理风险的方法是,制造商必须清楚其产品的基本操作,并通过选择适当的抗扰度水平来降低故障或异常或意外操作的风险。
第四版考虑了三种环境:专业保健设施、家庭保健和特殊环境,其中包括有意产生高功率领域的重工业或医疗设备。由于所需的抗扰度水平与这些环境相关,而不是与产品相关,因此不再使用“生命支持设备”一词。
电源方案
在BF&CF级医疗设备中,电源系统是满足绝缘、漏电流和电磁兼容要求的关键因素。
对于家庭医疗环境而言,必须通过实施自然漂浮的class II绝缘系统来选择无需接地的绝缘方案,但重要的是,必须仍然符合外壳和患者对地漏电流的要求。对于高达300W的产品而言,这是一个实用的解决方案,超过300W,EMC的要求变得更加难以管理。
大多数通过医疗安规标准的AC-DC电源不适合直接连接到患者,原因如下:
1.它们没有需要的输出至接地绝缘。
2.它们不符合病人漏电流的要求。
3.尽管它们可以提供从输入至输出所需的2 x MOPP和从输入至接地所需的1 x MOPP,但当患者连接应用需要在主电压下至少进行基本绝缘时,这些装置大多采用从输出至接地的操作绝缘,通常额定值约为500VAC/VDC,其中所需的测试电压为1500VAC,必须遵守爬电和间隙距离。
4.输入至输出绝缘电容过高,导致输出至接地漏电流过大。
对于低功耗的患者连接医疗设备而言,一个简单且低成本的解决方案是采用二次绝缘,其形式为医学上认可的DC-DC转换器,该转换器在交流线电压下可提供基本绝缘,并将输入至输出电容(20–50pF)最小化,将潜在患者漏电流降低到个位数μA。该解决方案还说明了可能存在的低完整性系统输入和输出信号,这些信号可以连接到不受控制的外部设备,如计算机或监视器。

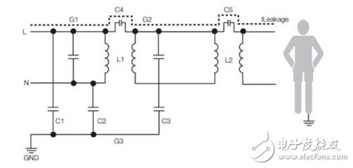
图1:带有二次DC-DC的医疗电源系统
在电源系统的简化模型中,患者漏电流路径显示的是C4和C5串联。C5代表DC-DC转换器的输入至输出电容,其非常小,并且呈现出高阻抗,以降低漏电流,而C4的值通常较高。

图2:带有二次DC-DC绝缘的电源系统简化模型
通过医疗安规且输出功率为1W至20W的DC-DC转换器是有现货的,这些产品具有所需的输入至输出绝缘和极低的内部电容,专为这些应用而设计,价格有竞争力,并符合60601安规标准。当与符合医疗安规标准的电源输入一起使用时,患者漏电流可降低到2μA以下,适用于BF和CF应用。如果DC-DC转换器的电源来自调节型AC-DC电源,且所需功率小于2-3W,则可以使用固定输入、非调节输出装置,从而获得非常经济实惠的解决方案。
在超宽的DC输入和输出负载范围内提供严格控制的输出,具有2×MOPP绝缘和同样低的内部电容的DC/DC产品有现货,可适用于DC输入或电池供电的便携式设备。
图3:XP Power符合医疗安规的1 W 至 20 W DC-DC转换器
多输出的电源方案
在需要为患者接触提供多个输出的医疗设备中,由额外的DC-DC转换器提供的低漏电流可能低至2μA,为患者辅助和患者漏电流需求提供了易于实施的强大解决方案。
如果AC-DC阶段需要多个输出,则复杂情况会变成接地漏电流,这会受到SFC接触电流的限制,并使使用多个电源变得不切实际。在这种情况下,可能需要多输出AC-DC电源。
对于2-300W的低功率系统,有多种符合医疗安规标准的裸板型或U外壳型的输出装置可选,或者,可以使用从单输出AC-DC电源运行的现成的绝缘或非绝缘DC/DC转换器创建额外的电压轨。
对于高功率应用,有现成的模块式配置解决方案可提供高功率多输出功率解决方案,并获得医疗机构批准的安规标准,如下图所示的fleXPower系列。
图4:fleXPower系列提供400 W至2500 W输出功率和20个输出
发动机驱动的应
在高功率设备和电机驱动的应用中,例如骨剃刀、手术工具和电动桌子、床和椅子,由于具有较高功率额定值的适当绝缘的DC/DC设备的可用性较差,以及功率的双重转换固有的效率低下,因此不希望采用额外的绝缘级。在这些应用中,需要设计一个具有必要绝缘、间隔和患者漏电流的电源。
这种高绝缘和低漏电流的组合在AC-DC电源中展现出自己的设计挑战。二次侧的内部间距要求大大增加,必须在考虑系统集成的情况下实施。低排放和低漏电流的要求是相互冲突的,要求低噪声拓扑结构,并注意在整个产品中尽量减少差分和共模噪声,同时尽量减少初级电路中的线频率波动,以减少相同输入至输出电容的患者漏电流。
这些高功率应用通常为BF类,而不是CF类,这意味着患者漏电流要求虽然具有挑战性,但在100μA时比10μA的严重程度较低,并且越来越多的标准AC-DC电源可适合BF类应用。例如,XP Power的新250W、BF类、CMP250系列产品具有绝缘、漏电流和第4版EMC要求,可满足对流冷却应用,以消除系统风扇带来的噪音,并将恒定电流过载特性与高达两倍峰值功率的特性相结合一分钟,使其成为适用于发动机驱动应用的理想产品。
图5:CMP250系列提供250W自然对流冷却,符合医疗(BF)应用
对于电源系统设计师而言,病人连接医疗设备的要求是一个挑战。使用标准、经批准和适当评级的产品或上述通过EMC性能验证的产品组合,可以提供最佳价值、最低风险和最快上市时间的解决方案,从而简化终端医疗设备的安全性和EMC合规性。
下一篇:人工智能助力脑动脉瘤检测