时间:2011-09-30 13:19
人气:
作者:admin
为了测量心率信号,有许多技术可以应用,例如:血液测量,心声测量,ECG测量等等。本文探讨利用血液的高度不透明性及组织与血液透光性的极大差异,通过光电脉搏传感器获取脉搏信号,经过模-数转换(A/D)后,采样数据经数字化分析处理,以实现对人体心率的测量。
1 心率检测仪组成及工作原理
心率检测仪的主要组成如图1所示。由光电传感器采集脉搏信号,经过前置放大、滤波、单片机uPSD3234A自带的A/D转换模块采样得到脉搏信号的数据并存入存储器中;单片机对所得的数据进行数字信号处理并计算出心率值,结果送显示模块和存储器中。

图1 数字化心率检测仪原理框图
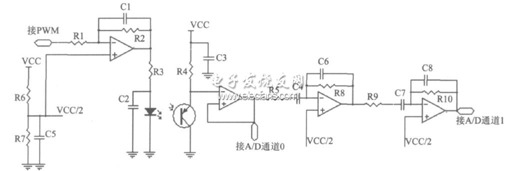
1.1 心率信号采集预处理电路
脉搏信号采集预处理电路主要是将脉搏波转换成电信号,并进行初步高频滤波预处理。其关键部分就是光电式脉搏传感器。光电式脉搏传感器按光的接收方式可分为透射式和反射式两种。
反射式不仅可以精确测得血管内容积变化,而且在实际应用中反射式只需将传感器接触身体任何部位,当照射部位的血流量随心脏跳动而改变时,红外线接收探头便接收到随心脏周期性地收缩和舒张的动脉搏动光脉冲信号,从而采集到心脏搏动信号。
本设计采用了反射式红外传感器。图2所示,光电式脉搏传感器采用红外对管KP-2012F3C和KP-2012P3C,反射式排列。KP-2012F3C具有良好的表皮照明度,电流一般设在20mA,亮度由软件通过PWM电流来进行控制,这样能够使红外LED工作在饱和区域,发出稳定光强的光。
KP-2012P3C晶体管采用交流耦合结构来增强对微弱信号放大。经晶体管检测出来的信号采样时分两路。一路是直流信号线路。它是晶体管输出经射随输入单片机的A/D转换通道口0,可用来检测晶体管是否处于有效工作状态;另一路是交流信号线路。它是先经一射极跟随器输入到两级滤波成形电路然后再输入单片机的A/D转换通道1.该滤波电路为两级带通滤波电路,由于脉搏波的频谱蕴含丰富病理信息,特别是在5~40Hz这个区间的频谱携带了大量与冠心病病变有关的信息,故考虑到今后功能的扩展,预处理电路的上下限频率设计为48Hz和0.86Hz.

图2 脉搏信号采集预处理电路
1.2 uPSD3234单片机
本文采用ST(意法半导体)公司的新型单片机uPSD3234作为系统的核心部件,它以增强型MCS-51内核8032单片机为基础,具有丰富的外围设备,集成了PSD(ProgrammableSystemDevice,可编程外围器件)模块,并含有大容量FLASH和RAM的存储器,集成I2C和USB接口电路,数字显示(DDC)通道,5个脉宽调制(PWM)控制器,4路8位AD转换器,可编程逻辑器件(PLD),是一个典型的具有SOC特征的高速单片机。因此不需要增加复杂的外围电路就完全能满足设计要求。
uPSD3234片内的USB模块支持低速的USB1.1通信协议,心率检测仪采样数据以及信号处理过程中得到的数据就可以传输到PC机存储及进一步的分析处理。
2 心率信号数字处理及算法
在测量过程中,预处理电路探测到的脉搏信号容易受到外界干扰,需要对干扰噪声进行处理。
一般可以通过两种途径对噪声处理:一是增加滤波电路;二是从数字信号处理的角度,通过算法来减少噪声。如果在外围加入滤波电路会使成本增加,并影响仪器的便携性,另外由于干扰的不确定性,滤波的效果不会很好。软件滤波尽管会占用一定的系统资源,但成本低、可靠性高、稳定性好,在处理速度允许的条件下,具有灵活、方便、功能强的优点。本文主要采用数字滤波的方法来进行处理,其中最重要的算法是匹配滤波算法。
下一篇:心电图模拟器电路