全球最实用的IT互联网信息网站!

AI人工智能P2P分享&下载搜索网页发布信息网站地图

当前位置:诺佳网 > 电子/半导体 > 制造与封装 >

吸收式制冷机在氮肥行业节能降耗方面的应用

时间:2009-03-30 19:29

人气:

作者:admin

标签: 制冷机 

导读:吸收式制冷机在氮肥行业节能降耗方面的应用-吸收式制冷机在氮肥行业节能降耗方面的应用1 氮肥行业能耗现状2 吸收式制冷机在氮肥行业节能降耗...

吸收式制冷机在氮肥行业节能降耗方面的应用

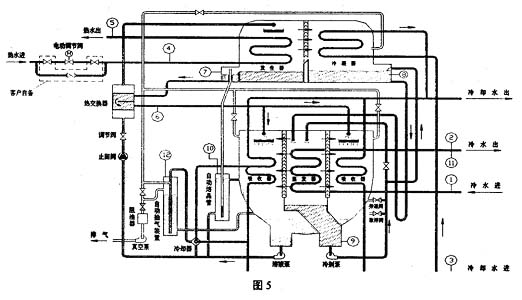
氮肥行业能耗现状吸收式制冷机在氮肥行业节能降耗方面的可行性吸收式制冷机在氮肥行业节能降耗中的应用 吸收式制冷机的原理和特点 吸收式制冷机在氮肥行业应用条件和特性 -10Pa·m3/s)。 6  结束语
温馨提示:以上内容整理于网络,仅供参考,如果对您有帮助,留下您的阅读感言吧!
相关阅读
本类排行
相关标签
本类推荐

CPU | 内存 | 硬盘 | 显卡 | 显示器 | 主板 | 电源 | 键鼠 | 网站地图

Copyright © 2025-2035 诺佳网 版权所有 备案号:赣ICP备2025066733号
本站资料均来源互联网收集整理,作品版权归作者所有,如果侵犯了您的版权,请跟我们联系。

关注微信