时间:2009-01-02 10:35
人气:
作者:admin
目前大多数作息时间控制器大多数是定点打铃、人工校时,为了更切近生活,更符合人们的生活习惯,我们利用SPCE061A单片机的语音识别和播报功能,设计了智能语音播报作息时间控制器。具有语音播报和利用调频电台自动校时等特点。
1.工作原理
系统包括:SPCE061A单片机、无线接收模块、LCD驱动及显示模块、按键输入模块、功率放大模块和电源组成。如图1所示。
图1 系统组成框图
利用SPCE061A单片机提供的2Hz时基信号作为基准计时信号,进行年月日时分秒计时、根据设定时间完成语音播报,可按照设定的时间进行相应的控制。能够随意设置语音播报时间和内容。下面以某中学作息时间为例,简要说明作息时间控制器的基本功能和实现方法。 控制时间及功能如下:
07:55 ------"请同学们进教室,迎接老师上课。请各位老师准备上课"
08:00 ------"第1节上课时间到了,请各位老师按时上课"
08:50 ------"第1节下课了,请各位老师、同学们休息10分钟"
09:00 ------"现在是第2节上课时间"
09:50 ------"第2节课下课时间到了, 请同学们到操场准备做课间操"
09:55 ------"播放课间操号令"
10:05 ------"播放轻音乐"
10:08 ------"请同学们进教室准备上第3节课"
10:10 ------"现在是第3节上课时间"
11:00 ------"第3节下课了,请同学们准备做眼保健操"
11:02 ------"播放眼保健操号令"
11:10 ------"现在是第四节上课时间"
12:00 ------"第四节下课,各位老师辛苦了,同学们要注意午休"
12:00 ------"播放午间新闻"
12:30 ------"现在是午间休息时间"
13:50 ------"请同学们进教室,迎接老师上课;请各位老师准备上第5节课"
14:00 ------"现在是第5节上课时间"
14:50 ------"第5节下课时间到了,请大家休息10分钟"
15:00 ------"现在是第6节上课时间"
15:50 ------"第6节下课时间到了,请各位休息10分钟"
16:00 ------"现在是第7节上课时间"
16:50 ------"第7节下课时间到了,下面是文体活动时间"
18:00 ------"一天的学习生活结束了,请同学们及时回家,路上注意安全,按时完成作业。明天再见!"
2.硬件设计
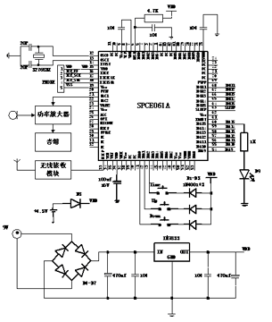
由单片机系统、输入键盘、调频接收模块、功率放大器、音箱和显示模块等部分组成。
系统扩展了三个按键用于报时及设定时间。利用单片机的DAC为电流型输出,经负载电阻R1、三极管Q1,放大驱动扬声器SPEAKER 放音,SPEAKER 可选用4Ω或8Ω扬声器,作为调试和当地语音播报使用,留有音频输出接口经功率放大器驱动音箱。用一个LED,显示作息时间到等相关信息,根据具体需要可控制电铃、播放提示语音等。通过IOA9-IOA15、IOB11-IOB15 经放大驱动大型数码显示器与控制其他设备(如:收音机播报新闻、CD播报音乐等)。系统工作电压可通过交直流两种方法提供。如图2所示。

图2 硬件连接图
3.程序说明
整个程序分为:主程序、键盘扫描子程序、万年历计算子程序、校时子程序、语音播放子程序等几部分。
主程序:
程序按照模块化设计,所有功能都可通过调用子程序完成,主程序较简单,流程如图3所示 。SPCE061A具有低功耗睡眠模式,在睡眠模式下功耗很小,这一点对于用电池供电的系统非常重要,睡眠模式可以通过中断唤醒。

图3 主程序流程图
语音播报子程序:
报时利用陵阳语音压缩和播报技术,根据设置的语音函数实现播放和事件提示。
万年历计算子程序:
利用2Hz中断源做时钟源进行计时,中断两次秒计数器加1并进行年历计算,年历范围从2001年到3099年。年历计算时有平闰年计算问题,闰年的条件是能被400整除或者能被4整除但不能被100 整除。万年历调整子程序流程图如图4 2Hz中断服务程序所示。

图4 2Hz中断服务程序
校时子程序:
系统扩展了三个按键,TIME 键用于报时和校时,由于时间包括年月日时分,按一次TIME键报年月日,再按一次报时分,一直按住TIME 键3秒则进入校时状态,语音播报当前是XXXX 年按UP键年份增加按DOWN 键减少,按TIME键来切换月日时分,调整完分钟后,按TIME键确认,语音报出年月日时分。

图5 校时子程序
上一篇:TI与四方继保联合实验室成立