时间:2008-08-26 15:07
人气:
作者:admin

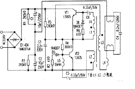
电路如下图所示。该电路由整流滤波电容、高频振荡电路以及输出负载屯路三部分构成。交流220V经整流滤波输出约300V直流为振荡电路提供电源。开机后,电源经R5对C3充电,使Vc3迅速升高,从而使VT2迅速达到饱和导通;此时由于T的反馈作用使VTI截止。VT2一旦导通,则Vc3下降,流过L2的电流减小,引起L2两端一个上负下正的电压。据同名端原则,L1得到上正下负的反馈电压,从而使VTI迅速饱和导通,同时T的正反馈作用又使VT2迅速截止,如此周而复始形成振荡方波(R6D6、R3D5起续流作用)。负载回路由L3、L4、C4构成。VTI、VT2产生的高频振荡方波由L3加给负载作激励源。灯管点亮前,由C4、L4等形成很大的谐振电梳流过灯丝,使管内氢气电离,进而使水银变为水银蒸汽,C4两端的高电压又使水银蒸汽形成弧光放电,激发管壁荧光粉发光。灯管点亮后,C4基本上不起作用,此时L4则起阻流作用。
常见故障1. VTl、VT2击穿进而导致D1-D4被击穿,此时将引起电源短路;2.R4偏置损坏; 3.振荡电路中L5.L6易损坏;4.负载电路中C24因高压易被击穿。最后特别说明,目前市场上所见的各种40W、32W节能日光灯以及各种环形灯,均可参考此电路进行分析。
下一篇:PF-4型恒温仪电路及应用