时间:2018-01-31 10:04
人气:
作者:admin
LED楼道灯的电路如下图所示。电路由电容降压电路、整流电路、LED发光电路和光电控制电路等部分组成。

220V交流电经电容C1、R1降压限流后在A、B两点的交流电压约为15V,由VD1~VD4.进行整流,在C2上得到约14V的直流电压作为高亮度发光二极管VD5~VD8的工作电压,发光二极管的工作电流约为14mA。由于电容C1不消耗有功功率,泄放电阻消耗的功率可忽略不计,因此整个电路的功耗约为15×0.014≈0-2(W)。
为了进一步节省电能和延长高亮度发光二极管的使用寿命,电路中加入了由光敏电阻R2、电阻R3和三极管VT1等组成的光电控制电路,在夜晚光敏电阻R2的阻值可达100K以上,这时C2两端的电压经R2、R3分压后提供给VT1基极的直流偏置电压很小,VT1截止,对发光二极管的工作没有任何影响;白天时,由于光电效应的作用,R2的阻值可减小到1OK以下,这时VT1导通并接近饱和,由于通过C1的电流最大只能达到15mA,由于VTl的分流,C2上的电压可下降到4V以下。
LED是低压发光器件,具有长寿命、高光效、安全环保、方便使用等优点。对于市电交流输入电源驱动,隔离输出是基于安全规范的要求。LED驱动电源的效率越高,则越能发挥LED高光效,节能的优势。同时高开关工作频率,高效率使得整个LED驱动电源容易安装在设计紧凑的LED灯具中。高恒流精度保证了大批量使用LED照明时的亮度和光色一致性。
目前10W以下功率LED应用广泛,众多一体式产品面世,即LED驱动电源与LED灯整合在一个灯具中,方便了用户直接使用。典型的灯具规格有GU10、E27、PAR30等。针对这一应用,我们设计了如下方案(见图1)

图1:基于AP3766的LED驱动电路原理图
该方案特点如下:
1.基于最新的LED专用驱动芯片AP3766,采用原边控制方式,无须光耦和副边电流控制电路,实现隔离恒流输出,电路结构简单。通过电阻R5检测原边电流,控制原边电流峰值恒定,同时控制开关占空比,保持输出二极管D1的导通时间和整个开关周期时间比例恒定,实现了输出电流的恒定。
2.AP3766采用专有的“亚微安启动电流”技术,仅需0.6μA的启动电流,因此降低了启动电阻R1和R2上的功耗,提高了系统效率。典型5W应用效率大于80%,空载功耗小于30mW。
3.AP3766采用恒流收紧技术实现垂直的恒流特性,恒流精度高。
4.电路元件数量少,AP3766采用SOT-23-5封装,体积小,整个电路可以安装在常用规格灯杯中。
5.安全可靠,隔离输出,具有输出开路保护、过压保护及短路保护功能。
6.功率开关管采用三极管,省去了高压场效应管,系统成本低。
分享一个用于2并5串(5S2P)组合的AR111LED灯的驱动器电路原理图。MAX16819工作在buck-boost模式,电路工作电压为12VAC,能够为每串LED提供平均500mA驱动电流。本电路以MAX16819为主控制器,可驱动总共10只LED-2串并联、每串5只LED.输入电压为12VAC、容差±10%.肖特基二极管D1至D4构成全波整流电路,电容C1至C8用于电压滤波。根据对LED闪烁的要求,可以去掉一些滤波电容以降低成本。这些电容中包含一个钽电容,具有较好的温度特性。
由于LED按照5S2P排列,不可能达到完全匹配的电流。假设LED灯具有良好的匹配度,使电流差异降至最小。控制每串LED的数量及混合架构的灯管数量,有助于减轻电流匹配度的影响。如下图所示。

本设计采用TNY279电源芯片作为开关电源的控制芯片,TNY279电源芯片在一个器件上集成了一个700V高压MOSFET开关和一个电源控制器,与普通的PWM控制器不同,它使用简单的开/关控制方式来稳定输出电压。控制器包括一个振荡器、使能电路、限流状态调节器、5.8V稳压器、欠电压即过电压电路、限流选择电路、过热保护、电流限流保护、前沿消隐电路。该芯片具有自动重启、自动调整开关周期导通时间及频率抖动等功能。
电源的核心部分采用反激式变换器,结构简单,易于实现。整体设计电路图如图1。

考虑到成本、体积等因素,改善谐波采用无源功率因数校正电路,主要是通过改善输入整流滤波电容的导通角方式来实现。具体方法是在交流进线端和整流桥之间串联电感,如图1所示C1、C2、L1、L2组成一个π型电磁干扰滤波器,并使用填谷电路填平电路,减小总谐波失真。填谷电路由D1、D2、、D3、C3、C4、R3组成,限制50Hz交流电流的3次谐波和5次谐波。
经整流及滤波的直流输入电压被加到T1的初级绕组上。U1(TNY279)中集成的MOSFET驱动变压器初级的另一侧。二极管D4、C5、R6组成钳位电路,将漏极的漏感关断电压尖峰控制在安全值范围以内。齐纳二极管箝位及并联RC的结合使用不但优化了EMI,而且更有效率。
TNY279完全可以自供电的,但是使用偏置绕组,可以实现输出过压保护,在反馈出现开环故障时能够保护负载,有效地减少对LED光源的产生的损害,在本设计中采用偏置绕组,如图1,同时可由更低的偏置电压向芯片供电,抑制了内部高压电流源供电,在空载时功耗可降低到40MW以下。Y电容可降低电磁干扰。
次级采用恒流恒压双环控制。NCS1002是一款恒流恒压次级端控制器。如图2所示,它的内部集成了一个2.5V的基准和两个高精度的运放。

图2 NCS1002芯片内部结构
电压基准和运放1是电压控制环路的核心。运放2则是一个独立运放,用于电流控制。在本设计中,电压控制环路用于保证输出电压的稳定,电流反馈控制环路检测LED平均电流,即电路中R17上的电流,将其转换成电压和2.5V基准比较,并将误差反馈到TNY279中来调整导通。
NCS1002调节输出的电压值,当输出电压超过设定电压值时,电流流向光耦LED,从而下拉光耦中晶体管的电流。当电流超过TNY279的使能引脚的阈值电流时,将抑制下一个周期,当下降的电压小于反馈阈值时,会使能一个开关周期,通过调节使能周期的数量,对输出电压进行调节,同样,当通过检测到R16上的电流即输出电流大于设定的值时,电流通过另一个二极管下拉光耦LED中晶体管的电流,达到抑制TNY279的下一个周期的目的,当输出电流小于设定电流时会使能一个开关周期,通过这样的反馈调节机制,能使得输出的电压和电流都处于稳定的状态。
当反馈电路出现故障时,即在开环故障时,偏置电压超过D9与旁路/多功能引脚电压时,电流流向BP/M引脚。当此电流超过ISD(关断电流)时TNY279的内部锁存关断电路将被激活,从而保护负载。由于使用了偏置绕组将电流送入BP/M引脚,抑制了内部高电压电流源,这样的连接方式将265VAC输入时的空载功耗降低到40MW有效的降低功耗。
led驱动电源是把电源供应转换为特定的电压电流以驱动led发光的电源转换器,通常情况下led驱动电源的输入包括高压工频交流(即市电)、低压直流、高压直流、低压高频交流(如电子变压器的输出)等。

在目前的LED的电源驱动器中,必须使用电解电容,小型的电解电容寿命只能达到几千小时。但使用专利IC的驱动器,完全不需要使用电解电容,寿命达到4万小时以上,是原来驱动器的10倍,而且专利IC驱动器的尺寸小,只有原来面积的四分之一,可轻易的放进LED灯泡内,不必改变原来灯泡的形状,让设计更加简单化,也更能让用户接受和喜爱。
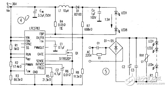
在输入电压既可能高于,也可能低于LED或LED串的总电压降时,就必须使用降压/升压变换器。基于LT℃3783的降压/升压型变换器驱动8只1.5A串联LED的电路如图4所示。该LED串驱动电路的输入电压范围为9~36V,LED串的总电压降范围为18~37V.在VIN=14.4V,Vo=36V和I0=1.5A条件下,输出功率为54W,效率达93%.电路的开关频率由IC脚FREQ上的
电阻R5设置(频率范围为20kHz~1MHz),R7与R8组成的分压器设置输出过电压保护电平,连接在IC脚FBP与高侧线路之间的R4,用作感测LED电流。LTC3783支持多拓扑结构。用其还可以构筑升压转换器和降压转换器等电路。
回扫变换器、单端初级电感变换器(SEPIC)和CUK稳压器等,都可以升高或降低输入电压,
输出与输入电压在极性上可以相同或相反。每种拓扑都有独特的优势,但效率都比降压一升压稳压器低。
