时间:2018-12-19 13:30
人气:
作者:admin
本文在设计实现乘法器时,采用了4-2和5-2混合压缩器对部分积进行压缩,减少了乘法器的延时和资源占 用率;经XilinxISE和QuartusII两种集成开发环境下的综合仿真测试,与用VerilogHDL语言实现的两位阵列乘法器和传统的 Booth编码乘法器进行了性能比较,得出用这种混合压缩的器乘法器要比传统的4-2压缩器构成的乘法器速度提高了10%,硬件资源占用减少了1%。
1 引言
Verilog HDL是当今最为流行的一种硬件描述语言,完整的Verilog HDL足以对最复杂的芯片和完整的电子系统进行描述[1]。本文采用Verilog HDL语言来设计实现4-2和5-2混合压缩器构成的乘法器的设计,并与另外实现的两种乘法器从速度,面积和硬件资源占用率等方面进行了性能比较,得出用这种改进压缩器要比两位阵列乘法器和传统的4-2压缩器构成的乘法器速度提高了10%,硬件资源占用减少了2%。
2 两位阵列乘法器
阵 列乘法器基于移位与求和算法。两位阵列乘法器是对乘数以2bit进行判断,这样可以在部分积的数目上比一位判断阵列乘法器减少1倍;另外,阵列乘法器结构 比较规范,利于布局布线,但是阵列乘法器存在进位问题,运算速度比较慢,所需时钟周期长,时延大。以下是两位判断的乘法器的Verilog HDL语言部分程序:
module imult _radix_2(prod,ready,multiplicand,multiplier,start,clk);
……
case ( {product[1:0]} )
2‘d0: pp = {2’b0, product[31:16] };
2‘d1: pp = {2’b0, product[31:16] } + multiplicandX_1;
2‘d2: pp = {2’b0, product[31:16] } + multiplicandX_2;
2‘d3: pp = {2’b0, product[31:16] } + multiplicandX_3;
……
3 改进Booth编码乘法器
阵列乘法器虽然占用相对较少的硬件面积,可是运算速度非常慢,不能满足高速运算的要求。为了得到高速的乘法器,可以从两个方面来提高乘法器的计算速度:减 少部分积数目;提高部分积压缩速度。通常减少部分积数目采用二阶的Booth编码实现;可用4-2压缩器构成的Wallace树来提高部分积求和速度。本 文采用4-2压缩器和5-2压缩器的混合Wallace树来进一步提高求和速度。www.51kaifa.com
改进Booth算法通过对二进制补码数据重新编码,压缩PP(部分积)数目,以提高运算速度。其中,压缩率取决于编码方法,如果采用三位编码,可压缩 1/2的PP,再对所得的n/2个部分积进行求和运算。在电路实现中还可采用混合握手协议和管道传输方式,可以降低电路的功耗,仅占Amulet3i乘法 器的每次运算的能量消耗的50%【2】,另外,也可以采用混合逻辑乘法器设计【3】。Booth算法电路图在文献[4]中有具体介绍。
3.1 4-2压缩器
4-2压缩器使用2个CSA(Carry-save Adders保留进位加法器),将5个数据(4个实际数据和一个进位)相加产生3个数(Sun, Carry和Cout)。4-2压缩器结构图如图1所示【4】。

图1 由2个CSA构成的4-2压缩器
4-2压缩器是进行部分积压缩最常用到的部件,与全加器相比,具有电路简单、连线规则的优点.传统4-2压缩器输入与输出的逻辑关系表达式[8]为:www.51kaifa.com
表达式中:In1~In4为部分积输入信号;Cin为邻近压缩器进位输入;Sum为伪和;Carry和Cout为进位输出,其权值相同。由图及表达式知, 输出进位与输入进位式相互独立的,即输出并不由输入产生,这样就能保证部分积同时且独立地相加。4-2压缩器对部分积进行压缩的图如图2【5】所示:

图2 4-2压缩器组结构图
由4-2压缩器进行部分积压缩的Booth乘法器的Verilog HDL描述部分程序如下:
module Booth_radix_4(prod,ready,multiplicand,multiplier,start,clk);
……
dug dug0(PP0,mult[2:0]);
……
count count1(clock,sum0,carry0,PP0,PP1,PP2,PP3,cout0,cin0);
count count2(clock,sum1,carry1,PP4,PP5,PP6,PP7,cout1,cout0);
……
count count3(clock,sum,carry,sum0,carry0,sum1,carry1,cout,cin0);www.51kaifa.com
……
3.2 4-2和5-2混合压缩器
4-2压缩器在很大程度上减少了部分积的求和速度,但是它有一个缺点是Sum(伪和信号)比Carry(进位信号)的产生速度慢,因此,进位信号必须等待伪和信号的产生,这样又造成了压缩速度的降低和功耗的增加.可以用异或门和2-1数据选择器对电路进行变换【6】,这种结构能同时产生伪和信号和进位信号,并且关键路径的延迟也只有全加器的1.5倍【8】。为进一步压缩部分积的求和级数,加快压缩速度,本文同时采用了4-2压缩器和5-2压缩器混合逻辑设计。5-2压缩器的结构图如图3【7】所示,

图3 5-2压缩器的结构图
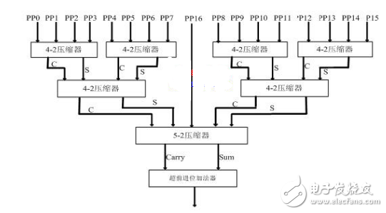
5-2 压缩器有7个输入In1~In5(权值相同),3个进位输出(权值相同)和一个伪和(权值比进位输出低一位),这种结构的压缩器结构规整,且仅有6个异或 门的延迟。文献[8]中给出了5-2压缩器的输入与输出的逻辑关系表达式。整个压缩器结构图如图4所示:

图4 本文采用的整个压缩器结构
由4-2和5-2混合压缩器实现的改进Booth乘法器的Verilog HDL描述部分程序如下:
module Booth_radix_5(prod,ready,multiplicand,multiplier,start,clk);
……
dug dug0(PP0,mult[2:0]);
dug dug1(PP1,mult[4:2]);
……
count count1(clock,sum0,carry0,PP0,PP1,PP2,PP3,cout0,cin0);
……
sum sum1(clock,sum,carry,In16,sum0,carry0,sum1,carry1,cout,cin0,cin1);
……
4逻辑仿真及性能比较
本文在Xilinx ISE和Quartus II两种集成开发环境下, 对以上3种结构的乘法器进行了编译、综合、适配、时序仿真以及功率分析,其中输入信号的字宽为32bit。有仿真工具Xilinx ISE和Quartus II进行的仿真结果报告文件,很容易做出对这3种乘法器的性能比较,如表1所示。
有性能比较表知:阵列乘法器面积最小,功耗小,但是运行速度慢;单纯使用4-2压缩器的Booth乘法器在资源占用率和速度上要比阵列乘法器提高约1倍, 功耗略大于阵列乘法器;而本文设计采用的乘法器方案有效提高了乘法器的运算能力,应用在FPGA上工作频率可达256.61MHz,要比传统的4-2压缩 器构成的乘法器在速度上提高了10%,硬件资源占用减少了约1%。
4结论
不同架构的乘法器在性能上都存在优点和缺点,在选择乘法器时,应根据应用场合的要求在速度、面积和功耗等方面综合考虑,本文采用Xilinx ISE和Quartus II两种集成开发环境对所实现的乘法器综合进行测试,更能准确显示不同结构的乘法器的性能优势,帮助用户快速选择合适的乘法器。本文设计采用的乘法器方案要比传统的4-2压缩器构成的乘法器在速度上提高了10%,硬件资源占用减少了约1%,有效提高了乘法器的运算能力。
本文作者创新点: 本文采用4-2和5-2混合压缩器对部分积进行压缩,减少了乘法器的延时和资源占用率;并用Verilog HDL语言实现了两位阵列乘法器和传统的Booth编码乘法器。同时在Xilinx ISE和Quartus II两种集成开发环境下进行综合仿真测试,这更有利于比较乘法器的性能优势,便于用户更准确地选择适合应用场合的乘法器。
下一篇:微波EDA电磁场仿真软件评述