时间:2022-08-07 17:44
人气:
作者:admin
智能开关(外文名”Smart Switch”)在百科的名词解释为”利用控制板和电子元器件的组合及编程,以实现电路智能开关控制的单元”。
在智能家居场景中,智能开关用于实现电路智能开关控制。智能开关产品种类功能繁多,笔者对如下3种常见无线智能开关产品类型的电子设计组成及工作原理进行讨论。
单火线智能开关
单火线智能开关产品及接线应用如下图所示:在接线环境中只有单火线

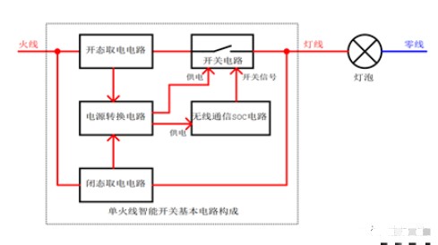
单火线智能开关与灯具串联接在零火线中,单火取电需要在灯具关态和开态两种工况下从灯具回路中摄取一部分电流用来给智能开关的取电单元、电源转换单元、控制单元和无线通信单元工作。
单火线智能开关由结构、电子两大单元组成。单火线智能开关的电子单元的基本电路构成包含:闭态取电电路、开态取电电路、开关电路、电源转换电路、无线通信SOC电路。

零火线智能开关
零火线智能开关产品及接线应用如下图所示:在接线环境中引入零线

零火线智能开关由零火线给内部电路提供供电电源,通过电子开关器件控制火线的通断进行灯光控制。

以零火线智能开关为例,其电子单元的基本电路构成包含:AC-DC电源、开关及其驱动电路、电源转换电路、无线通信SOC电路。
AC-DC电源:将交流电转换成合适产品工作的直流电。电源架构通常有非隔离电源(Buck、Buck-Boost、Boost等)和隔离电源(反激等)两种拓扑。
开关及其驱动电路:用来控制火线的导通/关断。开关器件通常由可控硅、MOS管、IGBT器件、继电器等组成,其中可控硅、继电器较为通用。
电源转换电路:将AC-DC电源输出的直流电转换成适合无线通信SOC电路的工作电压。通常采用LDO或者DC-DC电路,该部分电路可根据实际应用裁剪。
无线通信SOC电路:芯片内部集成MCU和RF功能。MCU负责实现产品工作逻辑及功能,RF负责实现无线信号的收发。

智能调光开关
调光开关是为了满足人们在不同的时候对灯光亮度的不同需求而发展而成的。通过控制和改变可控硅/MOS管的相位角来控制交流电的导通程度,也就是改变输入电压的有效值,通过改变电压来实现调光。
其调光控制方式有如下两种:前沿切相调光、后沿切相调光。
前沿切相调光:从交流相位0开始,对输入电压斩波,到某相位时刻导通,才有输入电压。
后沿切相调光:从交流相位0开始,对输入电压斩波,到某相位时刻关断,才无输入电压。

以零火线智能调光开关为例,其电子单元的基本电路构成包含:AC-DC电源、调光开关及其驱动电路、交流零点检测电路、电源转换电路、无线通信SOC电路。
AC-DC电源:将交流电转换成合适产品工作的直流电。电源架构通常有非隔离电源(Buck、Buck-Boost、Boost等)和隔离电源(反激等)两种拓扑。
调光开关及其驱动电路:用来控制调节交流电相角导通/关断的比例。开关器件通常由可控硅、MOS管、IGBT器件等组成;可控硅因其导通特性只能用在前沿切相;MOS管/IGBT均可用在前沿切相和后沿切相。
交流零点检测电路:用来检测交流电的0相位,给无线通信SOC提供基准信号来控制交流电导通/关断的相角。(PS:<<浅谈5类过零检测电路>>可从硬件大熊公众号获取)
电源转换电路:将AC-DC电源输出的直流电转换成适合无线通信SOC电路的工作电压。通常采用LDO或者DC-DC电路,该部分电路可根据实际应用裁剪。
无线通信SOC电路:芯片内部集成MCU和RF功能。MCU负责实现产品工作逻辑及功能,RF负责实现无线信号的收发。

智能开关作为基础电工产品,适用于家用、商用等领域,目前国内无线通讯类型包括WiFi、ZigBee、蓝牙,而国外的还有Z-wave、Matter。这几种不同的通讯方案各有优劣势,例如,WiFi适用于大部分已有路由器的家庭领域,不用额外配置网关;蓝牙需要网关,适用于上百个设备自组网,适用于大规模集中控制,且在2019年智能音箱的迅速崛起形式下,智能音箱基本自带蓝牙网关功能;ZigBee需要额外的ZigBee网关,也适用于上百个设备自组网,在低功耗、低延时、大容量具备更强的优势。
作为一个基础电工品类,开关在用户家中的使用寿命预期可长达7-8年以上。对于智能家居企业来讲,这么一个高频度使用的产品还扮演着高用户粘度、流量入口的战略意义。因此智能家居公司基本上也可以称为是智能开关公司,如绿米、欧瑞博、博联、美的、摩根等。可以说,智能开关是业界“兵家必争”的一个品类。
在具体的使用场景中,用户可对开关进行远程控制、定时开关、倒计时开关、语音控制等操作。这么几个功能看起来平淡无奇,但实际上真正深入行业时,想要将智能开关做稳定、耐用却并非一件容易的事情。后续我们在其他篇章中会更具体讲解智能开关设计的细节要点,包括你可能会碰到的各种“坑”!
审核编辑:刘清
上一篇:定时开关控制器怎么调时间?
下一篇:无线能量传输