时间:2012-09-26 11:48
人气:
作者:admin
摘 要: 为了克服电力载波通信抄表速度慢、抗干扰能力差、抄表成功率不高和不能跨台区抄表等缺点,主要进行了基于TI 公司CC1110 射频芯片的微功率无线采集器的硬件设计和软件设计。无线采集器采用半无线组网方式能够满足实时抄表的要求,而且组网快、无需人工干预的网络管理,为自动抄表系统提供了新的组网技术方法。本微功率无线采集器在试点项目的测试中,达到了实际应用要求,具有广泛的应用前景。
1 引言
自动抄表系统(Automatic Meter Reading,简称AMR)是指采用通讯和计算机网络等技术自动读取和处理表计数据,不需要人员到达现场就能完成抄读用户消耗电能的一种智能化管理系统,该系统包括电表级、采集器级、集中器级、主站级。电力线载波技术(PLC)是利用现有的电力线,通过载波方式将模拟或者数字信号进行传输的技术,但是这种技术存在电力线对载波信号造成高消减、电力线本身存在脉冲干扰及配电变压器对电力载波信号有阻隔作用等缺点,使得电力线载波技术很难在自动抄表系统中得到大规模的应用。
针对上述的组网方式,本文提出了采用微功率无线采集器来实现上行无线的组网方式,而采集器下行抄表采用传统的有线485 方式,来完成电能表数据的采集和存储,这种组网方式具有抄表成功率高、组网速度快和无需人工干预等特点。
2 无线采集器的硬件设计
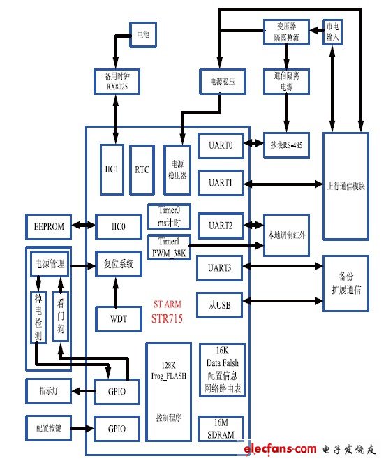
采集器硬件采用模块化设计,共分为三个模块,分别为电源模块、控制模块和通信模块,其中通信模块支持微功率无线模块和载波模块,这样可以根据客户的需求选用不同的通信模块。其原理图如图1 所示。

图1 采集器原理图
2.1 控制模块
控制模块采用意法半导体(ST)的STR71x 系列控制器,该系列控制器基于16/32 位高性能ARM7-TDMI RISC CPU,拥有丰富的内核和增强的I/O 功能,其内部结构如图1 所示。STR71 系列微控制器共有4个UART 异步串口,其集成的UART 控制器支持全双工的异步通信模式。在设计中,配置UART0 为下行抄表端口,只能是485 模式,通过软件设置通信波特率,在默认情况下,采集器和表之间的通信波特率为1200bps; UART1 连接上行通信模块,当采集器的通信模式被配置成无线或者载波模式时,该端口被使能,通过上行通信模块接收和发送数据,其中无线和载波的波特率为9600bps; UART2 为红外端口,和红外电路一起共同构成采集器的红外抄表口,掌机通过该端口设置采集器的参数,读取相关的数据,波特率为1200bps; UART3 为备用通信接口,在设计中作为维护485 端口,通过该端口实现采集器的日常维护。
4 个UART 异步串口数据帧的长度都是8 位,偶校验和一个停止位,其中UART0 的优先级最高,UART3的优先级最低。控制模块主要是通过4 个异步串口和集中器及电能表进行通信,来接收和发送数据包,并对数据包进行解析,然后做出相应的处理,如设置参数、转发给电能表或者读取EEPROM 中的日冻结、月冻结数据或者整点数据,最后重新封装,返回给相应的集中器或者电能表。
2.2 微功率无线通信模块
只要通信收发双方通过无线电波传输信息,并且发送功率限制在很小的范围内(通常是100mW以下),就可以称为微功率无线通信,本无线模块正是基于微功率的设计。
2.2.1 无线通信模块框图

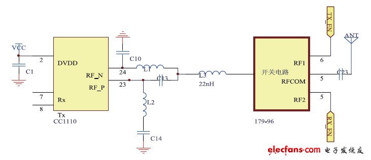
图2 无线模块框图。
图2 为无线模块框图,模块芯片采用TI 公司的CC1110 无线射频芯片,CC1110 包含了业界领先的CC1100RF 收发机和一个基于8051 核心,并具有集成32KB 闪存和外设的高性能低功耗控制器,同时还包括了4KB SRAM,数据保密(AES 安全处理器),带最多8 路输出的8-14 位ADC 和强大的DMA 等功能。本文设计无线模块的工作频率为471MHz,通信波特率为9600bps,发射功率可通过软件调整大小。
连接无线模块收发的两个引脚电路采用典型的LC 巴伦电路,来实现天线与两个差分引脚的连接;无线模块接收到集中器发送的信号,首先经过LC 巴伦电路发送到CC1110 的RF_N 和RF_P 两个差分引脚上,然后射频芯片经过滤波、增益调节、模数转换解调、解码输出数字信号传给和采集器相连的Rx 引脚;采集器控制模块收到数据后,通过解析数据做出相应的处理,把有效的数据传给无线模块的Tx 引脚,无线模块通过编码、调制、数模转换、信号调制,然后经过LC巴伦电路把信号平衡到单端输出的天线上发送。