时间:2023-05-30 17:00
人气:
作者:admin
有关放大电路的用途与组成,放大电路的特点有哪些,以及几种常见的放大电路:共发射极放大电路、分压式偏置共发射极放大电路、射极输出器、低频放大器的耦合等知识。
放大电路的用途与组成
放大器有交流放大器和直流放大器。
交流放大器又可按频率分为低频、中源和高频;接输出信号强弱分成电压放大、功率放大等。
此外,还有用集成运算放大器和特殊 晶体管作器件的放大器。它是电子电路中最复杂多变的电路。
但初学者经常遇到的也只是少数几种较为典型的放大电路。
读放大电路图时也还是按照“逐级分解、抓住关键、细致分析、全面综合”的原则和步骤进行。首先把整个放大电路按输入、输出逐级分开,然后逐级抓住关键进行 分析弄通原理。
放大电路有它本身的特点:
一是有静态和动态两种工作状态,所以有时往往要画出它的直流通路和交流通路才能进行分析;
二是电路往往加有负反 馈,这种反馈有时在本级内,有时是从后级反馈到前级,所以在分析这一级时还要能“瞻前顾后”。
在弄通每一级的原理后,就可以把整个电路串通起来进行全面综合。
低频电压放大器是指工作频率在 20 赫~ 20 千赫之间、输出要求有一定电压值而不要求很强的电流的放大器。
1、共发射极放大电路

图 1 ( a )是共发射极放大电路。 C1 是输入电容, C2 是输出电容,三极管 VT 就是起放大作用的器件, RB 是基极偏置电阻 ,RC 是集电极负载电阻。 1 、 3 端是输入, 2 、 3 端是输出。 3 端是公共点,通常是接地的,也称“地”端。静态时的直流通路见图 1 ( b ),动态时交流通路见图 1 ( c )。电路的特点是电压放大倍数从十几到一百多,输出电压的相位和输入电压是相反的,性能不够稳定,可用于一般场合。
2、分压式偏置共发射极放大电路

图 2 比图 1 多用 3 个元件。基极电压是由 RB1 和 RB2 分压取得的,所以称为分压偏置。
发射极中增加电阻 RE 和电容 CE , CE 称交流旁路电容,对交流是短路的;
RE 则有直流负反馈作用。所谓反馈是指把输出的变化通过某种方式送到输入端,作为输入的一部分。如果送回部分和原来的输入部分是相减的,就是负反馈。
图中基极 真正的输入电压是 RB2 上电压和 RE 上电压的差值,所以是负反馈。
由于采取了上面两个措施,使电路工作稳定性能提高,是应用最广的放大电路。
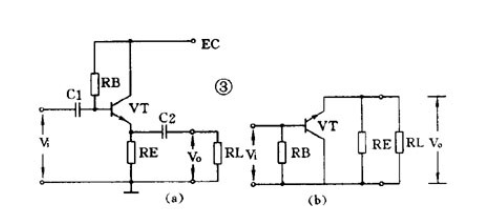
3、射极输出器

图3 (a)是一个射极输出器。它的输出电压是从射极输出的。图 3 ( b )是它的交流通路图,可以看到它是共集电极放大电路。
这个图中,晶体管真正的输入是Vi和Vo的差值,所以这是一个交流负反馈很深的电路。
由于很深的负反馈,这个电路的特点是:
电压放大倍数小于1而接近1,输出电压和输入电压同相,输入阻抗高输出阻抗低,失真小,频带宽,工作稳定。
它经常被用作放大器的输入级、输出级或作阻抗匹配之用。
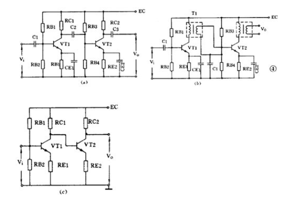
4、低频放大器的耦合

一个放大器通常有好几级,级与级之间的联系就称为耦合。放大器的级间耦合方式有三种:
①RC 耦合,见图 4 ( a )。优点是简单、成本低。但性能不是最佳。
② 变压器耦合,见图 4 ( b )。优点是阻抗匹配好、输出功率和效率高,但变压器制作比较麻烦。
③ 直接耦合,见图 4 ( c )。优点是频带宽,可作直流放大器使用,但前后级工作有牵制,稳定性差,设计制作较麻烦。
上一篇:RC振荡器的二种常见电路
下一篇:锂电后段分容设备技术酝酿“变天”
龙腾半导体SGT MOSFET LSGT085R018在智慧农业无