全球最实用的IT互联网站!
人工智能P2P分享搜索全网发布信息网站地图标签大全
浅谈MOSFET的极限值
阅读全文2023-05-15
MOSFET米勒效应详解
关于MOSFET功率损耗的三个误解
带你理解运算放大器
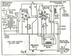
1943年的音频放大器是怎样的?
看懂低压降稳压器(LDO)一篇就够了
碳化硅功率器件测试
电池管理系统的几个硬件设计关键点
如何选择高精度运算放大器
阅读全文2023-05-14
全国产化两线制/三线制电流环发送器系列产品应
阅读全文2023-05-13
数字电压表设计教程之LTC2308数据手册解读
慧能泰负载开关HUSB305A产品介绍
德州仪器新型单级转换器助力微型逆变器
IGBT短路失效分析
CPU | 内存 | 硬盘 | 显卡 | 显示器 | 主板 | 电源 | 键鼠 | 网站地图
Copyright © 2025-2035 诺佳网 版权所有 备案号:赣ICP备2025066733号 本站资料均来源互联网收集整理,作品版权归作者所有,如果侵犯了您的版权,请跟我们联系。