全球最实用的IT互联网信息网站!

AI人工智能P2P分享&下载搜索网页发布信息网站地图

当前位置:诺佳网 > 电子/半导体 > 智能电网 >

大型储能电站设计方案分享

时间:2024-04-25 11:28

人气:

作者:admin

标签: 储能系统  EMS  储能电站 

导读:大型储能电站设计方案分享- 风光互补的储能电站接收电网的AGC指令、实时控制储能输出达到AGC要求 负荷预测、预测电网指令、提前做好充放电容量准备接收电网调度曲线、规划各储能...

10MW20MWH储能电站设计(按1个集电线路接入,每个单元2.5MW设计)

5965bf48-0237-11ef-a297-92fbcf53809c.png

4储能单元 多个集电线路组成的100mw储能系统设计

598aacea-0237-11ef-a297-92fbcf53809c.png

多集电线路储能系统设计 小功率电网侧储能EMS设计

5a060d22-0237-11ef-a297-92fbcf53809c.png

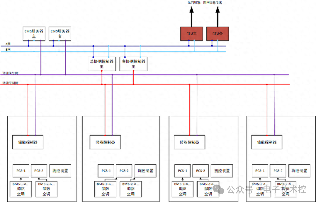
通信设计

5a28ab8e-0237-11ef-a297-92fbcf53809c.png

通信设计 协调控制器功能

5a4d1212-0237-11ef-a297-92fbcf53809c.png

审核编辑:黄飞

 

温馨提示:以上内容整理于网络,仅供参考,如果对您有帮助,留下您的阅读感言吧!
相关阅读
本类排行
相关标签
本类推荐

CPU | 内存 | 硬盘 | 显卡 | 显示器 | 主板 | 电源 | 键鼠 | 网站地图

Copyright © 2025-2035 诺佳网 版权所有 备案号:赣ICP备2025066733号
本站资料均来源互联网收集整理,作品版权归作者所有,如果侵犯了您的版权,请跟我们联系。

关注微信