时间:2022-06-21 10:30
人气:
作者:admin
【摘要】: 消防设备电源监控系统主要针对消防用电设备的电源进行实时的监控,通过检测电压、电流、开关状态等有关参数,判断消防设备的电源是否处于正常工作状态的监控系统;一旦火灾发生时,确保消防设备电源时刻处于正常状态,保证消防设备可靠运行。产品主要适用于新建、扩建和改建的工业与民用建筑及一般工业建筑物中。
0 前言
随着社会的快速发展,现代大体量建筑、公众集聚场所建筑和一类高层建筑越来越多,其消防控制中心控制着自动报警系统、自动喷洒系统、消防事故广播系统、防排烟系统、气体灭火系统、消火栓系统、应急照明系统等多个消防安全系统的操作,是建筑消防安全的关键,而消防控制室的火灾报警系统以及相关的消防联动设备能否正常工作,又取决于消防设备电源的工作状态。因此,在火灾情况下,如果消防设备电源不能可靠、稳定地工作,投入大量资金的消防设施可能形同虚设。近年来,因消防设备电源失控造成消防设备失灵,致使火灾蔓延的事故也一直屡见不鲜。
1.项目介绍
某数据中心一个三层的改造项目,丙类的建筑,改造面积为12764.52m²;现场电箱比较少,现场设计的图纸如下图。



2.产品方案
需要设置电源监控的消防设备一般有:
1. 消火栓、自动喷水、水喷雾、消防水炮等消防水系统的消防水泵;
2. 泡沫灭火系统的消防水泵、泡沫液泵;
3. 气体灭火系统、干粉灭火系统的现场控制器(或控制主机);
4. 防烟和排烟系统的风机;
5. 防火卷帘控制器;
6. 应急照明和疏散指示系统的控制箱(或现场控制主机、电源箱);
7. 消防电梯;
8. 各类外设消防电源以及各类需要现场供电的消防设施。
消防设备电源监控传感器一般安装在下述部位:
1. 建筑内为消防设备供电的主电源和消防电源的配电柜输出端;
2. 消防电气控制装置(包括水泵控制器、风机控制器等)的双路电源输入端;
3. 设置在各防火分区内的消防设备电源装置(给各消防设备供电的直流电源)的输出端;
4. 为消防设备供电配电箱的输出端;
5. 消防设备应急电源的输入端;
6. 应急照明配电箱的输入端;
7. 多路主电源供电的设备应监控其各主供电回路输入端。
如上所示的项目设计图纸可见,在此项目应用中,是对双电源进线处的两个回路以及出线回路进行电压、电流监控。
2.1设计依据
首先讲讲消防设备电源监控系统设置的依据:
民用建筑电气设计标准 GB 51348-2019
13.3.8 设有消防控制室的建筑物应设置消防电源监控系统,其设置应符合下列要求:
1 消防电源监控器应设置在消防控制室内,用于监控消防电源的工作状态,故障时发出报警信号。
2 消防设备电源监控点宜设置在下列部位:
1)变电所消防设备主电源、备用电源专用母排或消防电源柜内母排;
2)为重要消防设备如消防控制室、消防泵、消防电梯、防排烟风机、非集中控制型应急照明、防火卷帘门等供电的双电源切换开关的出线端;
3)无巡检功能的EPS应急电源装置的输出端;
4)为无巡检功能的消防联动设备供电的直流24V电源的出线端。
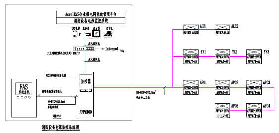
2.2系统构成
消防设备电源监控系统一般是由上位机、消防设备电源监控主机、区域分机、电压传感器、电流传感器、电压/ 电流传感器、通信及电源线路、应用软件等组成,系统组网如下图所示。

2.3产品选型
1)电压传感器、电压电流传感器
传感器实时监测三相交流电压/电流,具有过压、欠压、过流报警功能;提供两路开关量输入功能,可监测开关状态;提供一路继电器输出,可连接报警控制回路;具有事件存储功能,报警器能够记录报警发生的时间、类型、参数,根据报警记录可以分析现场情况,为解除故障提供依据;采用现场二总线通讯技术,上位机管理软件可以时刻监控现场的运行情况,及时发现报警信息;集成度高,网格化,智能化程度高,动作特性合理。

方案一:选用监测3路三相电压的主模块。
方案二:选用监测2路三相电压的主模块,配合监测1路三相电压的从模块。
方案一优点是节约成本,缺点是无法扩展;方案二优点是方便扩展,缺点是比方案一成本略高。为方便后期改造,综合考虑,传感器选择主从模块组合方式:

2)消防设备电源监控器(主机)



在[状态界面]中,操作员可以直观的看到所有传感器的状态,传感器的状态以颜色进行区分,绿色表示正常,橙色表示通讯中断,红色表示报警,灰色表示线路故障。用户通过点击传感器的图标来查询该传感器的信息,被点击的传感器图标会以黑色线框包围,此时该传感器的信息在页面底部以网格的形式显示,主要内容包括:传感器的ID、型号、所在的监控区域。

根据用户的需求,还可以满足与AcrelEMS企业微电网能效管理平台或者火灾自动报警系统进行数据交换及共享,整个系统设计方案如下图:

2.4现场安装
在本项目的设计中,按需选用了消防设备电源监控器(主机)、电压传感器、电压/ 电流传感器。采用二总线通讯方式,布线方便。
l 消防设备电源监控器安装
主机专用于消防设备电源监控系统,独立安装在消防控制室,壁挂安装,如图所示。用膨胀螺钉将主机四个安装脚固定。膨胀螺钉的安装使用方法:
1. 确定膨胀螺钉安装的具体位置,把膨胀螺钉打到墙面上的安装孔一定距离后用锤子将膨胀钉打入孔中6~7mm,之后用扳手拧紧膨胀螺栓上的螺母,螺栓往外走,而外面的金属套却不动。于是螺栓底下的大头就把金属套涨开,使其涨满整个孔。此时膨胀螺栓就抽不出来了;
2. 打好4个孔后,将监控系统对应挂于膨胀螺钉上,然后用配套的螺母固定,并使其牢固不可移动,此时便已经安装好了,且手动不可拆卸。
l 传感器安装
传感器采用标准35mm导轨安装,由配电箱成套厂家安装于被监测配电箱、柜内,配电箱成套厂考虑在箱、柜内适当位置固定传感器。在设计中应明确提出要求,给出产品相应安装尺寸,由配电箱成套厂考虑预留传感器的位置,现场安装如图所示。
3. 结束语
电气安全隐患的整治与防控是一个系统性的工程,消防设备电源监控系统在现代建筑物中的设计、安装及使用,可显著提高消防设备的可靠性、稳定性及备战能力,让消防设备做到“防消结合、预防为主”。我国对消防设备电源监控系统的使用会有一个巨大的发展,从而为在火灾情况下消防设备的正常运行、人员的疏散和营救提供有力的技术保障。
审核编辑:汤梓红