时间:2022-08-30 10:55
人气:
作者:admin
物联网 (IoT) 有望在智能建筑和智能校园环境中全面应用时节省大量成本。管理能源将提供最大的节约之一,因为管理环境控制可以为居民提供最佳舒适度,同时最大限度地减少能源使用。工厂和工业综合体也将受益于更强大和互联的基于物联网的能源管理系统。收集和控制所有电力传输和消耗点将需要更广泛地推广能源测量和管理设备。
MCU 制造商长期以来一直针对能源测量和管理应用,现代 MCU 具有多项高级功能,使其在这些应用中非常高效。此外,通常可以使用参考设计,为常见的能量测量、控制和集中器应用提供完整的系统解决方案。本文将探讨其中一些参考设计,以说明它们如何显着简化您的下一个能源测量和管理设计的实施并加快您的上市时间。
智能电网中的能源管理
智能电网是一种新的思考和构建能源基础设施的方式。它适用于能源的产生、分配和利用的各个方面。如果这三个要素都到位并可以运行,就可以构建一个更智能、更高效的“智能电网”。智能电网将通过测量和预测所需能源,然后高效地生成和输送能源来优化能源的产生、输送和消耗。智能电网的一个关键要素是消费者对能源使用的感知、监控和通信。一旦通过使用大数据分析了解并理想地预测能源使用,就可以更好地管理发电和交付。如果可以根据产生的能源的可用性来管理消耗,则可以获得额外的效率。
图 1 说明了智能电网的演变。在左侧,之前的能源系统集中在发电上。智能电网采用更加分布式的发电方法,使用多个来源以及通信和传感网络来更好地管理能源输送和利用。整个智能电网都使用传感器来测量功率。这不仅在每个使用点实施,而且在每个发电和分配点实施,因此可以做出实时决策,优化整个系统的效率。

图 1:智能电网演进(由STMicroelectronics提供)
电能计量评估套件
智能家居中的电能计量可以成为智能电网中的关键元素。电能计量解决方案通常包括与电能测量 IC 配合使用的 MCU。图 2 显示了典型智能电表的简化框图,该电表利用 STMicroelectronics STM32F 系列 MCU、STPM10 电能计量 IC和几个支持组件来提供电力线调制解调器 (PLM) 通信、额外的内存、安全性和电源。STPM10 在单相或多相计量系统中使用电流互感器和分流传感器测量电力线系统中的有功、无功和视在电能。

图 2:智能家居中的电能计量。(意法半导体提供)
STPM10 的模拟部分包括前置放大器和一阶 sigma-delta A/D 转换器、带隙电压基准和低压降稳压器。数字部分包括系统控制、振荡器、配置和校准非易失性存储器、DSP 和 SPI 接口。从模拟部分产生的一对 sigma-delta 输出信号中,DSP 单元计算消耗的有功、无功和视在电能的数量,以及 RMS 和瞬时电压和电流值。计算结果可作为设备数字输出的脉冲频率和状态,或作为数据流中的数据位提供,可通过 SPI 接口从设备中读取。STEVAL-IPE15V1 评估套件可用于简化原型开发。
电能计量和通信参考设计
上述评估套件通过快速将工作硬件放在您的指尖来帮助加快您的开发周期。当提供包含图形用户界面 (GUI) 的软件工具来观察目标评估套件或参考设计的操作时,可以进一步加快开发过程。例如,Cirrus Logic CDB5480U-Z参考设计平台包括一个目标板和一个与该板通信以配置和观察操作的相关 GUI。图 3 显示左侧的目标板和来自 GUI 的示例输出,其中显示了收集数据的直方图。平均值、标准偏差、方差、最大值和最小值显示在窗口左侧。功能齐全的目标板与高级配置和测量工具与易于使用的 GUI 相结合,可以特别有效地加快您的开发周期。

图 3:参考设计板和用户界面显示(Cirrus Logic 提供)
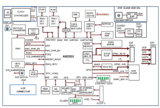
MCU 制造商还为智能电网的通信部分提供参考设计。电力线通信是在智能电网中发送和接收数据的一种流行方法,MCU 通常用作这些类型系统的中央控制元件。一些 MCU 已针对这些应用进行了优化,并为智能电网实施提供了广泛的通信功能。图 4 显示了德州仪器 TMDSICE3359工业通信引擎参考设计的框图以及使用通信优化的 TI AM335x 处理器。请注意支持的广泛通信接口集,包括双以太网、USB、CAN/PROFIBUS、I 2 C、SPI 和 UART。

图 4:德州仪器智能电网通信参考设计框图(德州仪器提供)
TI 的AM3352MCU 功能强大,足以实现广泛的智能算法,用于感应和控制照明、HVAC、标牌、占用、材料运输和过程控制的能源使用。TI TMDSICE3359 参考设计包含在 SYS/BIOS 工业 SDK 中收集的大量代码。该 SDK 包括开源 RTOS、引导加载程序、外设驱动程序、用于 EtherCAT 从站堆栈、PROFIBUS 从站堆栈、EtherNet/IP 适配器/从站堆栈、Profinet IO 设备堆栈的工业通信协议堆栈评估版,以及示例演示通过各种工业通信协议进行工业输入/输出数据交换的应用程序。通过消除从头开始创建这些复杂功能的需要,包含这些关键功能大大加快了产品上市时间。
总之,要使智能电网“智能”,就需要对电网的每个关键要素(发电、配电和消费)进行控制和计量。通过使用基于 MCU 的电力测量系统,电网可以收集提高系统效率所需的大量数据,而基于 MCU 的通信系统可以在智能电网内发送和接收这些数据。正如我们所展示的,评估套件和参考设计随时可用,可帮助您加快这些智能电网设计解决方案的开发。