时间:2022-04-01 14:01
人气:
作者:admin
摘要:介绍常熟集宿区宿舍远程预付费系统,采用智能远程预付费电度表,采集各商户实时用电量、剩余电量,通过智能远程预付费电度表进行远程分合闸控制,实现先售电后用电。系统采用光纤组网的方式,组网后通过现场总线通讯传至后台,通过安科瑞Acrel-3200型远程预付费电能管理系统实现各商户用电的收费、监控和管理。
0概述
本项目是为常熟集宿区宿舍设计一套智能用电计量管理系统,本系统主是针本对商户用电的性质,实现商户用电的智能化管理,本项目用电采用一户一预付费形式进行集中管理。通讯管理机通过RS485总线采集所有终端电能计量仪表的数据。通讯管理机将数据通过由光纤组成的专用网络将数据传输至中心管理计算机。系统管理软件对数据进行存储、处理,形成物业管理方需要的图形、文字等形式的文件,以此实现整个项目商户用电的智能化管理。
1系统方案
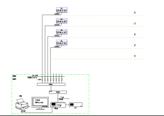
安科瑞Acrel-3200远程预付费电能管理系统根据常熟集宿区宿舍项目实际情况进行组网设计,预付费电表安装于宿舍楼共计4台ADF300-III-36D(12S)。远程预付费售电管理系统设置在办公室,通过光缆连接。整体网络结构如下图所示:站控管理层、网络通讯层和现场设备层。

现场设备层主要为:远程预付费电度表。这些装置分别对应相应的一次设备安装在电气柜内,这些装置均采用RS485通讯接口,通过现场MODBUS总线组网通讯,实现数据现场采集。
网络通讯层主要为:通讯服务器,其主要功能为把分散在现场采集装置集中采集,同时传至站控层,完成现场层和站控层之间的数据交互。
站控管理层:设有高性能工业服务器、显示器、UPS电源、打印机等设备。监控系统安装在服务器上,集中采集显示现场设备运行状况,以人机交互的形式显示给用户。
3 安科瑞能提供的产品
①预付费仪表
1)一户一表
DTSY1352-NK为内控预付费仪表,80A以内直接接入,超过80A可以配和带分励脱口功能断路器二次控制。
2)一表多户
ADF300系列内控型多回路仪表,主要适用于小用电量商户,学生宿舍等,60A以内可以直接接入,如超过60A需要用DTSY1352-NK预付费仪表,此款仪表III型可接入36路单相或12路三相,或单三相混合形式,但不超过36相,此款仪表I型是12路单相或4路三相。
3)预付费水表
预付费水表可接入第三方阀控水表,实现客户用水预付费管理。
②软件
安科瑞预付费软件实时监测商户用电、用水情况,即时显示商户户费用情况,系统可以预设报警值,在剩余电量到达报警值可以发送短信给商户,提示及早充值,如客户未及时充值,剩余电量为0时通过现场预付费仪表自动分闸。具体功能见软件介绍。
③维保
安科瑞总部位于上海嘉定,在全国主要城市都配有技术人员及售后人员。如有需求可以保证2小时内回应,必要时24小时以内派人现场处理。
4 系统功能
整个系统软件设计分为三个大块,分别是集中抄表服务系统,远程预付费电能管理系统,以及用户查询系统。
集中抄表服务程序常年运行,不间断定时对所有表进行远程抄表;远程预付费系统包含所有开户、售电、遥控及报表功能;用户查询机系统用于商铺查询个人信息、充值和用电情况;另外还可配置手机端查询网站,可用于商铺用户在手机网站终端上实时查询个人信息、充值、远程控制及每日用电情况,如果条件满足,还支持用户使用支付宝银联等方式远程自助购电。

主要特点如下:
快速配置,即装即用:将电表和通讯管理机配置导入系统就可以使用;
远程集中抄表:免去人工抄表,电表状态实时性可精确到3分钟以内;
支持单独计价、多费率、阶梯电价:可对每块电表单独设置电价、费率和阶梯电价;
远程售电:财务集中管理,电量实时下发,并比对充值次数防止作弊;

数据安全:网络数据传输采用金融级的3DES加密算法,防止数据作弊窃电;
手机短信提醒:当金额不足或金额欠费,共三级预警,都可及时短信通知商户;
远程控制:可对任意一块电表执行远程拉闸或保电等一系列远程控制操作,方便管理;

能耗分析及查询:用户和管理员都可查询预付费表或各类接入的计量仪表每天的用能状况;

个人手机查询网站:支持手机端用户自主购电,自主查询。
传统的IC卡预付费售电管理系统实现了先交费后用电的管理模式,但由于抄收电表数据依赖于购电卡,用户用电数据滞后于发生时间,不仅需要人工抄表,也无法有效进行用电管理、监控和实时控制。
利用远程预付费电能管理系统,无需IC卡,可以实现计算机远程集中抄表、实时监控、远程充值和远程控制,再通过预警信息和短信通知,以及手机网站,物管部门即可完成整个抄表、收费、控制和核查工作,实现高度信息化和自动化,提高管理效率和水平,节约人力物力的同时,也提高了经济效益,同时还具有防信息泄露防窃电的安全功能。
5 帮助客户解决问题
1、垫资、收费难
传统物管都是先用电后收费,安科瑞远程预付费系统可实现先充值后用电,解决垫资收费难问题。
2、财务管理
帮助客户进行售水、售电的财务管理、系统支持微信、支付宝、银联充值,可进行在线充值。
6 结束语
在商业用户用电量不断增长、对供电质量要求不断提高的同时,大量拖欠电费的情况,加重了供电企业的经营风险。为了使供电企业提高电费收缴率,规避恶意欠费造成的经济损失,安科瑞提供的Acrel-3200远程预付费解决方案不但可以预收电费,实现“先交钱、后用电”,又可针对用户用电性质不同可在电力供应紧张或响应政府关于“节能减排”等号召时有选择性的进行限电。同时也避免物业公司的电费垫资问题,从而缓解了商业运营的资金压力,另外将业主和配电区域隔离,防止了私接偷电的问题。
审核编辑:符乾江