时间:2018-02-02 15:58
人气:
作者:admin
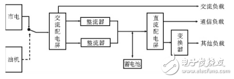
典型的通信基站供电系统如图1所示,主要由交流配电、整流器、蓄电池、直流配电等设备组成。市电正常情况下,市电直接给交流负载供电,通过整流器给直流负载供电和蓄电池充电。市电异常情况下,通过蓄电池给直流负载供电,或通过手动或自动切换由燃油发电机供电。综合通信基站供电系统的应用特点,主要包括3个方面:(1)负载24h连续运行,负荷平稳;(2)配置一定容量的蓄电池组;(3)整流器的输出特性满足蓄电池充电要求,输出电流与蓄电池充电状态相关。

图1 通信基站供电系统原理框图
风光互补供电系统主要由风力发电机组、太阳能光伏电池组、控制器、蓄电池组、直流负载等部分组成,该系统是集风能、太阳能及系统智能控制技术为一体的可再生能源发电系统,系统结构如图2所示。

图2 通信基站风光互补节能供电系统原理框图
系统采用经实践确认可行的直流接入模式。风力发电机组、太阳能光伏电池组通过控制器直接给基站蓄电池组充电和负载供电。直流接入所需设备较少,除风力发电机和控制器外,无需增加额外设备,不足之处是直流接入无法直接为交流负载供电。直流接入充分利用基站供电系统的现有设备,比较符合基站供电的特点,系统简洁可靠,能量转换效率较高,比传统经逆变器供电的方式提高效率20%左右。
2.1、通信基站情况
通信基站位于湖南中部某乡一个山头上,海拨高约1092m,且南北走向地势开阔,太阳能和风能资源较为丰富,年平均日照时数约为2000h,年平均有效风时数为2500~3000h,全年平均风力3~8级。该移动通信基站为1层楼房,含有柴油发电机房,基站载频数量为6个,2组500Ah蓄电池,设备总功耗大约为1kW,无空调。
2.2、系统设计优化方案
2.2.1、蓄电池容量计算
由于蓄电池是整个系统的后备电源,蓄电池的性能优劣直接影响整个系统的工作稳定性,故选用的阀控式密封铅酸蓄电池要符合YD/T799—2002的要求,阀控式密封胶体蓄电池要符合YD/TI360—2005的要求。基站设备为直流-48V供电,故需采用48V蓄电池或蓄电池组。按基站的重要程度,一般来说整个系统的后备工作时间要能达到3天的时间。但根据当地气象情况分析,早晚风力较大,中午阳光较强,无风无光日较少,且有市电接入,蓄电池容量配置为满足基站内所有用电设备1天需求即可。
系统总负载所需的蓄电池容量为:
Cb=(I×T×K)/(η×〔1+α(t-25)〕)
=100048×1×24×1.25/(1×〔1+0.006×(0-25)〕)
=625/0.85=735.29Ah
式中Cb为蓄电池的容量;I为负荷电流(A);T为放电小时数(h);K为安全系数,K=1.25;η为放电量系数,η=1;α为电池温度系数(1/℃),α=0.006;t为电池实际所在地最低温度,按0℃考虑。
经过取整后,蓄电池的容量应为800Ah/48V,现有的2组500Ah/48V蓄电池组可满足系统要求。
2.2.2、光伏电池板、风机配置据当地气象部门资料全年风力3~8级,即风速为3~20m/s,年平均日照时数约为2000h。作为节能供电系统,光伏电池板和风机的容量配置如表1。
表1 光伏电池板、风力发电机配置表

风力发电机组的额定功率与额定风速选择原则:虽然风能本身并不需要使用费用,但作为实现能量转换过程的发电设备却需要成本,在节能减排风光互补供电系统中,风力发电机组的效率直接关系减排的效果,也直接关系投资的回报。相同额定功率的风力发电机组,额定风速不同时,发电量差别非常大。风力发电机组的额定功率必须与额定风速联系起来才有意义。以9m/s额定风速与11m/s额定风速的2台1kW额定功率风力发电机组相互比较,在5m/s的年平均风速和瑞利分布风速条件下,9m/s额定风速机组年发电量约2628kWh,而11m/s额定风速仅为1825kWh,低额定风速机组比高额定风速机组多发了44%的电能。图3给出了2kW风力发电机功率曲线。图4给出了年平均风速分别为4m/s,5m/s,6m/s,7m/s时,低额定风速机型与高风速机型的年发电量差别。

图3 风力发电机功率曲线

图4 不同额定风速风力发电机组年发电量比较
当以节能减排为目的新能源供电系统大规模推广时,安装地点的风速资源参差不齐,但通常低风速资源较多,风速资源丰富区少,因此,选择低风速机型尤显重要。