时间:2018-07-09 08:53
人气:
作者:admin
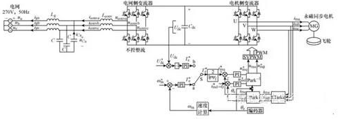
中国科学院电工研究所的研究人员刘文军、唐西胜等,在2015年第16期《电工技术学报》上撰文,采用带LCL滤波器的背靠背双PWM变流器作为飞轮电机与电网进行能量交换的接口,提出一种飞轮储能系统并网控制方法。
该方法由电网侧变流器控制和电机侧变流器控制两部分组成,并经过充电、预并网和并网运行三个阶段。
在充电和预并网阶段,电网侧变流器采用不控整流方式,电机侧变流器先后采用速度外环和电压外环控制方式;
在并网运行阶段,电网侧变流器控制采用基于电网侧电流外环、变流器侧电流内环的直接功率控制策略,控制并网有功功率的大小及流向;电机侧变流器控制采用直流母线电压外环、电流内环的双闭环控制策略,维持直流母线电压恒定。
采用零极点对消降阶法及对称优化函数等效法分别设计电机侧内外环控制器参数。进行了飞轮储能系统的充电、预并网和并网运行实验。实验结果验证了所提飞轮储能系统并网控制方法的可行性。
飞轮储能由于具有无环境污染、使用寿命长、充放电次数无限制等特点,且与传统化学电池相比优势明显,已得到了国内外研究学者的广泛关注。采用飞轮储能系统并网运行,可以主动调节电网有功功率,确保系统供需平衡,减少有功负荷变化、间歇性可再生能源接入电网等对系统稳定性、可靠性的影响,在电力系统调频、间歇式可再生能源发电等领域具有广阔的应用前景。
飞轮储能并网控制方法作为飞轮储能系统的关键技术之一,是飞轮储能系统成功参与电网功率调节的关键,具有重要意义。
背靠背双PWM变流器目前在具有再生能量反馈的交直交变频调速系统中得到了广泛的应用。文献采用背靠背变流器将电机制动时产生的能量回馈给电网,其直流母线电压由电网侧变流器控制,电机侧变流器采用速度外环、电流内环,但由于该控制方法以电机转速为控制目标,其从电网吸收和回馈给电网的功率不可控。
近来,背靠背双PWM变流器在飞轮储能系统的并网运行中被广泛采用,其控制方法得到了国内外学者的广泛研究。文献采用经背靠背变流器并网的飞轮储能系统协助风电场进行有功和频率控制,其直流母线电压由电网侧变流器控制,但并网功率由电机侧变流器间接控制,响应速度慢,且电机转矩参考指令值由并网功率与转子机械角速度之比求得,实际并网功率值易受转速测量误差的影响。
对用于飞轮储能系统的背靠背变流器进行了仿真研究,但当系统在放电与充电之间切换时,其直流母线电压的控制需由电机侧变流器控制切换到由电网侧变流器控制,控制较为复杂。
采用基于背靠背变流器的飞轮储能系统来平抑风力发电输出功率的波动并进行了仿真研究,其直流母线电压由电网侧变流器控制,并网功率由电机侧与电网侧变流器共同控制,控制较为复杂。
此外,上述文献中背靠背变流器均经过L滤波器或LC滤波器与电网相连,与这两种滤波器相比,LCL滤波器可以在较小电感的情况下获得较理想的谐波抑制效果,已在风能、太阳能等可再生能源并网发电中被广泛采用。
为抑制飞轮储能系统注入电网电流的谐波,本文在背靠背变流器与电网之间串入LCL滤波器。为避免直流母线电压在由电网侧变流器控制与由电机侧变流器控制之间来回切换,以及为解决并网功率易受转速测量误差影响的问题,本文提出了一种飞轮储能系统并网控制方法。
该控制方法由电网侧变流器控制和电机侧变流器控制两部分组成,并先后经过充电、预并网和并网运行三个阶段。在充电、预并网阶段,电网侧变流器均采用不控整流方式;电机侧变流器在充电阶段采用速度外环控制方式,在预并网阶段采用电压外环控制方式。在并网运行阶段,电网侧变流器控制采用基于电网侧电流外环、变流器侧电流内环的直接功率控制策略,控制并网有功功率;电机侧变流器控制采用直流母线电压外环、电流内环的双闭环控制策略,控制直流母线电压。
首先建立了永磁同步电机的数学模型,接着给出了飞轮储能系统并网控制方法的工作原理,然后给出了电机侧内外环控制器参数的设计方法,进行了稳定性分析,并给出了设计实例。最后进行了飞轮储能系统充电、预并网和并网运行实验。

图1飞轮储能系统充电与预并网阶段控制方法

图2飞轮储能系统并网运行阶段控制方法
结论
为实现飞轮储能系统的并网运行,本文提出了一种飞轮储能系统并网控制方法。该方法由电网侧变流器控制和电机侧变流器控制组成。整个控制过程先后经过充电、预并网和并网运行三个阶段。
在充电和预并网阶段,电网侧变流器均采用不控整流的方式;电机侧变流器分别采用速度外环和电压外环的控制方式。
在并网运行阶段,电网侧变流器控制采用基于电网侧电流外环、变流器侧电流内环的直接功率控制策略,控制并网有功功率;电机侧变流器控制采用直流母线电压外环、电流内环的双闭环控制策略,控制直流母线电压。
给出了电机侧内外环控制器参数的设计方法和设计实例。进行了飞轮储能系统充电、预并网和并网运行实验。实验结果验证了所提飞轮储能系统并网控制方法的可行性。